GM Service Manual Online
For 1990-2009 cars only
Makes
🢒
Buick
🢒
2001
🢒
Park Avenue
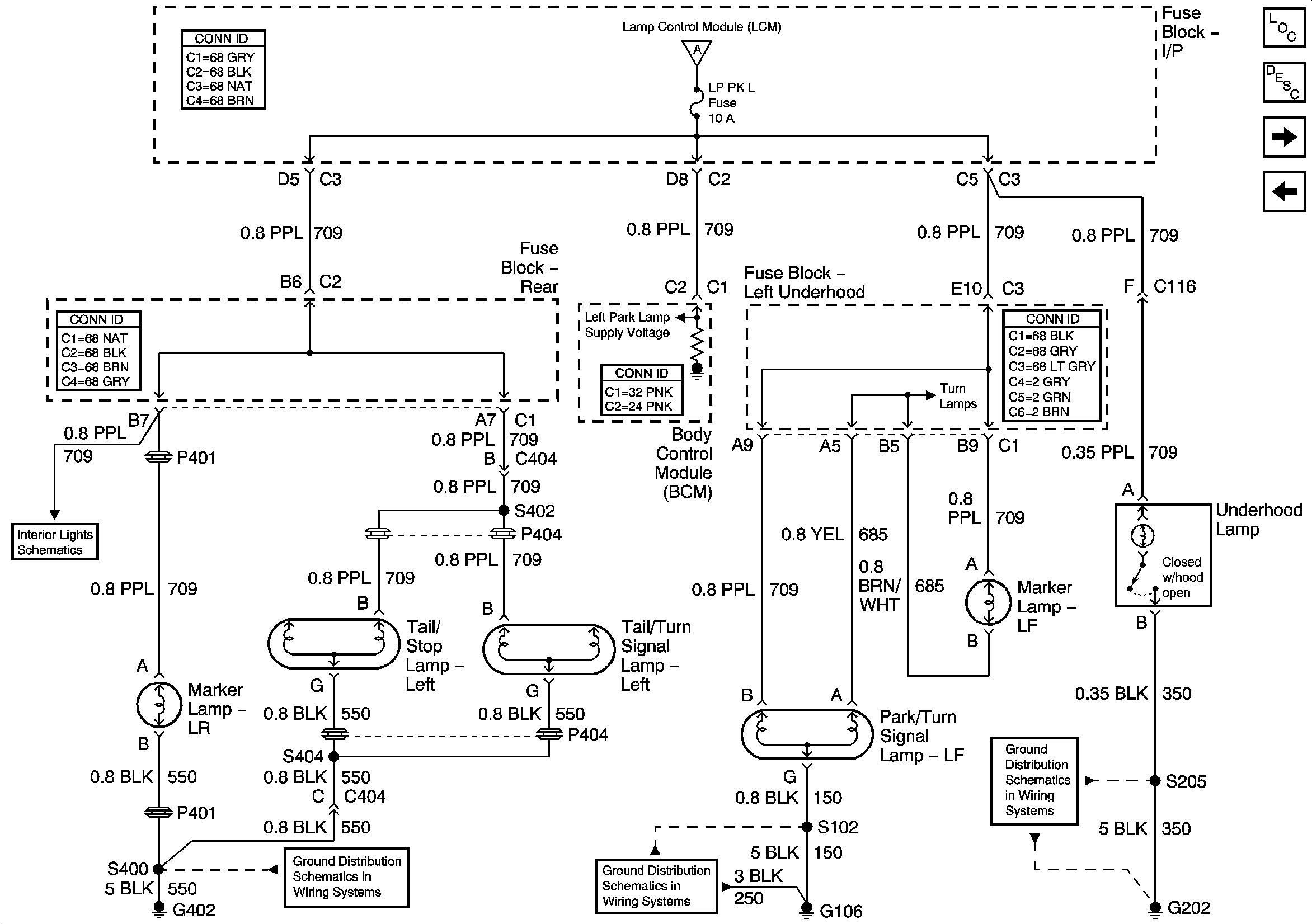
🢒 LH Park Lamps
LH Park Lamps
LH Park Lamps
Master Electrical Component List
Exterior Lighting Systems Description and Operation
RH Park Lamps
Headlamp Switch and Park Lamp Control
Headlamp Switch and Park Lamp Control
Rear Power Window Components
Stop Lamps
LH Turn Lamps
LH Turn Lamps
LH Turn Lamps
G306 and G402
G104 and G106
G202 (1 of 4)