GM Service Manual Online
For 1990-2009 cars only
Makes
🢒
Buick
🢒
2001
🢒
Park Avenue
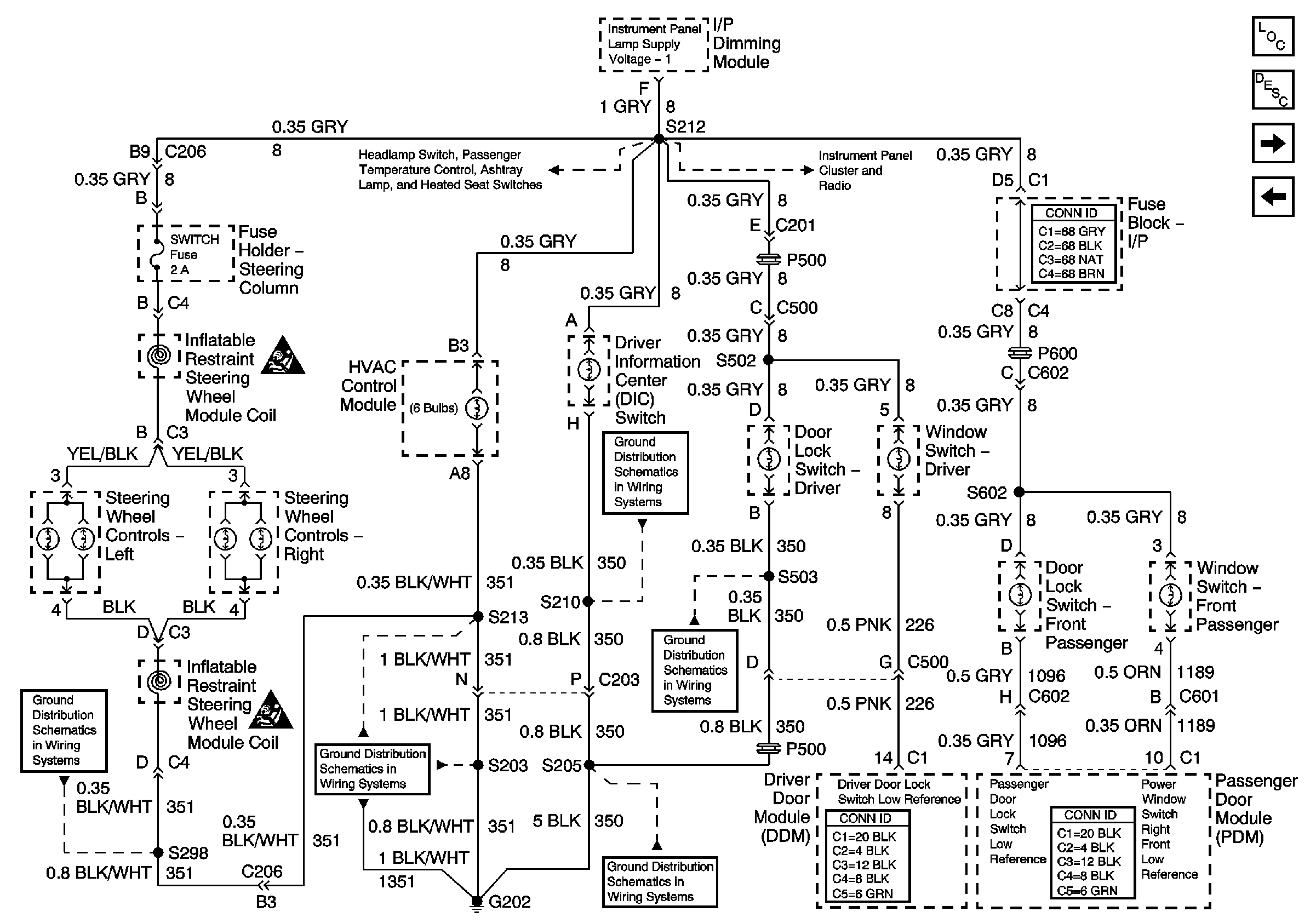
🢒 IP and Front Door Backlighting
IP and Front Door Backlighting
IP and Front Door Backlighting
Master Electrical Component List
Interior Lighting Systems Description and Operation
VF Dimming and Control
Dimming Control: Passenger Temperature Control, Ashtray, and Heated Seat Switch Backlighting
Dimming Control: Passenger Temperature Control, Ashtray, and Heated Seat Switch Backlighting
VF Dimming and Control
SIR Caution
SIR Caution
G202 (2 of 4)
G202 (1 of 4)
G202 (4 of 4)
G202 (4 of 4)
G202 (4 of 4)