GM Service Manual Online
For 1990-2009 cars only
Makes
🢒
Buick
🢒
2001
🢒
Park Avenue
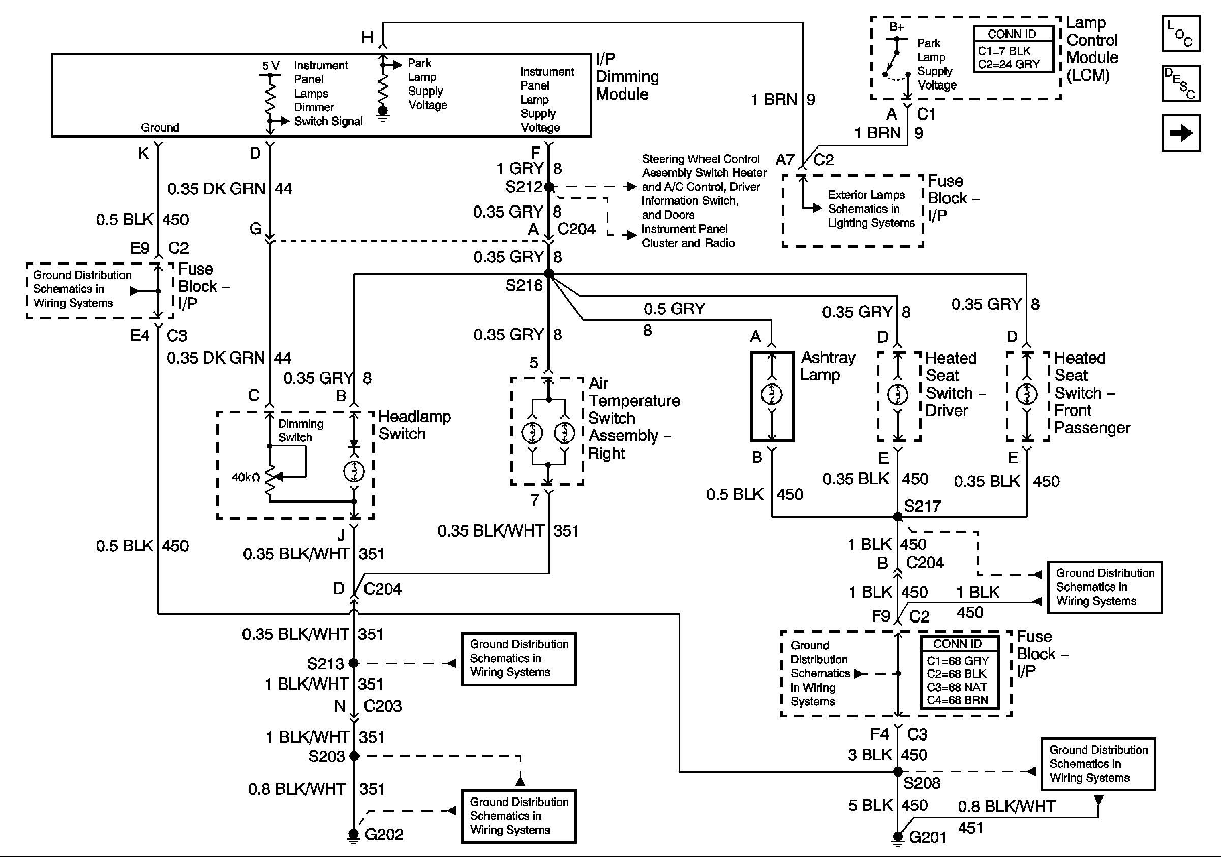
🢒 Dimming Control: Passenger Temperature Control, Ashtray, and Heated Seat Switch Backlighting
Dimming Control: Passenger Temperature Control, Ashtray, and Heated Seat Switch Backlighting
Dimming Control: Passenger Temperature Control, Ashtray, and Heated Seat Switch Backlighting
Master Electrical Component List
Interior Lighting Systems Description and Operation
IP and Front Door Backlighting
IP and Front Door Backlighting
VF Dimming and Control
Headlamp Switch and Park Lamp Control
G202 (2 of 4)
G202 (1 of 4)
G201 (1 of 2)
G201 (2 of 2)
G201 (2 of 2)
G201 (2 of 2)