GM Service Manual Online
For 1990-2009 cars only
Makes
🢒
Buick
🢒
2002
🢒
Park Avenue
🢒 Engine Data Sensors
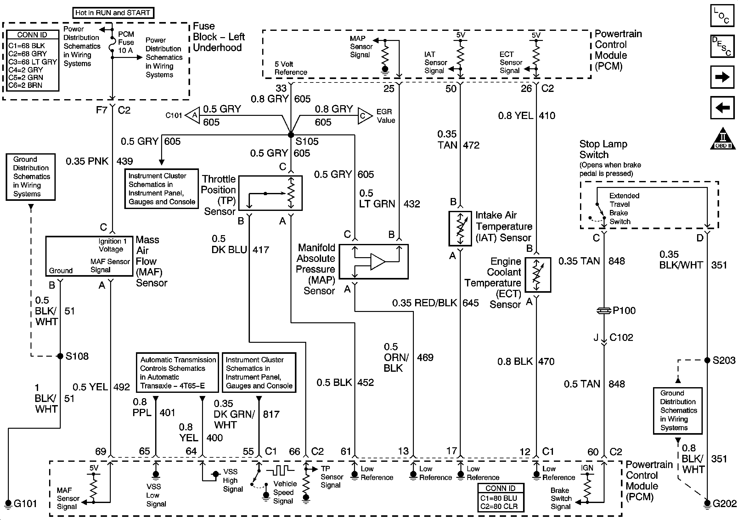
Engine Data Sensors
Engine Data Sensors
Master Electrical Component List
Powertrain Control Module Description
Engine Data Sensors- Heated Oxygen Sensors
Engine Data Sensors- 5 Volt and Low Reference
OBD II Symbol Description Notice
Left Underhood Fuse Block- PCM, SIR and INJR Fuses
Left Underhood Fuse Block- PCM, ABS, HZDT/SG, F/PMP, PK LP Fuses and F/PMP Relay
Fuel Controls- EVAP Controls
Device Controls
Driver Information Center
VSS and Automatic Transaxle Internal Mode Switch
Gages
G100, G101, G102 and G103
G202 (1 of 4)