GM Service Manual Online
For 1990-2009 cars only
Makes
🢒
Buick
🢒
2004
🢒
Rainier - 2WD
🢒
Accessories
🢒
Keyless Entry
🢒 Keyless Entry Schematics
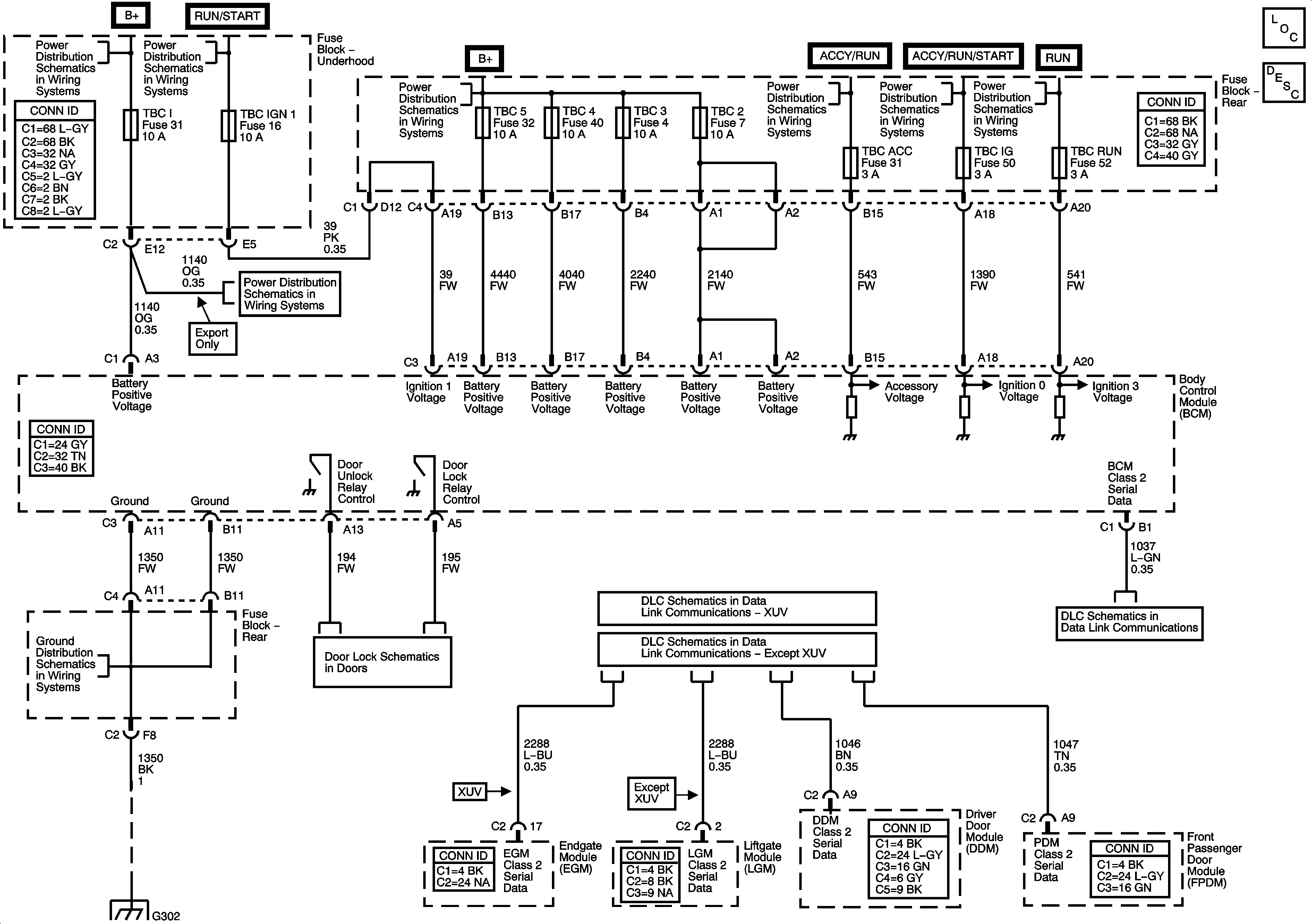
Master Electrical Component List
Keyless Entry System Description and Operation
B+ Bus - Underhood Fuse Block
ACCY/RUN and RUN/START Bus Bars
B+ Bus - Rear Fuse Block
ACCY/RUN and RUN/START Bus Bars
ACCY/RUN/START, RUN, and START Bus Bars
ACCY/RUN/START, RUN, and START Bus Bars
COILS, AIR, EAP, TBC 1, PCM B, LOW HDLP-RT, LOW HDLP-LT, HI HDLP-LT, and HI HDLP-RT Fuses
G302 - 2 of 2
Rear Doors
SP306 - XUV
SP306 - Except XUV
Power, Ground, Data Link Connector, and SP205
G302 - 2 of 2