GM Service Manual Online
For 1990-2009 cars only
Makes
🢒
Cadillac
🢒
2004
🢒
CTS
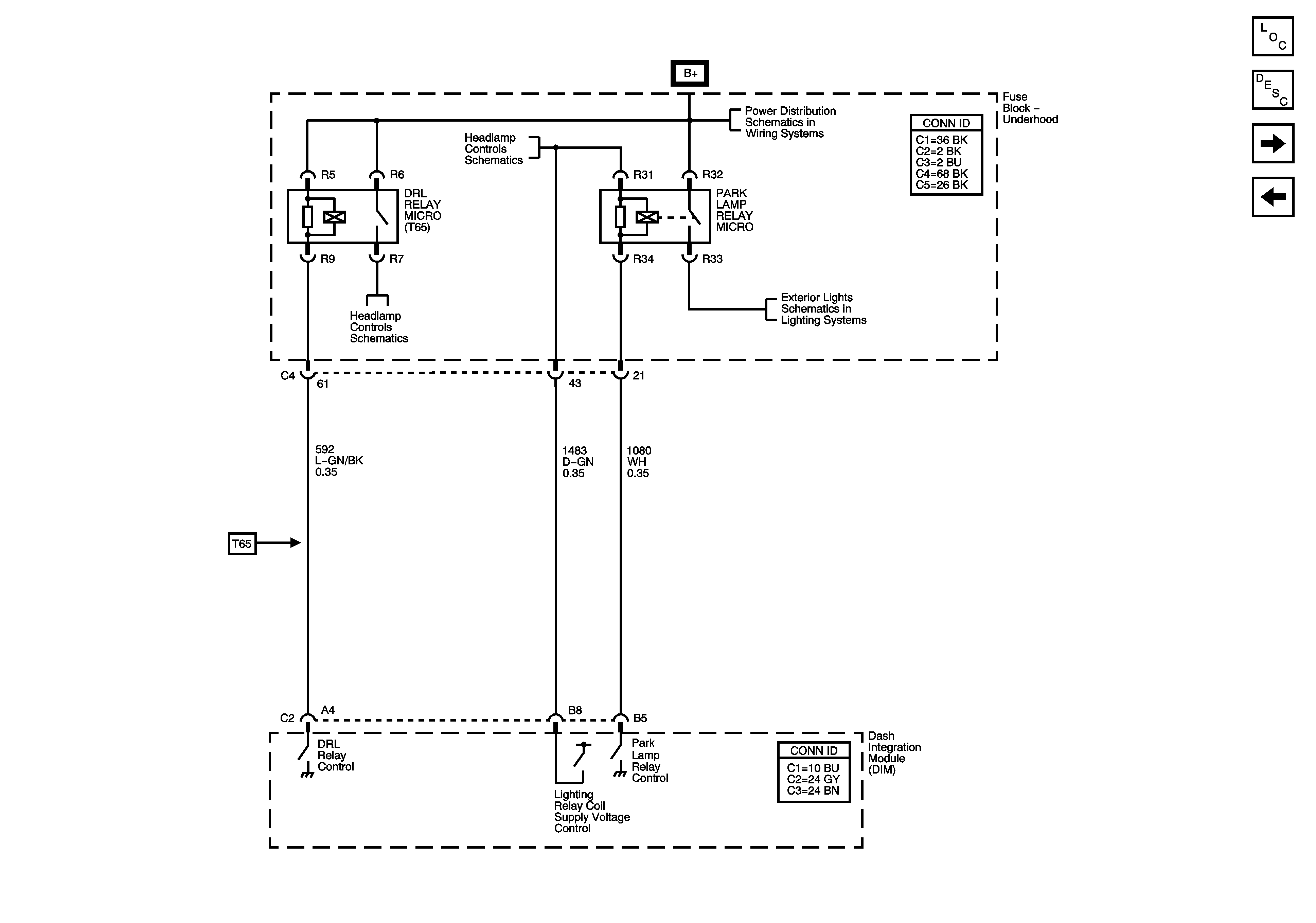
🢒 Daytime Running Lamps (DRL) (Export W/T65)
Daytime Running Lamps (DRL) (Export W/T65)
Daytime Running Lamps (DRL) -- Export (T65)
Master Electrical Component List
Exterior Lighting Systems Description and Operation
Daytime Running Lamps (DRL) (Domestic )
Headlamps
Headlamp Controls
Underhood Fuse Block B+ Bus - 1 of 2
Headlamp Controls
Front Marker Lamps (W/TT7) and Front Park Lamps (w/o TT7)