GM Service Manual Online
For 1990-2009 cars only
Makes
🢒
Cadillac
🢒
2005
🢒
CTS
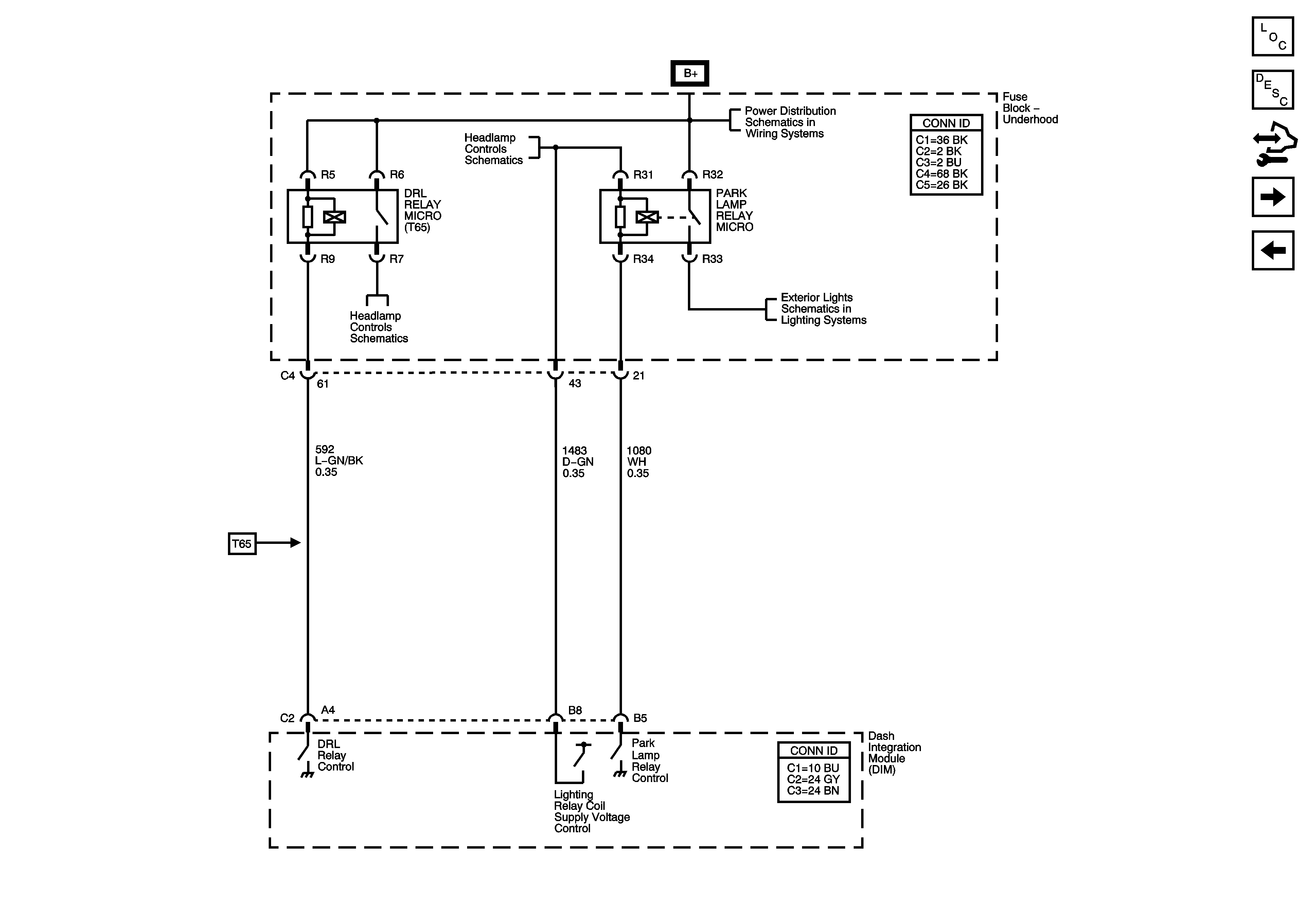
🢒 Daytime Running Lamp (DRL) - Export (T65)
Daytime Running Lamp (DRL) - Export (T65)
Daytime Running Lamps (DRL) - Export (T65)
Master Electrical Component List
Exterior Lighting Systems Description and Operation
Control Module References
Daytime Running Lamp (DRL) - Domestic
Headlamps
Headlamp Controls
Underhood Fuse Block B+ Bus - 1 of 2
Headlamp Controls
Front Marker Lamps (w/TT7) and Front Park Lamps (w/o TT7)