GM Service Manual Online
For 1990-2009 cars only
Makes
🢒
Cadillac
🢒
1998
🢒
Catera
🢒
Body and Accessories
🢒
Lighting Systems
🢒 Interior Lights Dimming Schematics
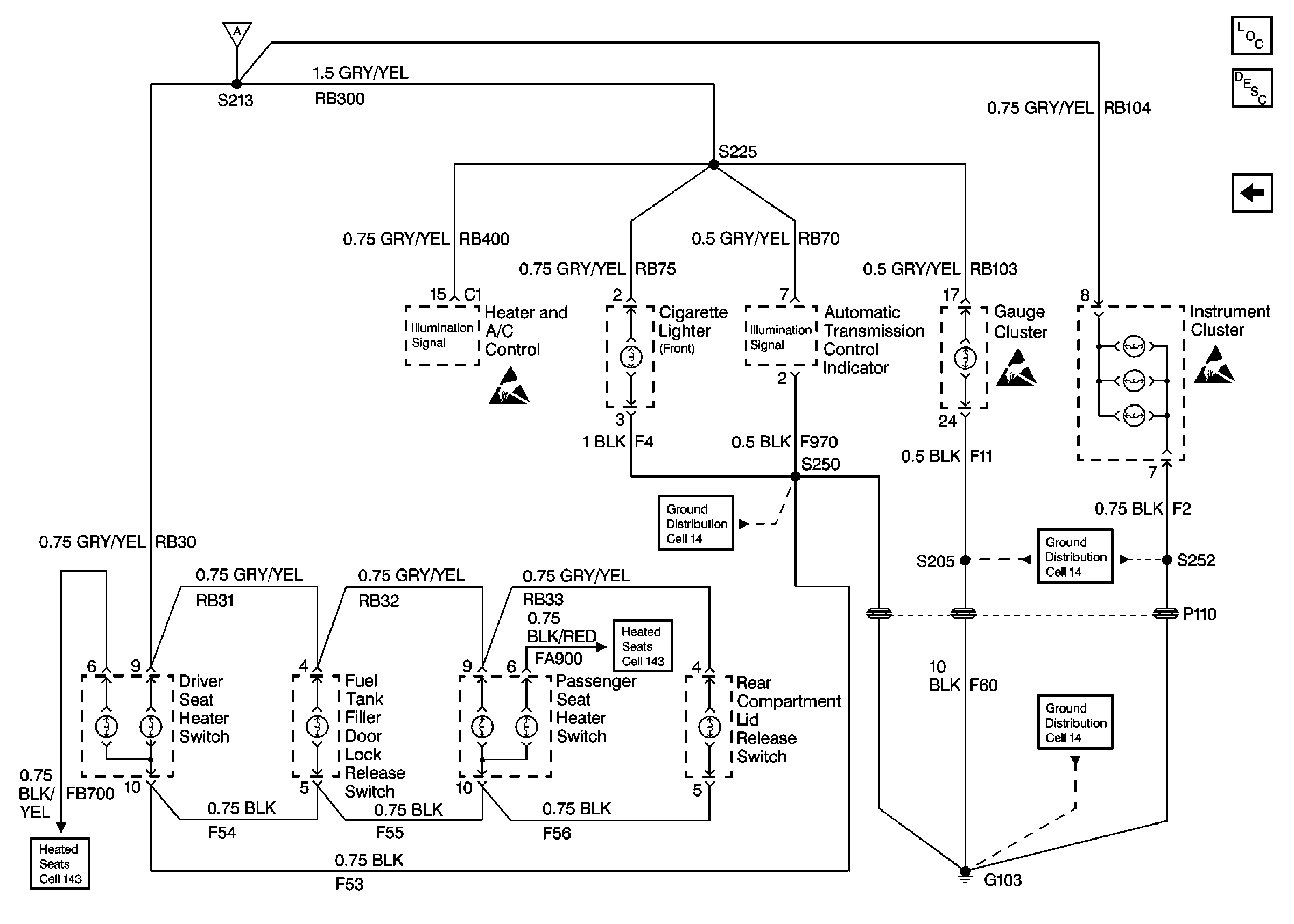
Figure
1:
Cell 117 Headlamp Switch, Rear Seat Heater Switches, and Radio
Lighting Systems Components
Interior Lights Dimming Circuit Description
Cell 117 Instrument Cluster, Heater and A/C Control, and Cigarette Lighter
Fuse Block Schematics Schematics
Ground Distribution Schematics
Ground Distribution Schematics
Ground Distribution Schematics
Heated Seats Schematics
Heated Seats Schematics
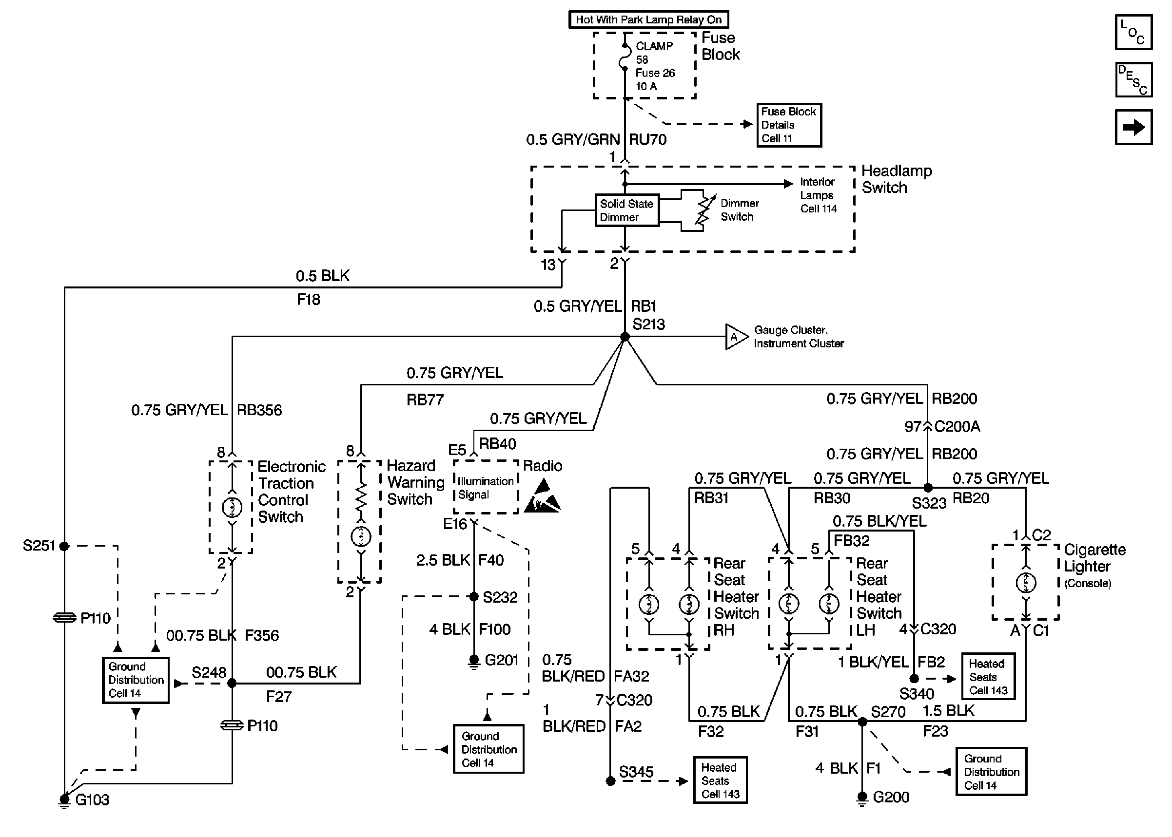
Figure
2:
Cell 117 Instrument Cluster, Heater and A/C Control, and Cigarette Lighter
Lighting Systems Components
Interior Lights Dimming Circuit Description
Cell 117 Headlamp Switch, Rear Seat Heater Switches, and Radio
Ground Distribution Schematics
Ground Distribution Schematics
Ground Distribution Schematics
Heated Seats Schematics
Heated Seats Schematics