GM Service Manual Online
For 1990-2009 cars only
Makes
🢒
Cadillac
🢒
2006
🢒
DTS
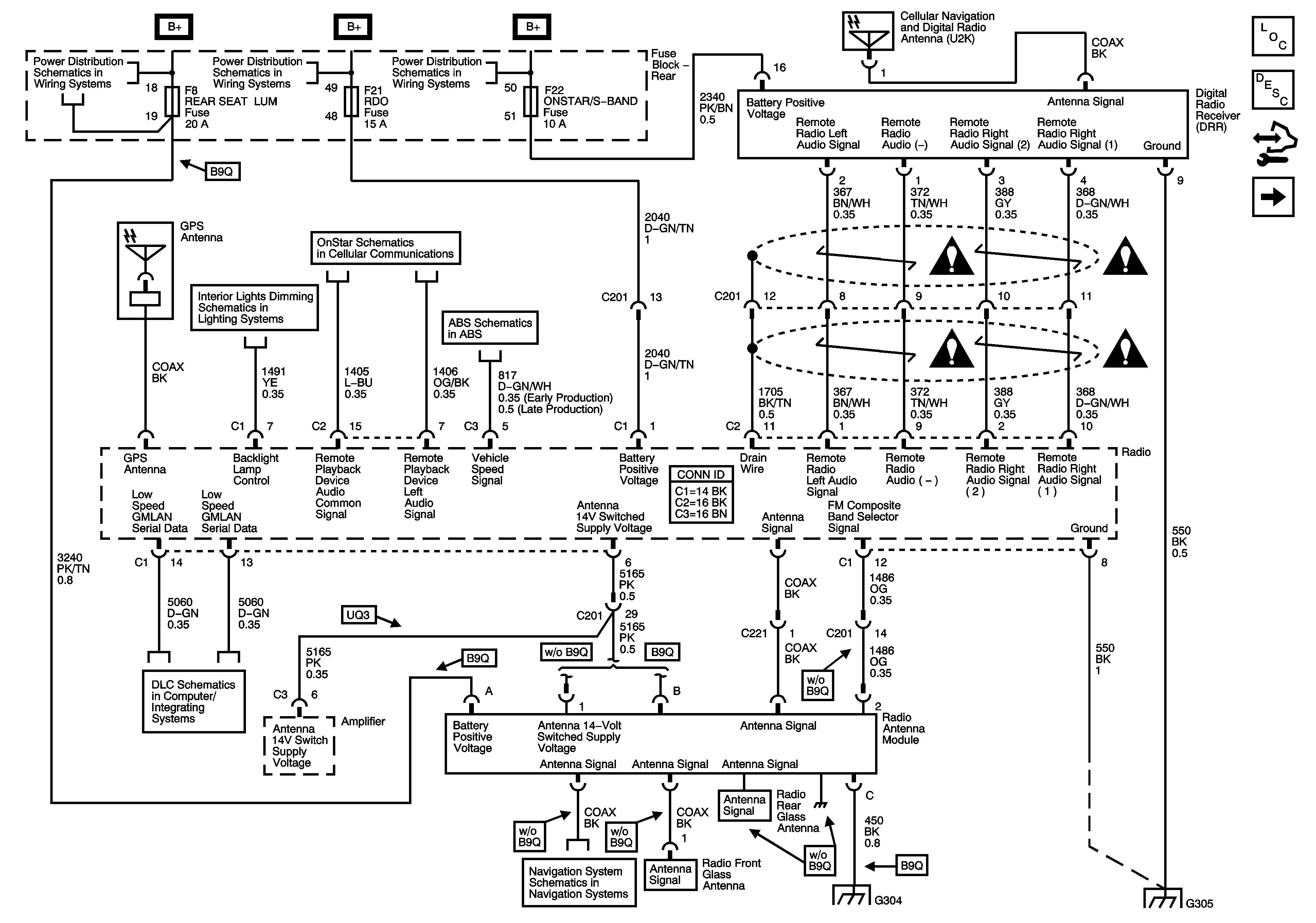
🢒 Power, Ground, Digital Radio Receiver (U2K), Antennas
Power, Ground, Digital Radio Receiver (U2K), Antennas
Power, Ground, Digital Radio Receiver (U2K), Antennas
Master Electrical Component List
Radio/Audio System Description and Operation
Control Module References
Amplifier
Rear Fuse Block B+ Bus
Rear Fuse Block B+ Bus
Rear Fuse Block B+ Bus
Hazard, Headlamp, Driver Information Display Switches, Ashtray, HVAC Control Module, Radio, Clock
UE1
Wheel Speed Sensors
DLC Power, Ground, and Low Speed GMLAN
Traffic Information Receiver U3Q
G304
G305
Entertainment Schematic Icons
Entertainment Schematic Icons
Entertainment Schematic Icons
Entertainment Schematic Icons