GM Service Manual Online
For 1990-2009 cars only
Makes
🢒
Cadillac
🢒
2004
🢒
DeVille
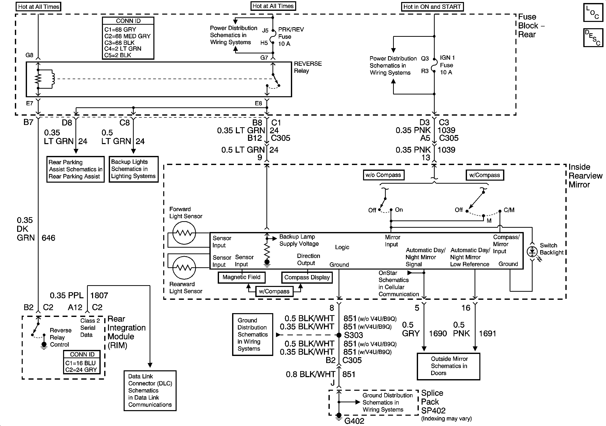
🢒 Inside Rearview Mirror Schematics
Inside Rearview Mirror Schematics
Master Electrical Component List
Automatic Day-Night Mirror Description and Operation
Rear Fuse Block- IGN 3 Relay, IGN 3 RR Fuse
Rear Fuse Block Battery Voltage
Rear Object Sensor Control Module Power and Ground
Headlamp Switch and Park Lamp Relay
Rear Fuse Block- IGN 3 Relay, IGN 3 RR Fuse
Class 2 Serial Data (1 of 3)
G402 (2 of 2)
G402 (2 of 2)
Heated Mirrors