GM Service Manual Online
For 1990-2009 cars only
Makes
🢒
Cadillac
🢒
1999
🢒
Eldorado
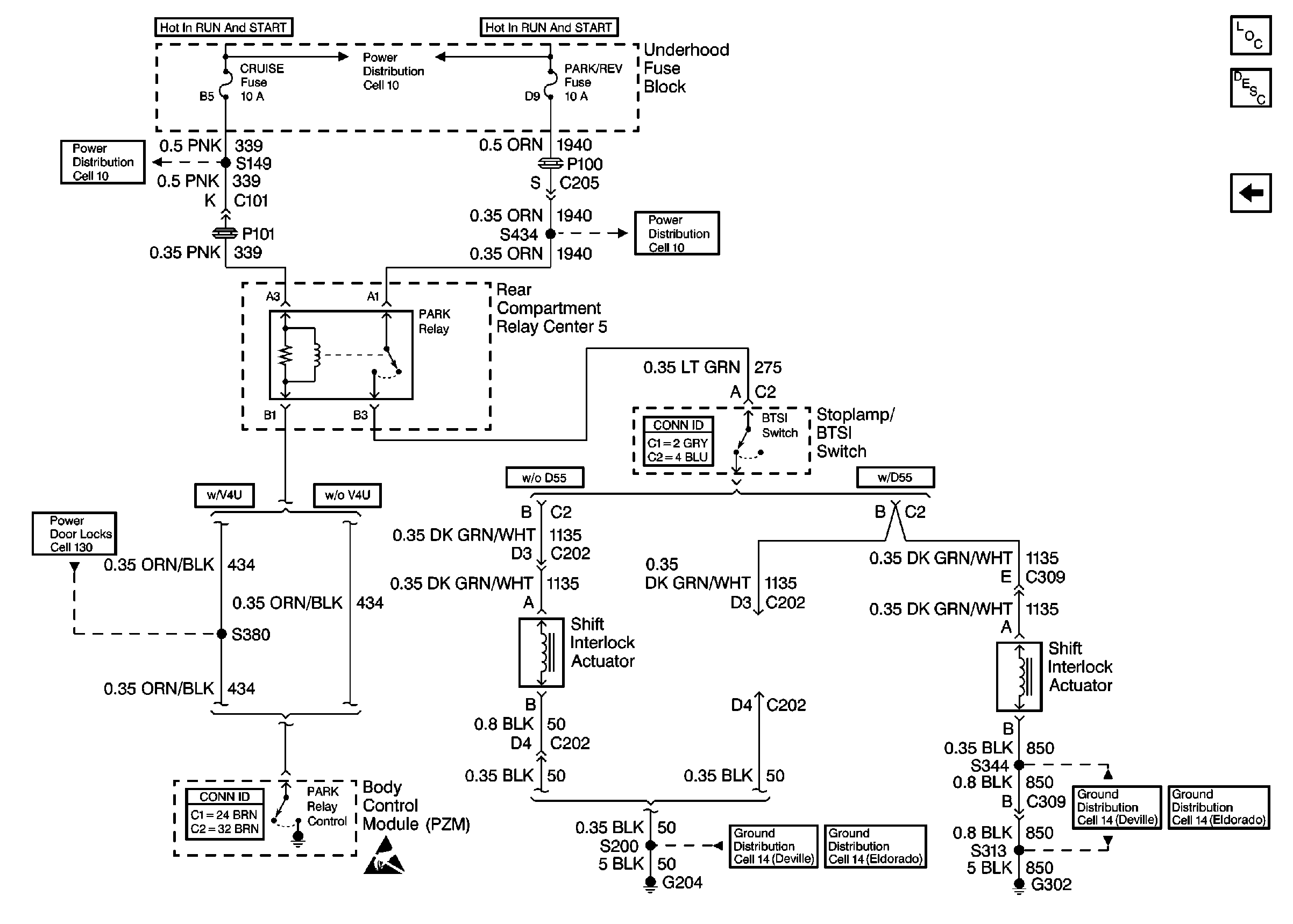
🢒 Cell 138: Shift Interlock Actuator
Cell 138: Shift Interlock Actuator
Cell 138: Shift Interlock Actuator
Tilt Wheel/Column Components
Automatic Transmission Shift Lock Control Circuit Description
Cell 138: Park/Neutral Position (PNP) Switch
Cell 10: PARK/REV Fuse
Tilt Wheel/Column Connector End Views
Cell 10: CRUISE, DIS, and PCM (IGN) Fuses
Cell 14: G204
Cell 14: G204
Door Lock/Indicator Schematics
Body Control System Connector End Views
Power Distribution Schematics
Cell 14: G302 (Eldorado 1 of 2)
Cell 14: G302 (DeVille 1 of 2)