GM Service Manual Online
For 1990-2009 cars only
Makes
🢒
Cadillac
🢒
2000
🢒
Eldorado
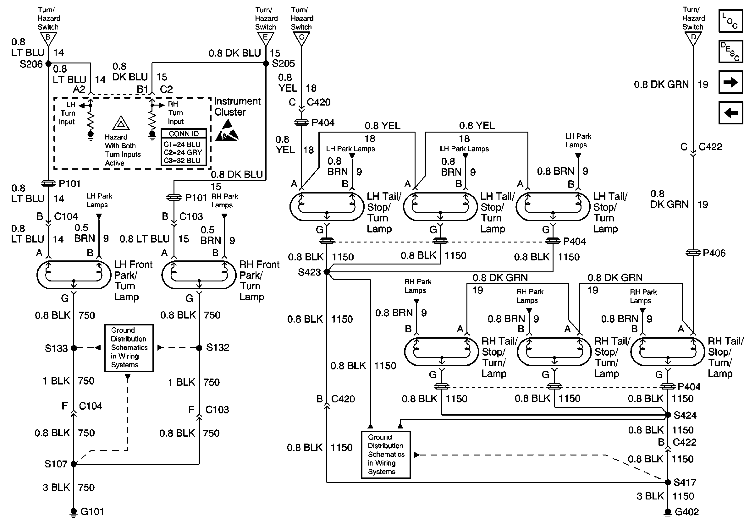
🢒 Turn Lamps
Turn Lamps
Turn Lamps
Lighting Systems Components
Exterior Lights Circuit Description
Cornering Lamps
Turn Signal Flasher, Hazard Flasher, and Stoplamp/AT Shift Lock CONTrOL Switch
Turn Signal Flasher, Hazard Flasher, and Stoplamp/AT Shift Lock CONTrOL Switch
Turn Signal Flasher, Hazard Flasher, and Stoplamp/AT Shift Lock CONTrOL Switch
Turn Signal Flasher, Hazard Flasher, and Stoplamp/AT Shift Lock CONTrOL Switch
LH Park Lamps
RH Park Lamps
G101
LH Park Lamps
LH Park Lamps
LH Park Lamps
Turn Signal Flasher, Hazard Flasher, and Stoplamp/AT Shift Lock CONTrOL Switch
RH Park Lamps
RH Park Lamps
RH Park Lamps
G402
Handling ESD Sensitive Parts Notice