GM Service Manual Online
For 1990-2009 cars only
Makes
🢒
Cadillac
🢒
2000
🢒
Eldorado
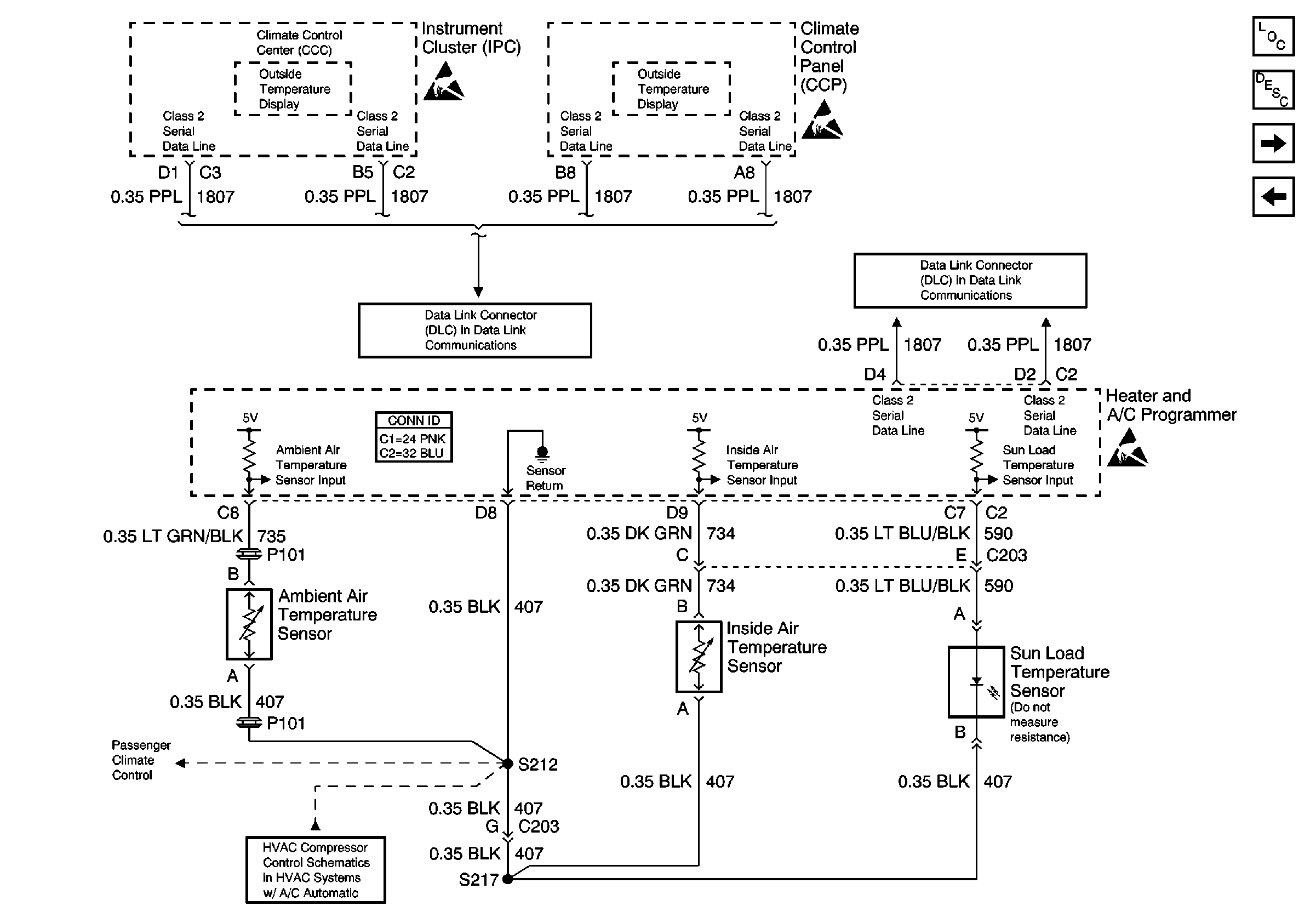
🢒 Temperature Sensors
Temperature Sensors
Temperature Sensors
HVAC Component Views
HVAC Air Delivery/Temperature Control Circuit Description
Actuators
Passenger Temperature Control
Handling ESD Sensitive Parts Notice
Handling ESD Sensitive Parts Notice
Handling ESD Sensitive Parts Notice
Temperature Sensors
HVAC Connector End Views
Class 2 (2 of 2)
Class 2 (2 of 2)
Passenger Temperature Control