GM Service Manual Online
For 1990-2009 cars only
Makes
🢒
Cadillac
🢒
2001
🢒
Eldorado
🢒
Body and Accessories
🢒
Entertainment
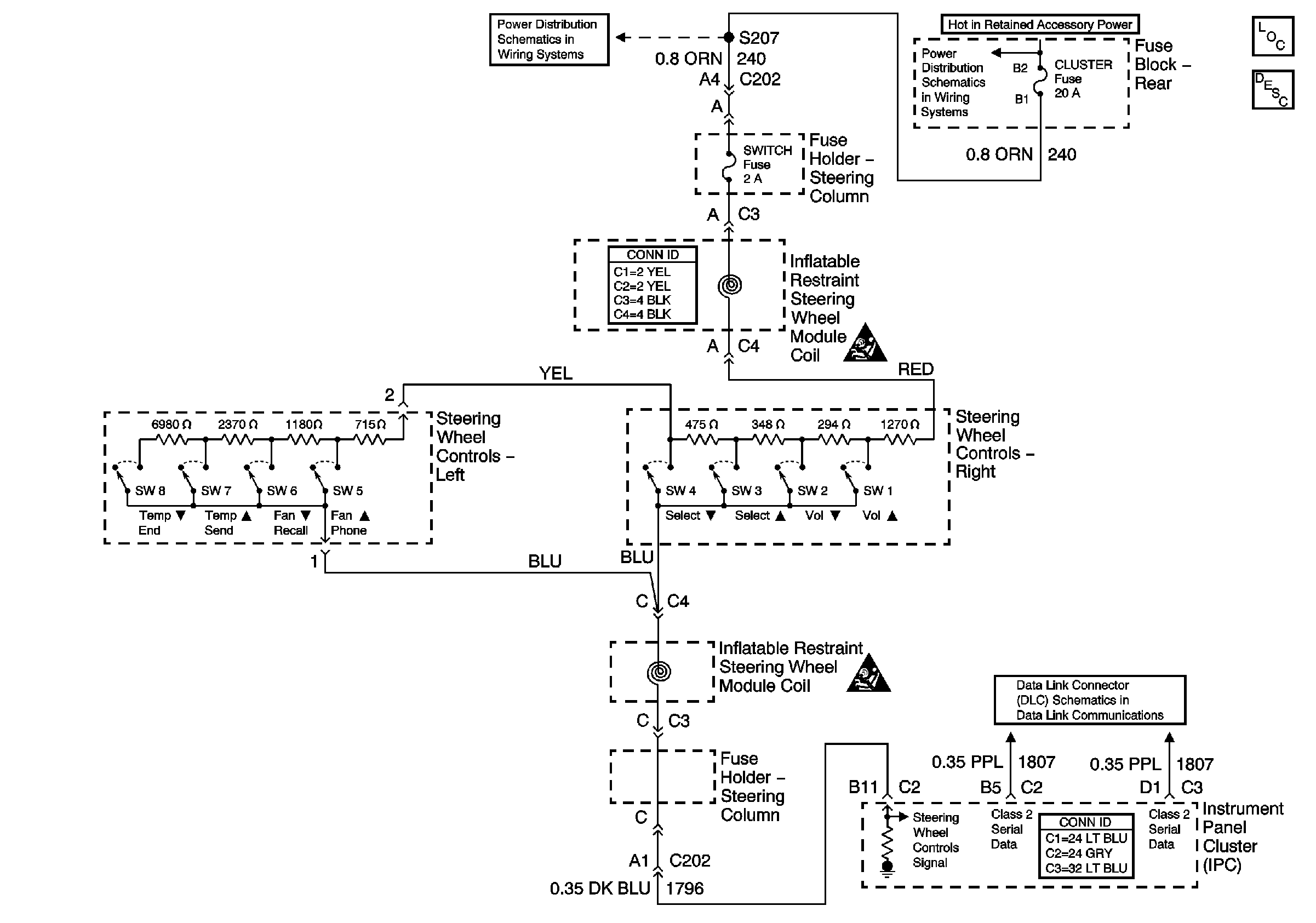
🢒 Steering Wheel Controls Schematics
Steering Wheel Control Switch
Master Electrical Component List
Power, Ground, and Class 2 (2 of 2)
SIR Handling Caution
Instrument Panel Backlighting
Instrument Panel Backlighting
WIPERS, ACC, and CLUSTER Fuses
BODY 3 and INADVERT Fuses
SIR Handling Caution