GM Service Manual Online
For 1990-2009 cars only
Makes
🢒
Cadillac
🢒
2001
🢒
Eldorado
🢒 Content Theft Deterrent (CTD)
Content Theft Deterrent (CTD)
Content Theft Deterrent (CTD)
Master Electrical Component List
Pass-Key® II
G400
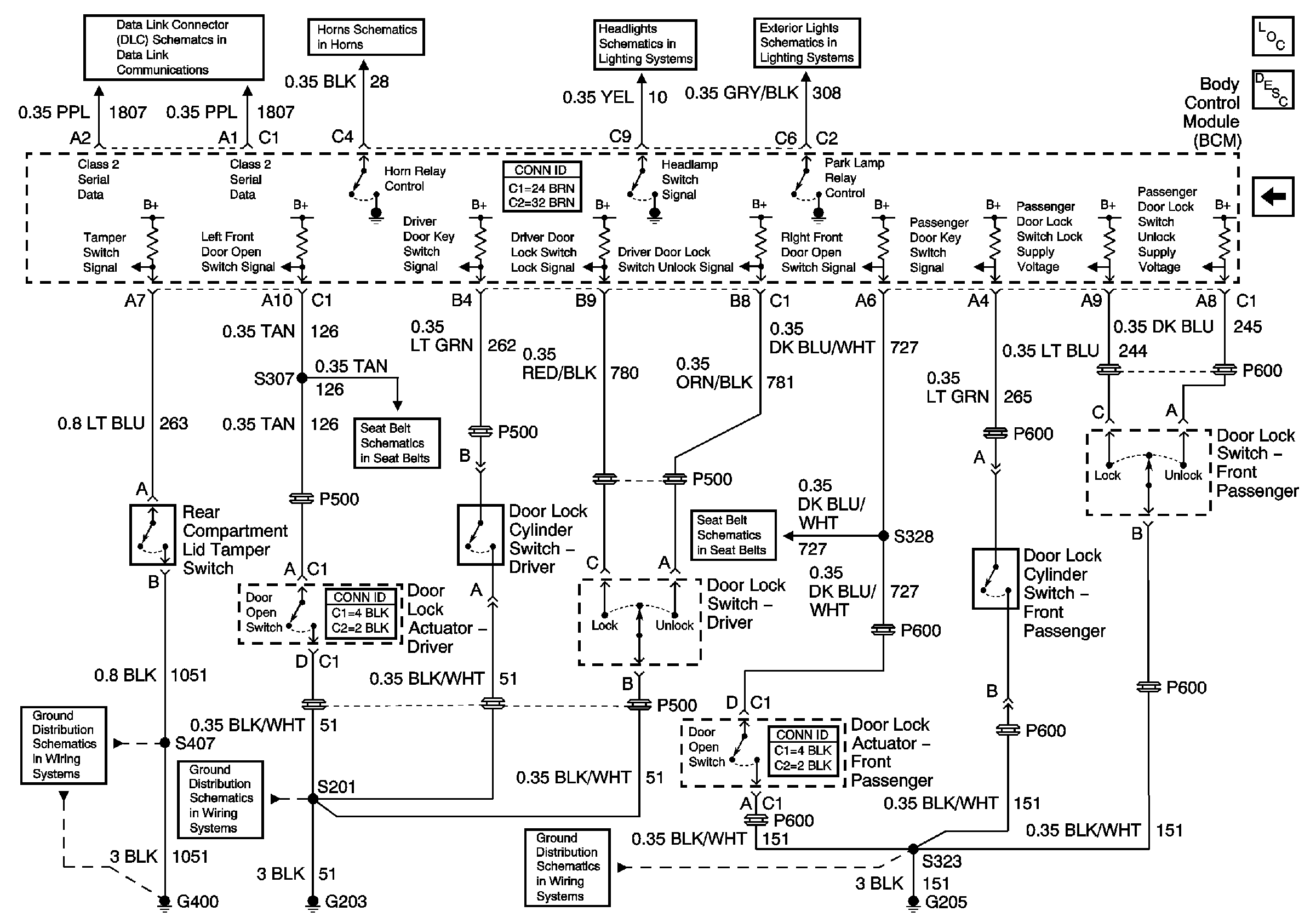
Power, Ground and Class 2 (1 of 2)
G203
Horns
Seat Belt Retractor Actuators
G205
Headlamp Switch and Headlamp Control
Headlamp Switch and Park Lamp Control
Seat Belt Retractor Actuators