GM Service Manual Online
For 1990-2009 cars only
Makes
🢒
Cadillac
🢒
2004
🢒
Escalade - 2WD
🢒 Indicators
Indicators
Indicators
Master Electrical Component List
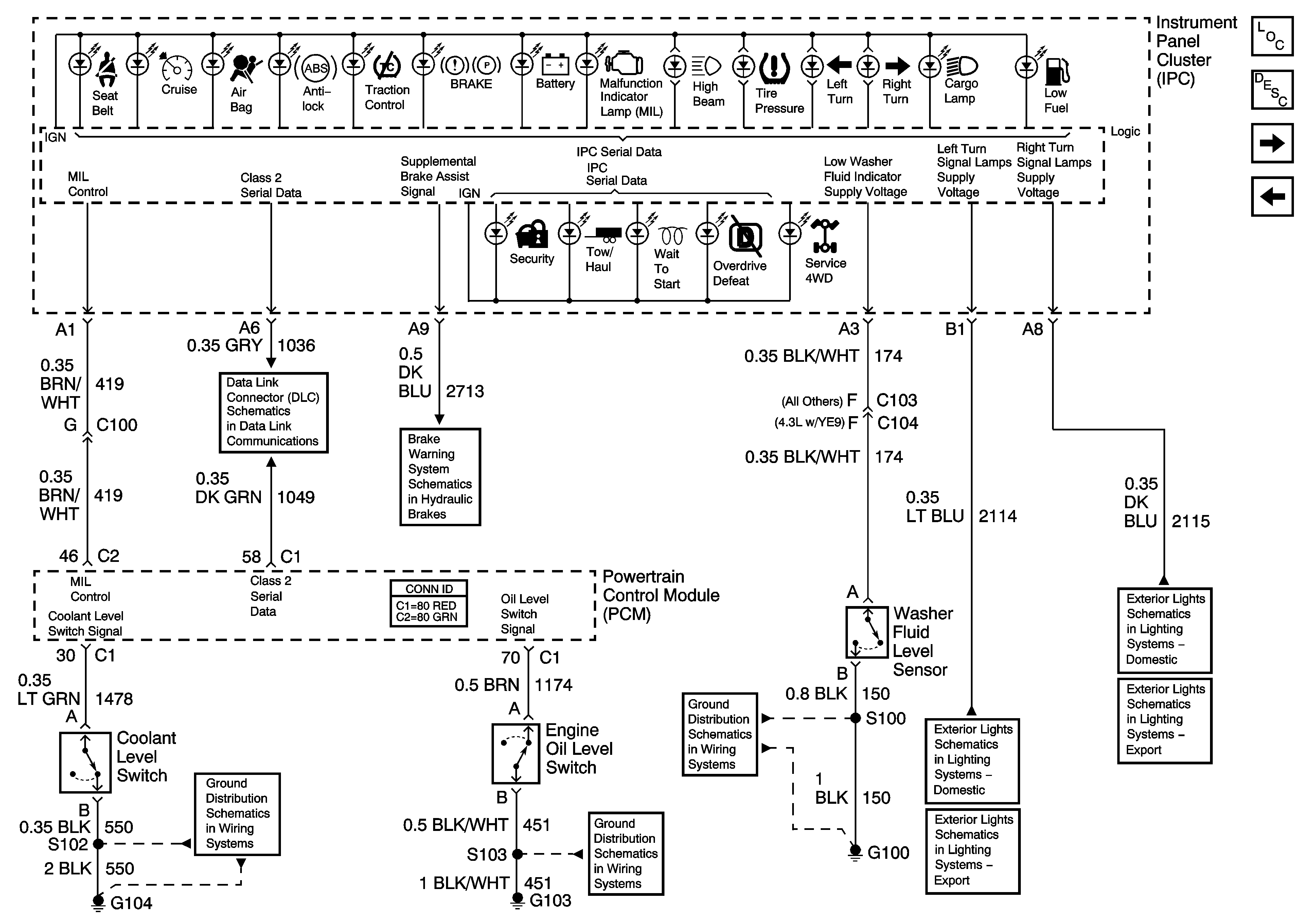
Instrument Cluster Description and Operation
Gages
Power, Ground, Serial Data and Driver Information Control
SP205 - 2 of 2
Pressure Level Switches
G104, G107
G102, G103
G100, G101, G105, G106
Left Turn Signals - Domestic
Left Turn Signals - Export
Right Turn Signals - Domestic
Right Turn Signals - Export