GM Service Manual Online
For 1990-2009 cars only
Makes
🢒
Cadillac
🢒
2004
🢒
Seville
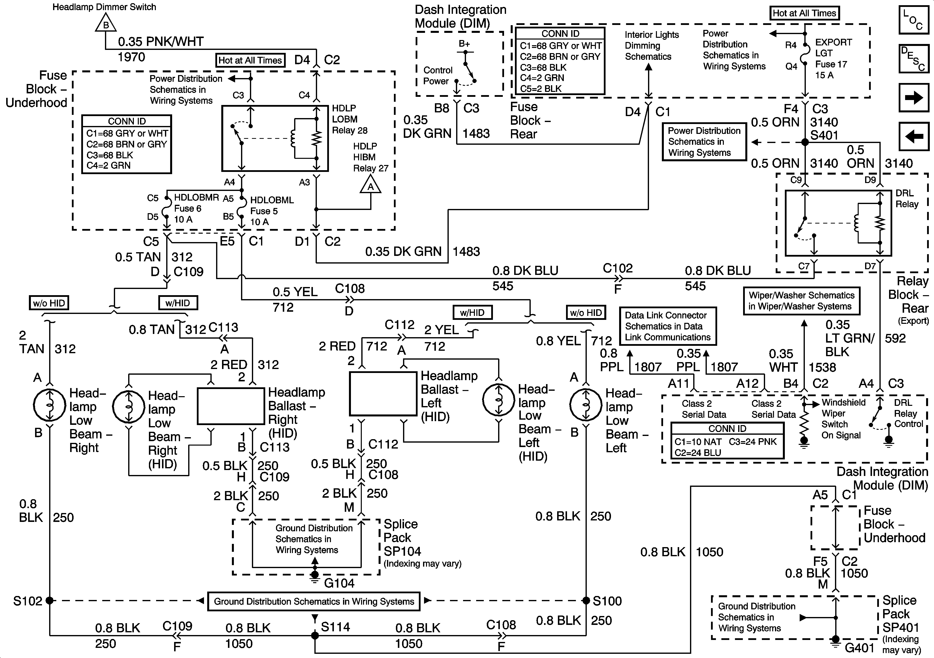
🢒 Headlights/Daytime Running Lights (DRL) Schematics-Low Beam Headlamps
Headlights/Daytime Running Lights (DRL) Schematics-Low Beam Headlamps
Low Beam Headlamps
Master Electrical Component List
Exterior Lighting Systems Description and Operation
Headlights/Daytime Running Lights (DRL) Schematics-High Beam Headlamps
Headlights/Daytime Running Lights (DRL) Schematics-HDLP Switch Power,Ground
Wiper/Washer System Schematics-Power, Ground, and Components
Data Link Connector (DLC) Schematics-Serial Data Line (LH Drive) (1 of 2)
Ground Distribution Schematics-G401 (3 of 3)
Ground Distribution Schematics-G401 (3 of 3)
Ground Distribution Schematics-G104
Headlights/Daytime Running Lights (DRL) Schematics-High Beam Headlamps
Headlights/Daytime Running Lights (DRL) Schematics-High Beam Headlamps
Interior Lights Dimming-Dimming Control
Power Distribution Schematics-EXPORT LGT Fuse
Power Distribution Schematics-Battery Feed to Fuse Block Rear
Power Distribution Schematics-Battery Feed to Fuseblock Underhood