GM Service Manual Online
For 1990-2009 cars only
Makes
🢒
Chevrolet
🢒
2007
🢒
Aveo HB
🢒
Roof
🢒
Sunroof
🢒 Sunroof Schematics
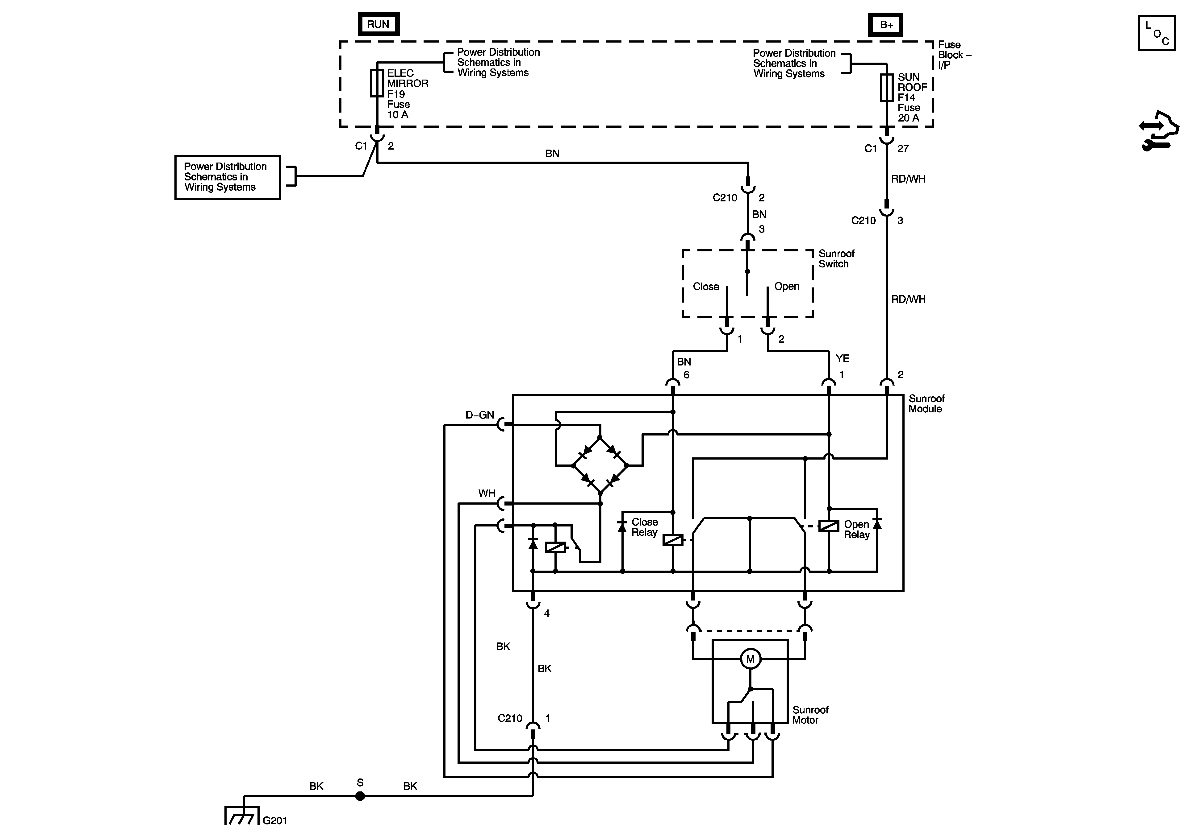
Sunroof Schematics Notchback
Master Electrical Component List Notchback
Control Module References
ACC/IG 1 Fuse, Ignition Switch, B/UP LAMP, ELEC MIRROR Fuses
ACC/IG 1 Fuse, Ignition Switch, B/UP LAMP, ELEC MIRROR Fuses
ROOM LAMP, SUNROOF, SPARE Fuses
G201 - 1 of 3
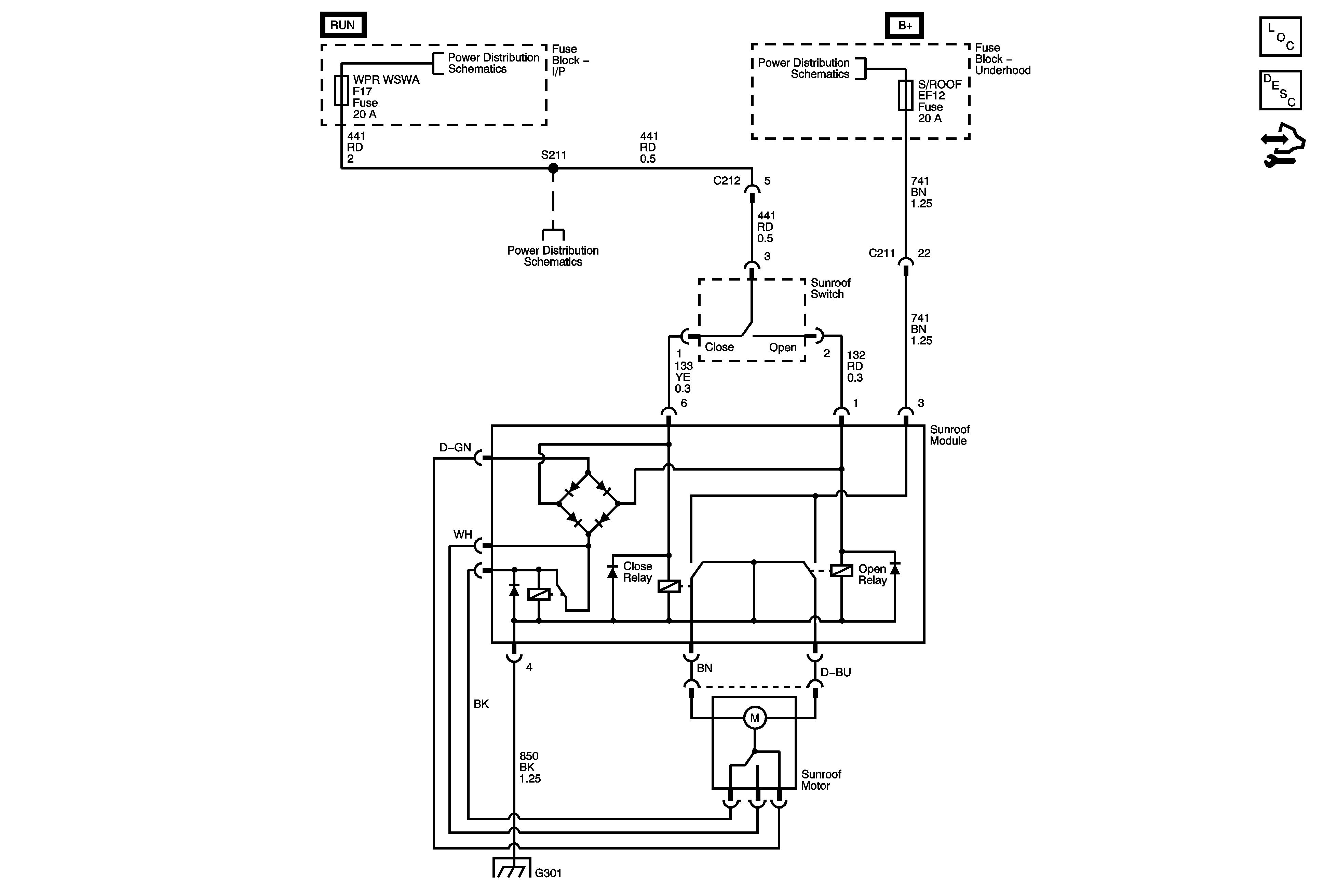
Sunroof Schematics Hatchback
Master Electrical Component List (Hatchback)
Wiper/Washer System Description and Operation
Control Module References
Battery Feed
Battery Feed
Battery Feed
Ground Distribution G301