GM Service Manual Online
For 1990-2009 cars only
Makes
🢒
Chevrolet
🢒
2001
🢒
Blazer - 2WD
🢒 Indicators
Indicators
Indicators
Master Electrical Component List
Instrument Cluster Description and Operation
Gauges
Power and Ground
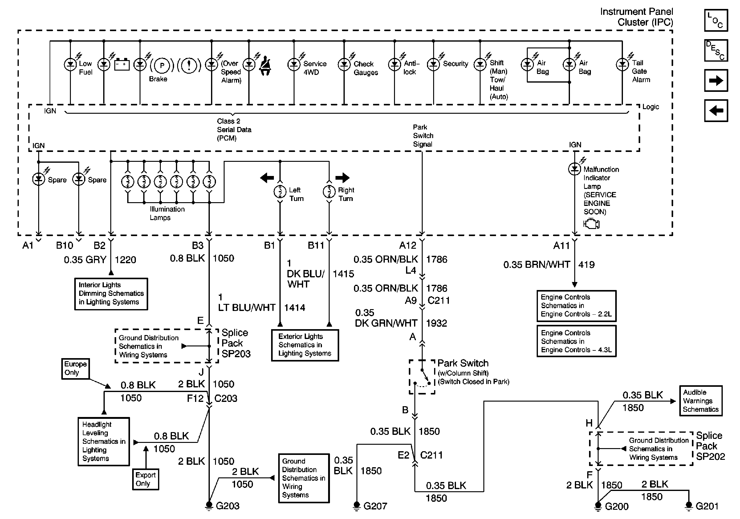
Instrument Panel Cluster, BCM, and Automatic Transmission Indicators
MIL, Generator, and Fuel Composition Sensor
G203 and G204 (Pickup)
Instrument Cluster Turn Signal Indicators
ECM B, ECM I and GAUGES Fuses, Ground, Generator and MIL
Headlight Leveling Schematics (Export)
G203 and G204 (Pickup)
G200, G201 and G207 (Pickup and Crew Cab)