GM Service Manual Online
For 1990-2009 cars only
Makes
🢒
Chevrolet
🢒
2000
🢒
Blazer - 4WD - RHD
🢒
Brakes
🢒
Hydraulic Brakes
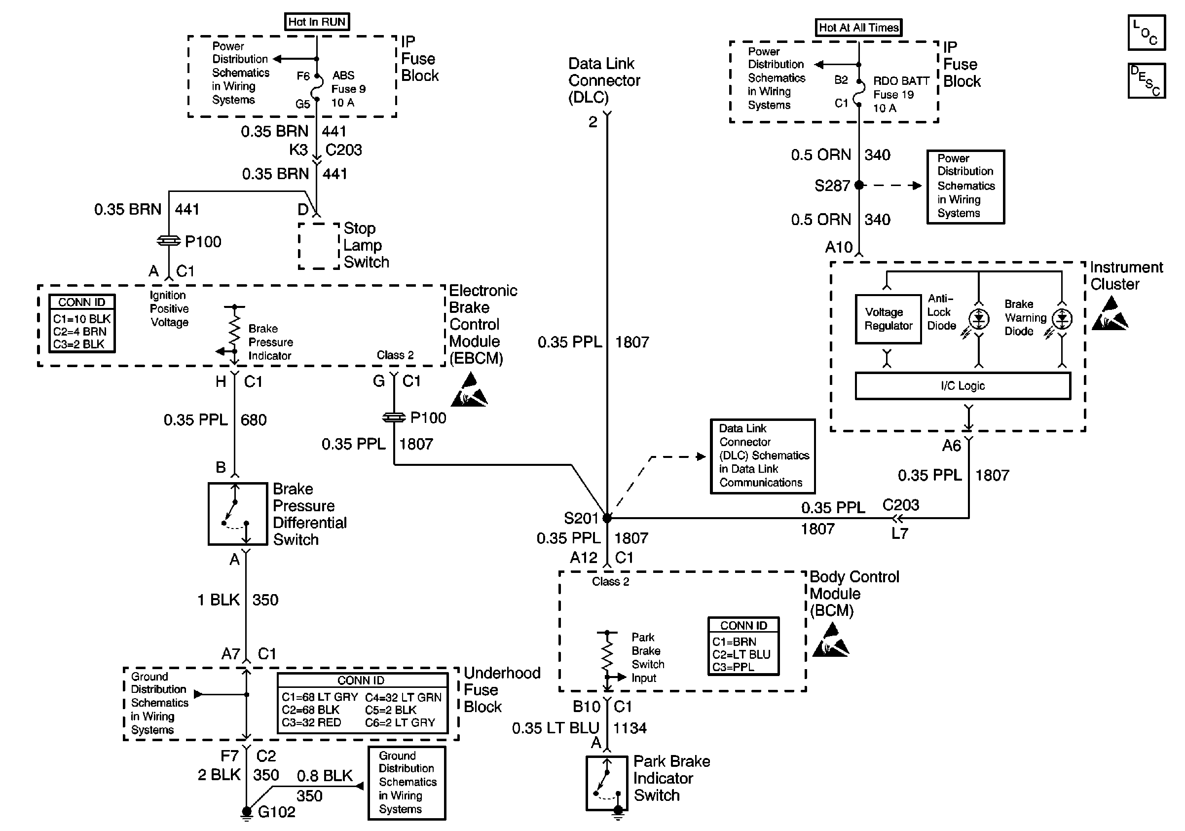
🢒 Brake Warning System Schematics
Hydraulic Brakes Components
Brake Warning System Circuit Description
RDO IGN, FRT WPR, RR WIPER, ABS, CRUISE, and W/W PUMP Fuses
RDO BAT and AUX PWR Fuses
RDO BAT and AUX PWR Fuses
Antilock Brake System Connector End Views
Handling ESD Sensitive Parts Notice
S201
Handling ESD Sensitive Parts Notice
G102
Power and Grounding Connector End Views
G102
Body Control System Connector End Views
Handling ESD Sensitive Parts Notice