GM Service Manual Online
For 1990-2009 cars only
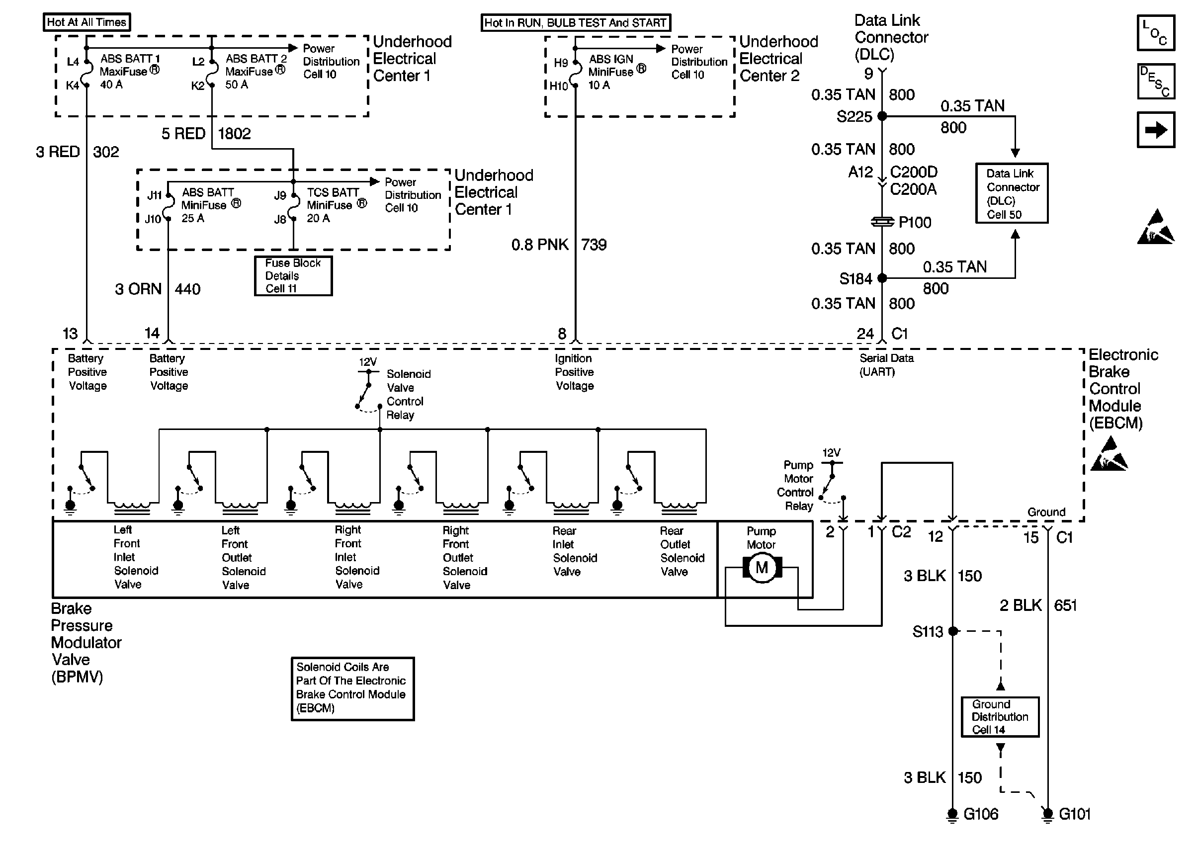
Figure 1:

Antilock Brakes-Power and Ground


Object Number: 202749  Size: FS
ABS Components
General System Description
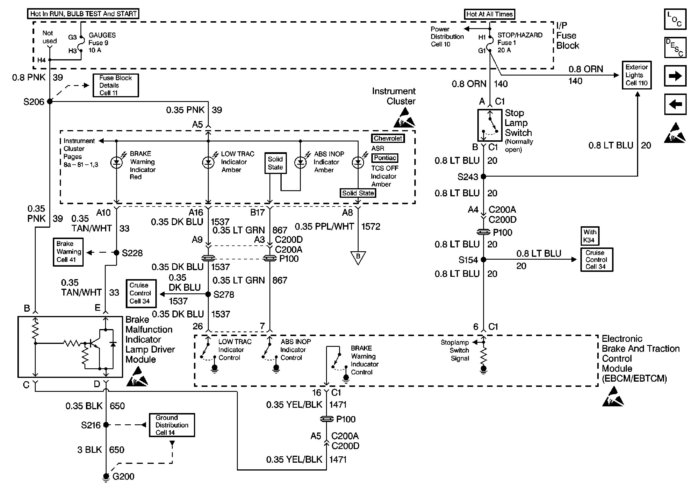
Antilock Brakes-IP Indicators
Handling ESD Sensitive Parts Notice
Handling ESD Sensitive Parts Notice
Ground Distribution Schematics
Fuse Block Schematics
Data Link Connector Schematics
Power Distribution Schematics
Power Distribution Schematics
Power Distribution Schematics
Figure 2:

Antilock Brakes-IP Indicators


Object Number: 202752  Size: FS
ABS Components
General System Description
Antilock Brakes-Wheel Speed Sensors
Antilock Brakes-Power and Ground
Handling ESD Sensitive Parts Notice
Handling ESD Sensitive Parts Notice
Handling ESD Sensitive Parts Notice
Handling ESD Sensitive Parts Notice
Power Distribution Schematics
Fuse Block Schematics
Instrument Cluster: Analog Schematics
Ground Distribution Schematics
Brake Warning System Schematics
Cruise Control Schematics
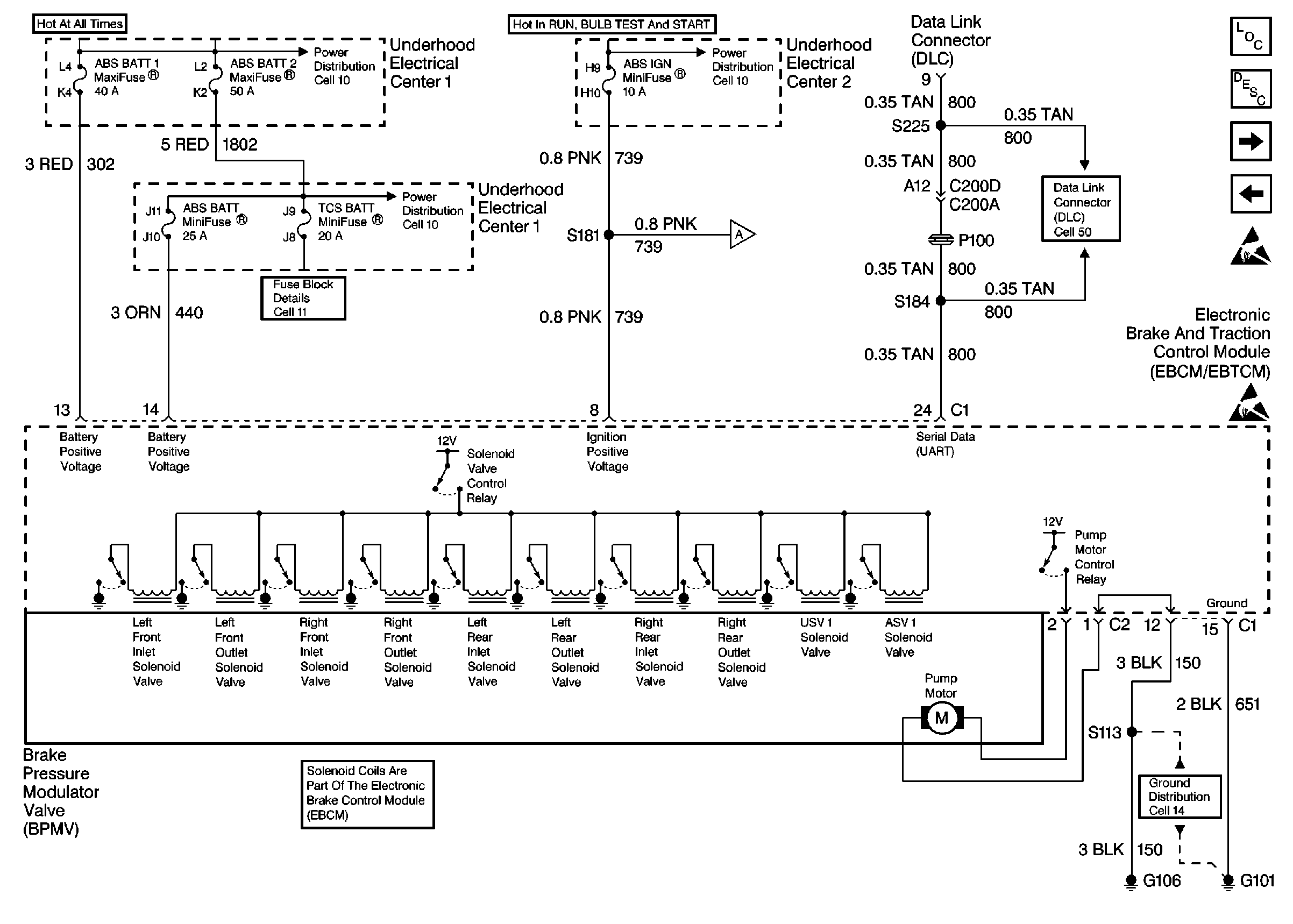
Figure 3:

Antilock Brakes-Wheel Speed Sensors


Object Number: 202754  Size: FS
ABS Components
General System Description
Antilock Brakes/Traction Control-Power and Ground
Antilock Brakes-IP Indicators
Handling ESD Sensitive Parts Notice
Handling ESD Sensitive Parts Notice
Figure 4:

Antilock Brakes/Traction Control-Power and Ground


Object Number: 202756  Size: FS
ABS Components
General System Description
Antilock Brakes/Traction Control-IP Indicators
Antilock Brakes-Wheel Speed Sensors
Handling ESD Sensitive Parts Notice
Handling ESD Sensitive Parts Notice
Ground Distribution Schematics
Data Link Connector Schematics
Power Distribution Schematics
Power Distribution Schematics
Power Distribution Schematics
Fuse Block Schematics
Antilock Brakes/Traction Control-Accelerator Control
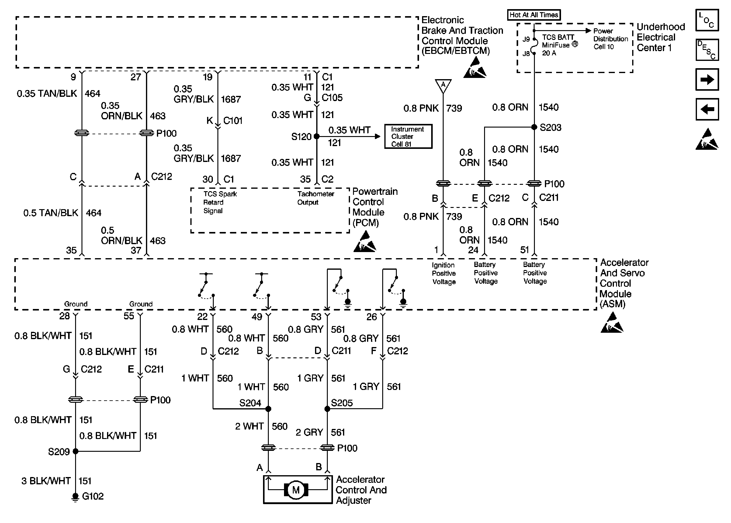
Figure 5:

Antilock Brakes/Traction Control-IP Indicators


Object Number: 202759  Size: FS
ABS Components
General System Description
Antilock Brakes/Traction Control-Accelerator Control
Antilock Brakes/Traction Control-Power and Ground
Handling ESD Sensitive Parts Notice
Handling ESD Sensitive Parts Notice
Handling ESD Sensitive Parts Notice
Handling ESD Sensitive Parts Notice
Handling ESD Sensitive Parts Notice
Fuse Block Schematics
Power Distribution Schematics
Cruise Control Schematics
Ground Distribution Schematics
Cruise Control Schematics
Antilock Brakes/Traction Control-Traction Control Switch
Brake Warning System Schematics
Figure 6:

Antilock Brakes/Traction Control-Accelerator Control


Object Number: 202761  Size: FS
ABS Components
General System Description
Antilock Brakes/Traction Control-Traction Control Switch
Antilock Brakes/Traction Control-IP Indicators
Handling ESD Sensitive Parts Notice
Handling ESD Sensitive Parts Notice
Handling ESD Sensitive Parts Notice
Handling ESD Sensitive Parts Notice
Instrument Cluster: Analog Schematics
Power Distribution Schematics
Antilock Brakes/Traction Control-Power and Ground
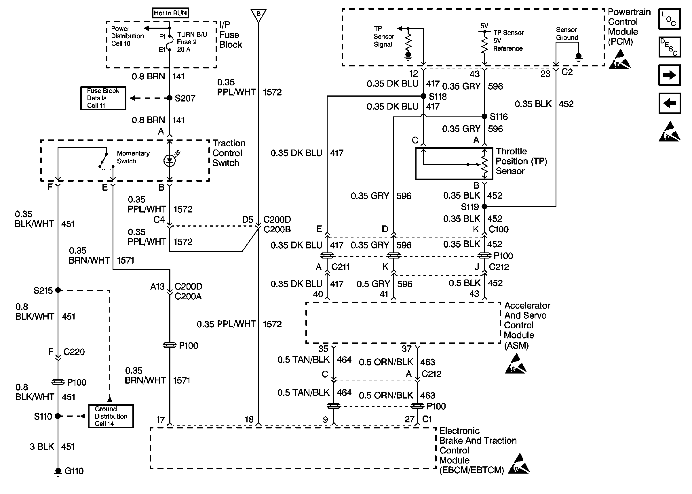
Figure 7:

Antilock Brakes/Traction Control-Traction Control Switch


Object Number: 202763  Size: FS
ABS Components
General System Description
Antilock Brakes/Traction Control-Wheel Speed Sensors
Antilock Brakes/Traction Control-Accelerator Control
Handling ESD Sensitive Parts Notice
Handling ESD Sensitive Parts Notice
Handling ESD Sensitive Parts Notice
Handling ESD Sensitive Parts Notice
Ground Distribution Schematics
Fuse Block Schematics
Power Distribution Schematics
Antilock Brakes/Traction Control-IP Indicators
Figure 8:

Antilock Brakes/Traction Control-Wheel Speed Sensors


Object Number: 202765  Size: FS
ABS Components
General System Description
Antilock Brakes/Traction Control-Traction Control Switch
Handling ESD Sensitive Parts Notice
Handling ESD Sensitive Parts Notice