GM Service Manual Online
For 1990-2009 cars only
Makes
🢒
Chevrolet
🢒
1999
🢒
Camaro
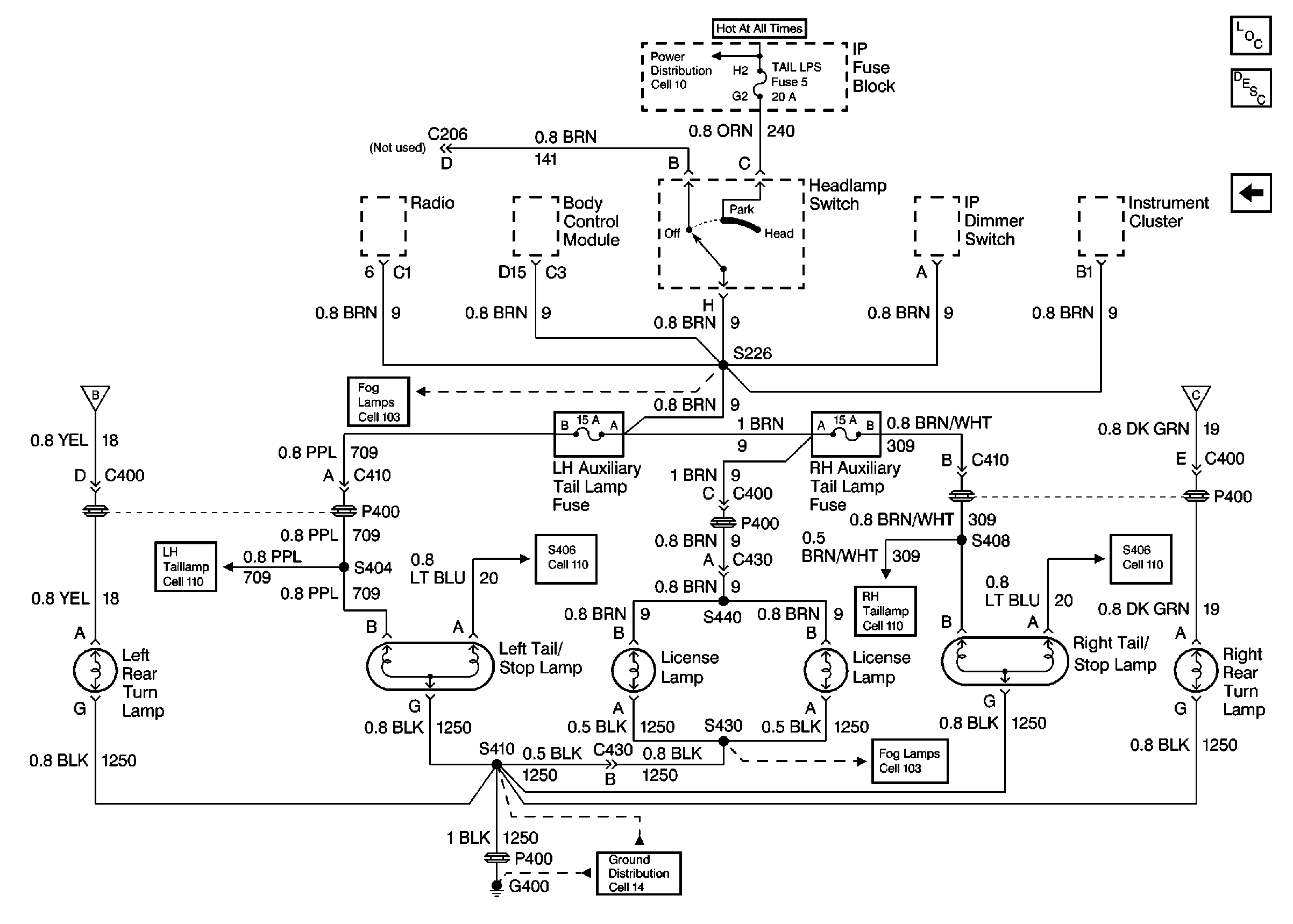
🢒 Chevrolet: Rear Turn Lamps, Tail/Stop Lamps, License Lamps Cell 110
Chevrolet: Rear Turn Lamps, Tail/Stop Lamps, License Lamps Cell 110
Chevrolet: Rear Turn Lamps, Tail/Stop Lamps, License Lamps Cell 110
Fusible Links, IP Fuse Block, and Underhood Electrical Centers
Lighting Systems Components
Exterior Lights Circuit Description
Chevrolet: Center High Mounted Stoplamp, Taillamps, Tail/Stop Lamps Cell 110
Chevrolet: Side Marker Lamps, LF Park/Turn Lamp, RF Park/Turn/DRL Lamp Cell 110
Chevrolet: Center High Mounted Stoplamp, Taillamps, Tail/Stop Lamps Cell 110
Chevrolet: Center High Mounted Stoplamp, Taillamps, Tail/Stop Lamps Cell 110
Pontiac Cell 103
G400 Chevrolet
Chevrolet: Center High Mounted Stoplamp, Taillamps, Tail/Stop Lamps Cell 110
Pontiac Cell 103
Chevrolet: Center High Mounted Stoplamp, Taillamps, Tail/Stop Lamps Cell 110
Chevrolet: Side Marker Lamps, LF Park/Turn Lamp, RF Park/Turn/DRL Lamp Cell 110