GM Service Manual Online
For 1990-2009 cars only
Makes
🢒
Chevrolet
🢒
1999
🢒
Camaro
🢒 Cell 102
Cell 102
Cell 102
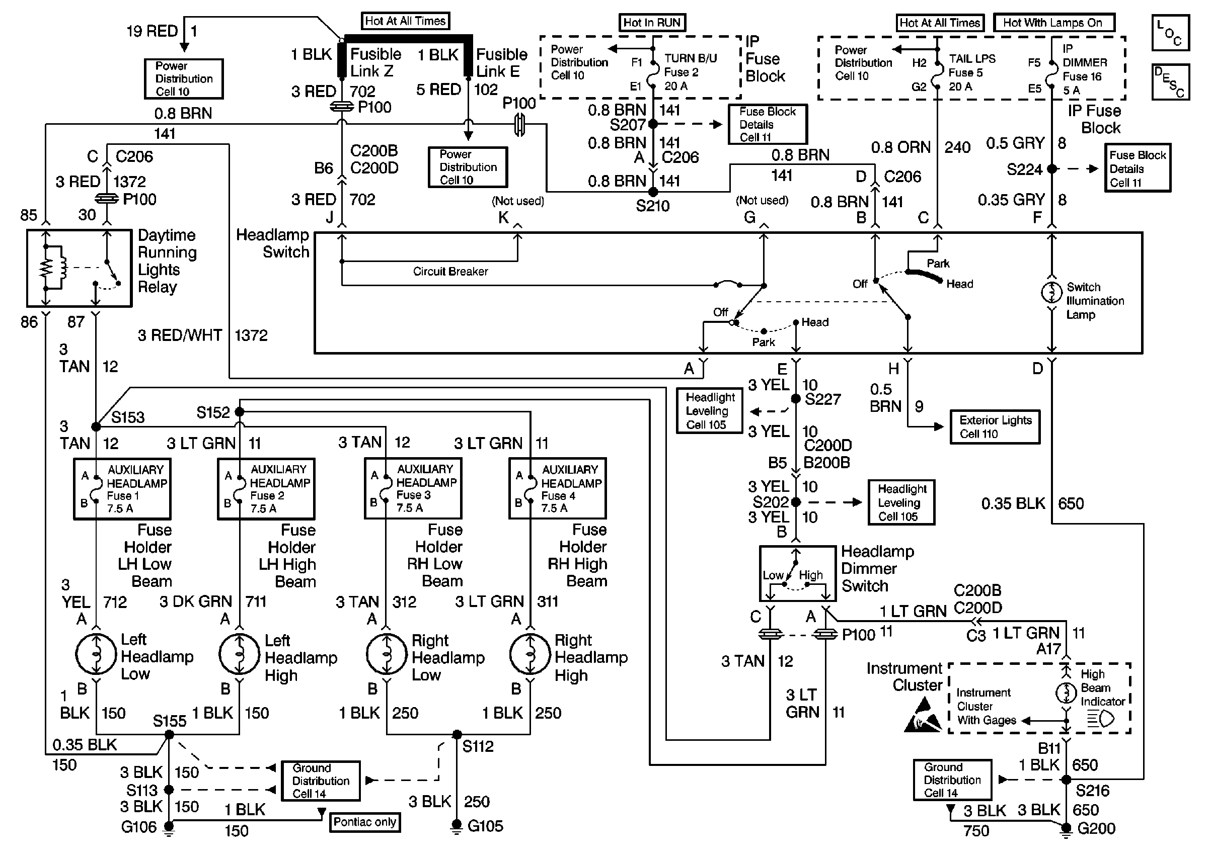
Fusible Links, IP Fuse Block, and Underhood Electrical Centers
Fusible Links, IP Fuse Block, and Underhood Electrical Centers
Ignition Switch and IP Fuse Block
I/P Fuses 1, 2, 5 and 6
Fusible Links, IP Fuse Block, and Underhood Electrical Centers
Lighting Systems Components
Headlights/Daytime Running Lights (DRL) Circuit Description Chevrolet and Pontiac Canadian
I/P Fuses 13 and 16
G105
Europe and Scandanavia Cell 105
Chevrolet: Rear Turn Lamps, Tail/Stop Lamps, License Lamps Cell 110
Europe and Scandanavia Cell 105
BCM and Headlamp Dimmer Switch
Handling Electrostatic Discharge Sensitive Parts Notice
G200 DRL, HVAC, Rear Defog