GM Service Manual Online
For 1990-2009 cars only
Makes
🢒
Chevrolet
🢒
2000
🢒
Camaro
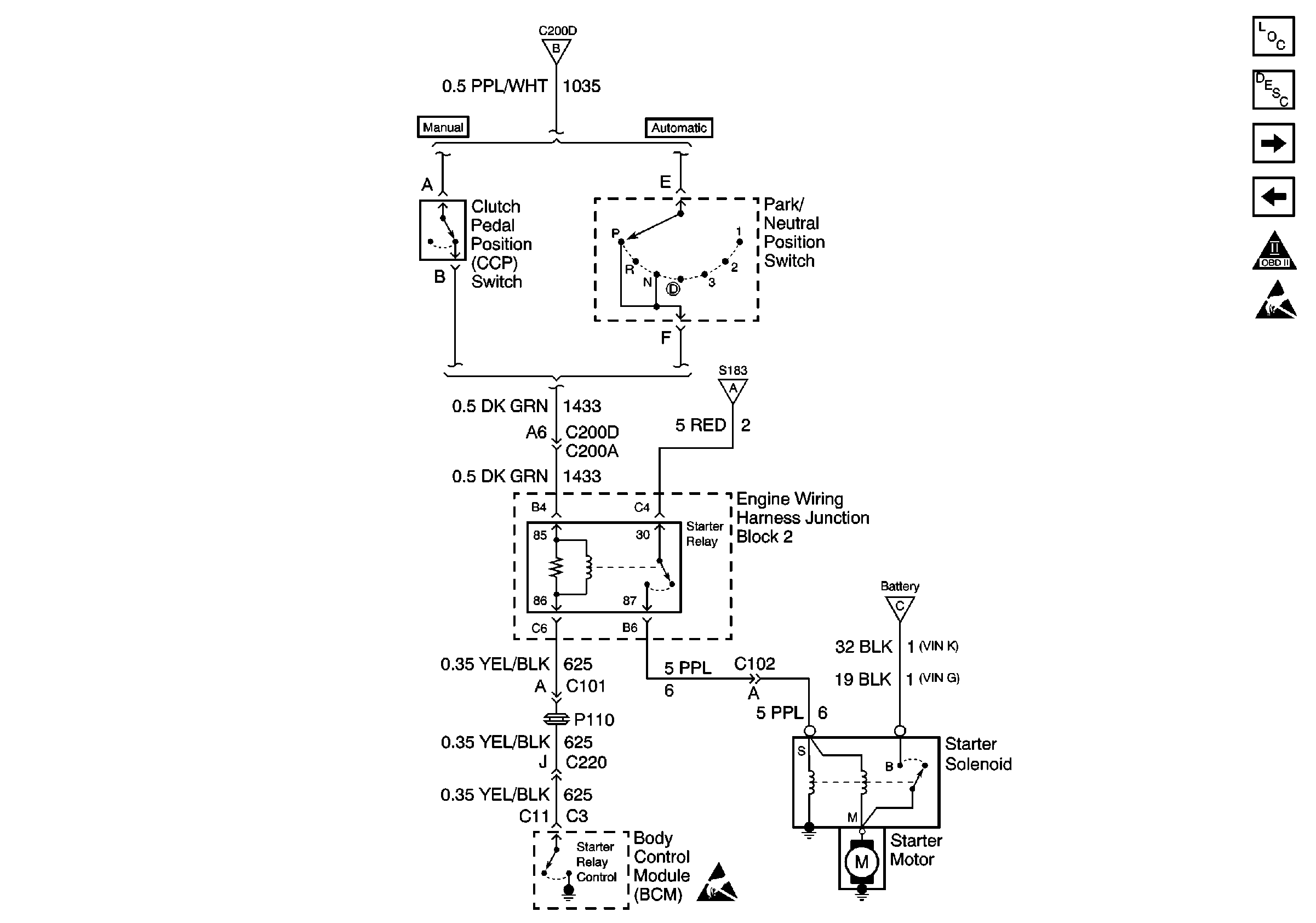
🢒 Starter Relay and Starter Solenoid
Starter Relay and Starter Solenoid
Starter Relay and Starter Solenoid
Engine Electrical Components
Starting System Circuit Description
Battery, Generator and Powertrain Control Module
Battery and Ignition Switch
OBD II Symbol Description Notice
Handling ESD Sensitive Parts Notice
Battery and Ignition Switch
Battery and Ignition Switch
Battery and Ignition Switch