GM Service Manual Online
For 1990-2009 cars only
Makes
🢒
Chevrolet
🢒
2000
🢒
Chevrolet C-Series Medium Duty Truck B7
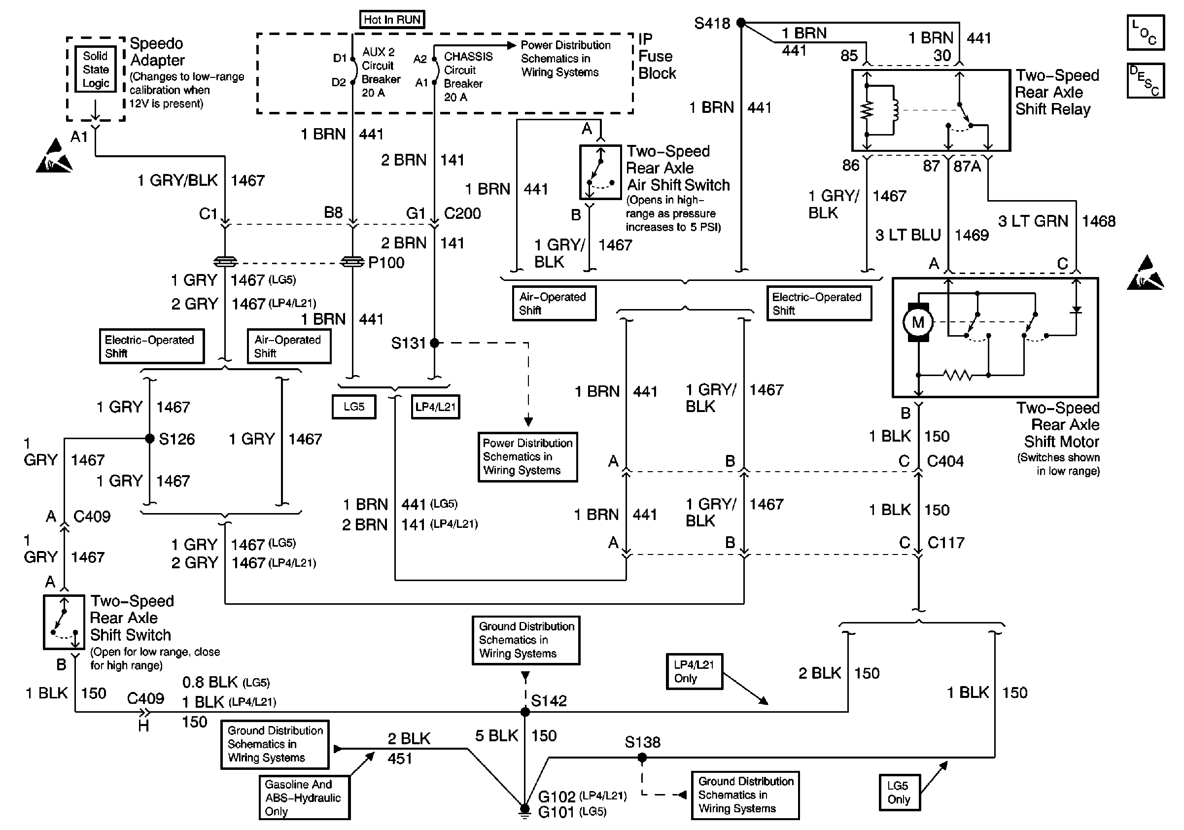
🢒 Two Speed Rear Axle Circuits
Two Speed Rear Axle Circuits
Rear Axle Components
Two Speed Rear Axle Circuit Description
Handling ESD Sensitive Parts Notice
Handling ESD Sensitive Parts Notice
AUX 2, CHASSIS, B/U, AUX 1 Circuit Breakers
AUX 2, CHASSIS, B/U, AUX 1 Circuit Breakers
Gasoline Engine, G102
Ground Distribution Schematics
Diesel Engine, G101