GM Service Manual Online
For 1990-2009 cars only
Makes
🢒
Chevrolet
🢒
2002
🢒
Chevrolet C-Series Medium Duty Truck B7
🢒
Brakes
🢒
Air Antilock Brake System
🢒 Air Antilock Brake System Schematics
Figure
1:
EBCM Power, ABS Indicator Control, Exhaust Brake Indicator Control
Power Distribution Schematics - ACC, B/U, Chassis, ING 1, ING 3 and Start Circuit Breakers
Power Distribution Schematics - IGN 3 Circuit Breaker
Ground Distribution Schematics - S220, S229 LG5
Ground Distribution Schematics - G108, G207, G208 and S221 LG5
Ground Distribution Schematics - G207, G208, and S221 L18
Ground Distribution Schematics - S220, S229 LG5
02Ground Distribution Schematics - G108, and S220 L18
Ground Distribution Schematics - S142 and S241 LG5
Ground Distribution Schematics - S142, S178, S179, S405 and S409 L18
Power Distribution Schematics - ABS, Body Power 2, ING SW 2, Lighting, PCM/Injectors and Starter Fuses, Even and ODD INJ, HAZ, PNL, and TL/MKR Circuit Breakers
Power Distribution Schematics - IGN 1 Circuit Breaker, S232, S243
Power Distribution Schematics - IGN 1 Circuit Breaker, S225, S226, S230
Master Electrical Component List
Air ABS Description and Operation
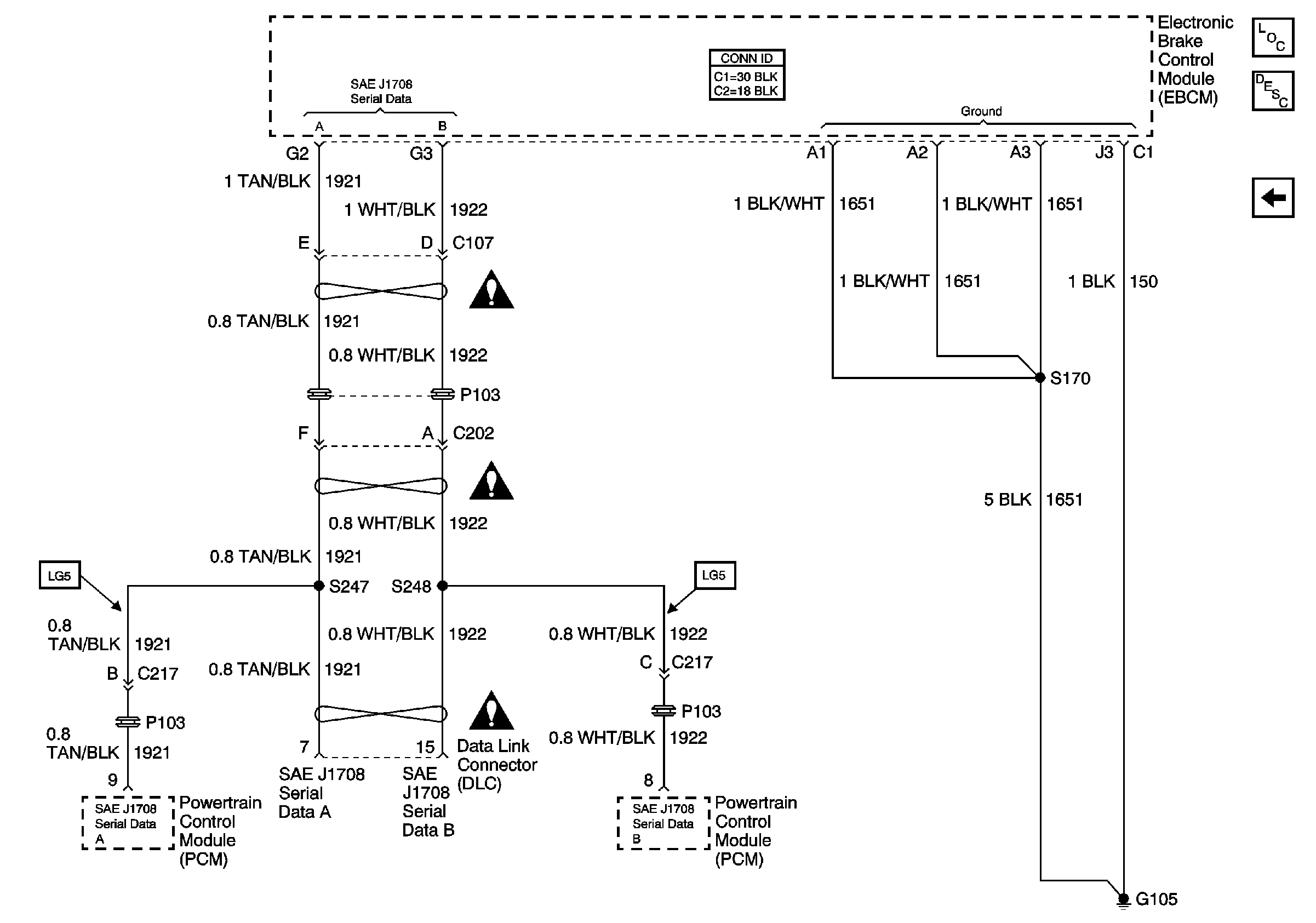
Air Antilock Brakes System Schematics - BPMV, DLC, EBCM, WSS
Engine Exhaust Brake Schematics- Exhaust Brake Switch, Engine Brake Actuator Control Valve, Engine Brake Relay
Figure
2:
Brake Pressure Modulator Valves (BPMV), Data Link Connector (DLC), Electronic Brake Control Module (EBCM), and Wheel Speed Sensors (WSS)
Air Antilock Brake System Schematic Icons
Air Antilock Brake System Schematic Icons
Air Antilock Brake System Schematic Icons
Air Antilock Brake System Schematic Icons
Master Electrical Component List
Air ABS Description and Operation
Air Antilock Brakes System Schematics - DLC, EBCM, PCM
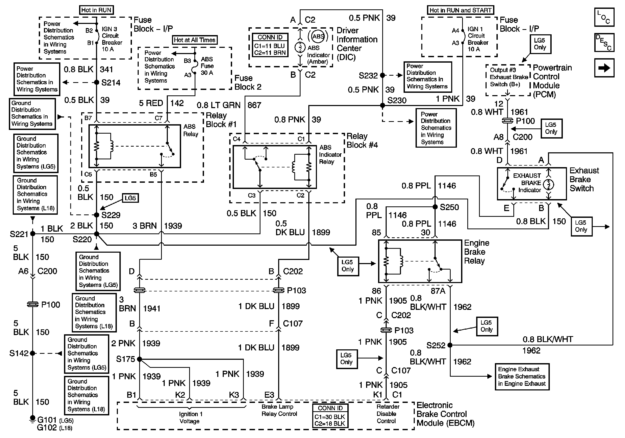
Air Antilock Brakes System Schematics - ABS Indicator, ABS RLY, DIC, EBCM, Exhaust Brake Switch and Engine Brake RLY, FB-2, FB-I/P
Figure
3:
Data Link Connector (DLC), Electronic Brake Control Module (EBCM) and Powertrain Control Module (PCM)
Air Antilock Brake System Schematic Icons
Air Antilock Brake System Schematic Icons
Air Antilock Brake System Schematic Icons
Master Electrical Component List
Air ABS Description and Operation
Air Antilock Brakes System Schematics - BPMV, DLC, EBCM, WSS