GM Service Manual Online
For 1990-2009 cars only
Makes
🢒
Chevrolet
🢒
2002
🢒
Chevrolet C-Series Medium Duty Truck B7
🢒
Transmission/Transaxle
🢒
Manual Transmission - Medium Duty
🢒 Manual Transmission Schematics
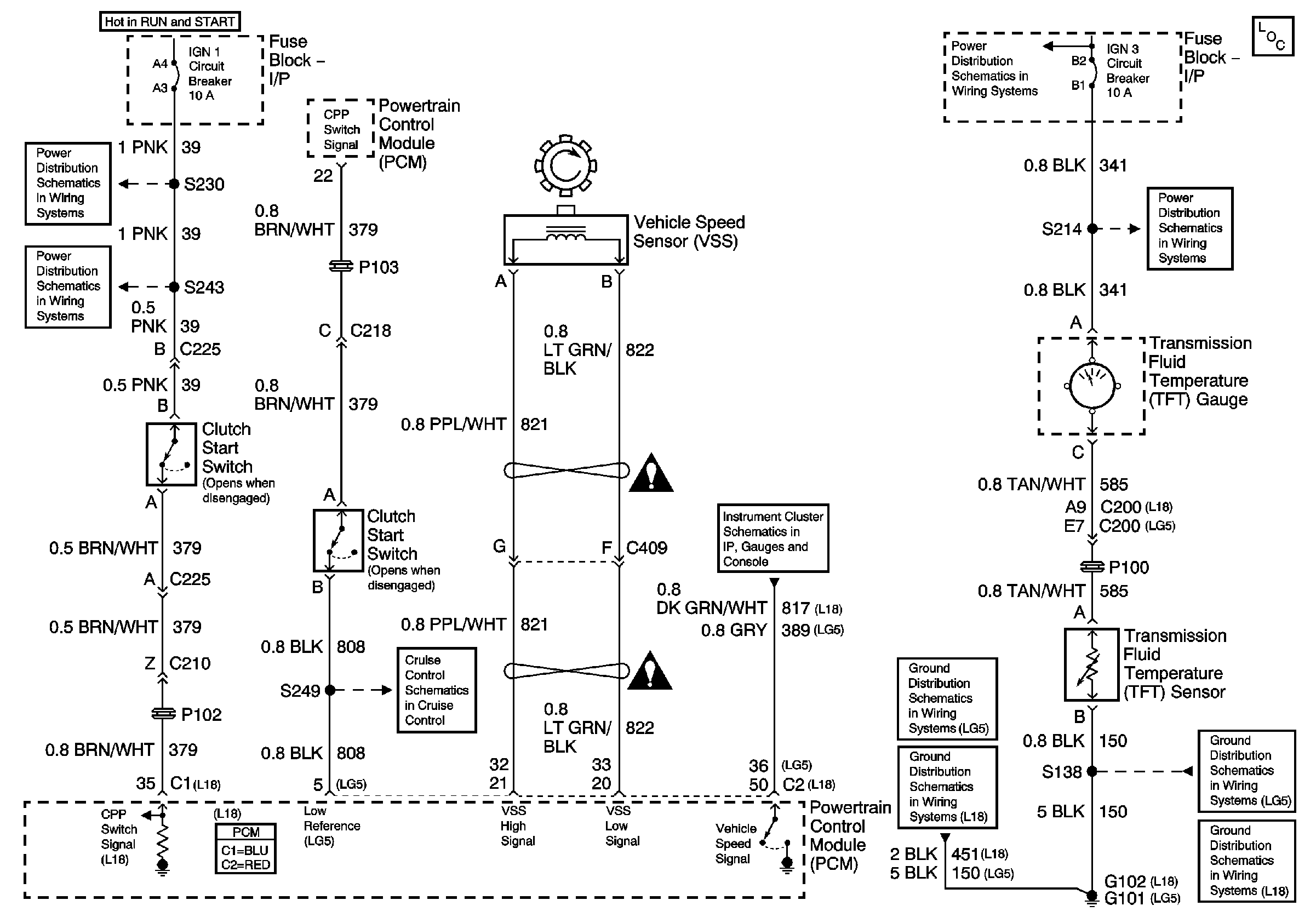
Manual Transmission -- Vehicle Speed Sensor, Clutch Pedal Position Switch
Master Electrical Component List
Power Distribution Schematics - ACC, B/U, Chassis, ING 1, ING 3 and Start Circuit Breakers
Power Distribution Schematics - IGN 3 Circuit Breaker
Power Distribution Schematics - IGN 1 Circuit Breaker, S225, S226, S230
Power Distribution Schematics - IGN 1 Circuit Breaker, S232, S243
Instrument Cluster Schematics - IPC, Fuel Gage, Gen Chg Ind and Tach
Cruise Control Schematics - LG5 1of 2
Ground Distribution Schematics - G102, and S138 L18
Ground Distribution Schematics - G101, S138, S405 and S409 L18
Ground Distribution Schematics - G101, S138, S405 and S409 L18
Ground Distribution Schematics - G102, and S138 L18