GM Service Manual Online
For 1990-2009 cars only
Makes
🢒
Chevrolet
🢒
2002
🢒
Chevrolet C-Series Medium Duty Truck B7
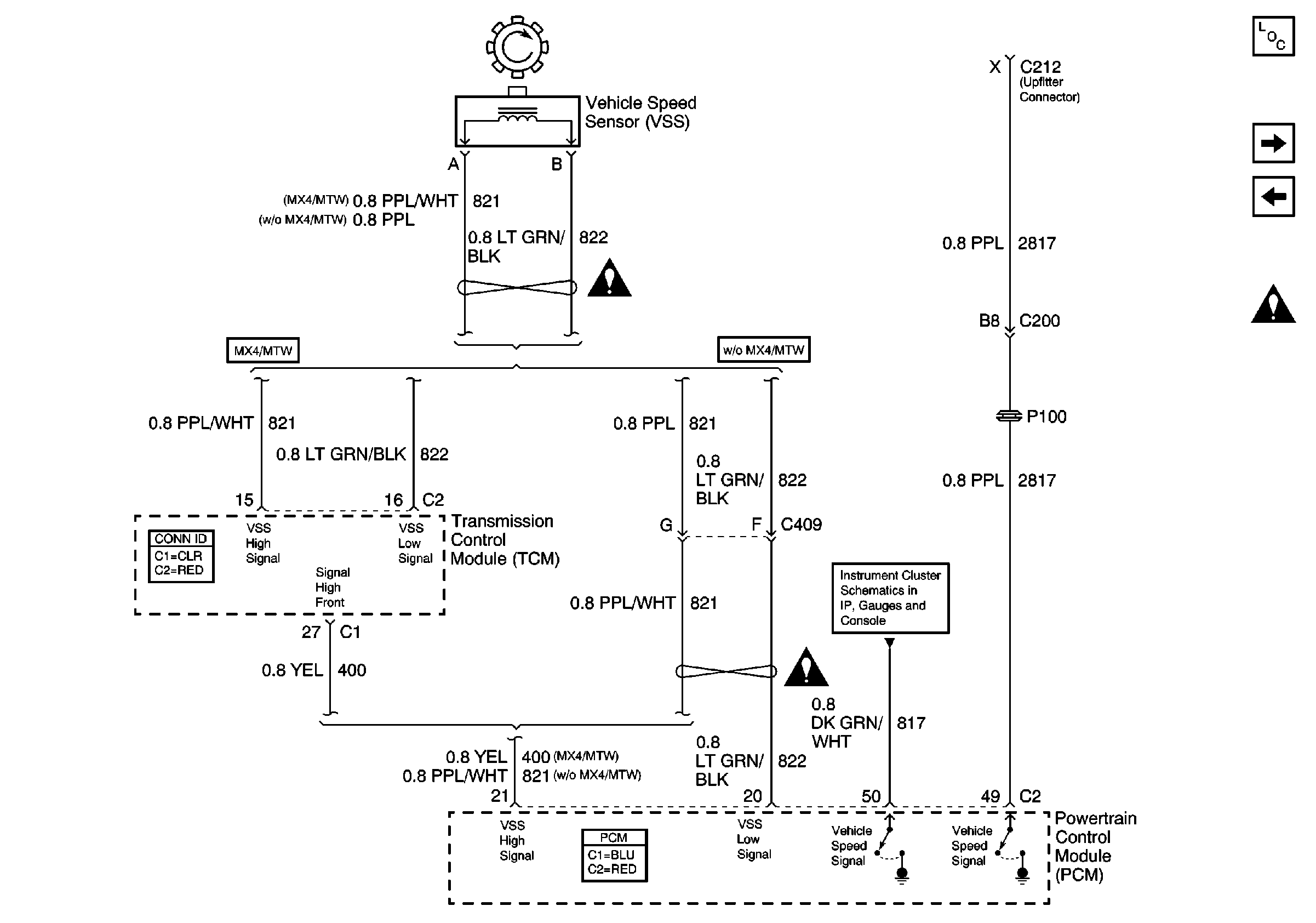
🢒 C212 (Upfitter Connector) and Vehicle Speed Sensor (VSS)
C212 (Upfitter Connector) and Vehicle Speed Sensor (VSS)
C212 (Upfitter Connector) and Vehicle Speed Sensor (VSS)
Master Electrical Component List
Evaporative Emissions (EVAP) Canister Purge Solenoid, Exhaust Gas Recalculation(EGR) Valve, Generator and Generator Charge Indicator
Heated Oxygen Sensors (HO2S)
Engine Controls Schematic Icons
Engine Controls Schematic Icons
Instrument Panel Cluster (IPC), Fuel Gauge, Generator Charge Indicator, Speedometer and Tachometer