GM Service Manual Online
For 1990-2009 cars only
Makes
🢒
Chevrolet
🢒
2002
🢒
Chevrolet C-Series Medium Duty Truck B7
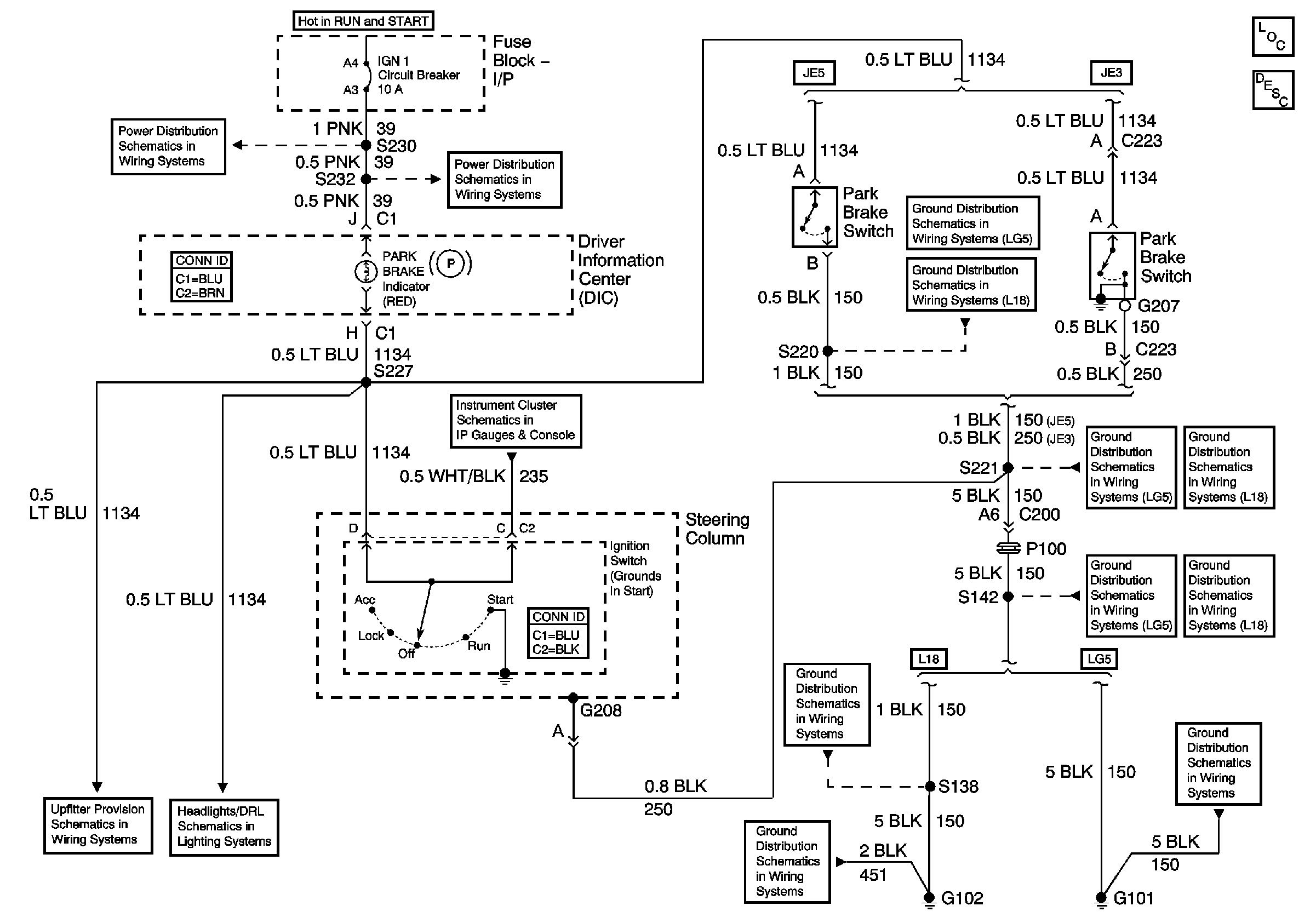
🢒 Park Brake Schematics
Park Brake Schematics
Master Electrical Component List
Park Brake System Description and Operation
IGN 1 Circuit Breaker, S225, S226, S230
IGN 1 Circuit Breaker, S232, S243
C212 (Upfitter Connector) Terminals E and M
Headlamp, Park Brake Control, Ground Circuit
G108 and S220 (L18)
S220, S229 (LG5 - Late)
G108, G207, G208 and S221 (LG5)
G207, G208 and S221 (L18)
S142 and S241 (LG5)
S142, S178, S179, S405 and S409 (L18)
G102 and S138 (L18)
G102 and S138 (L18)
G101, S138, and S405 (LG5)