GM Service Manual Online
For 1990-2009 cars only
Makes
🢒
Chevrolet
🢒
2002
🢒
Chevrolet C-Series Medium Duty Truck B7
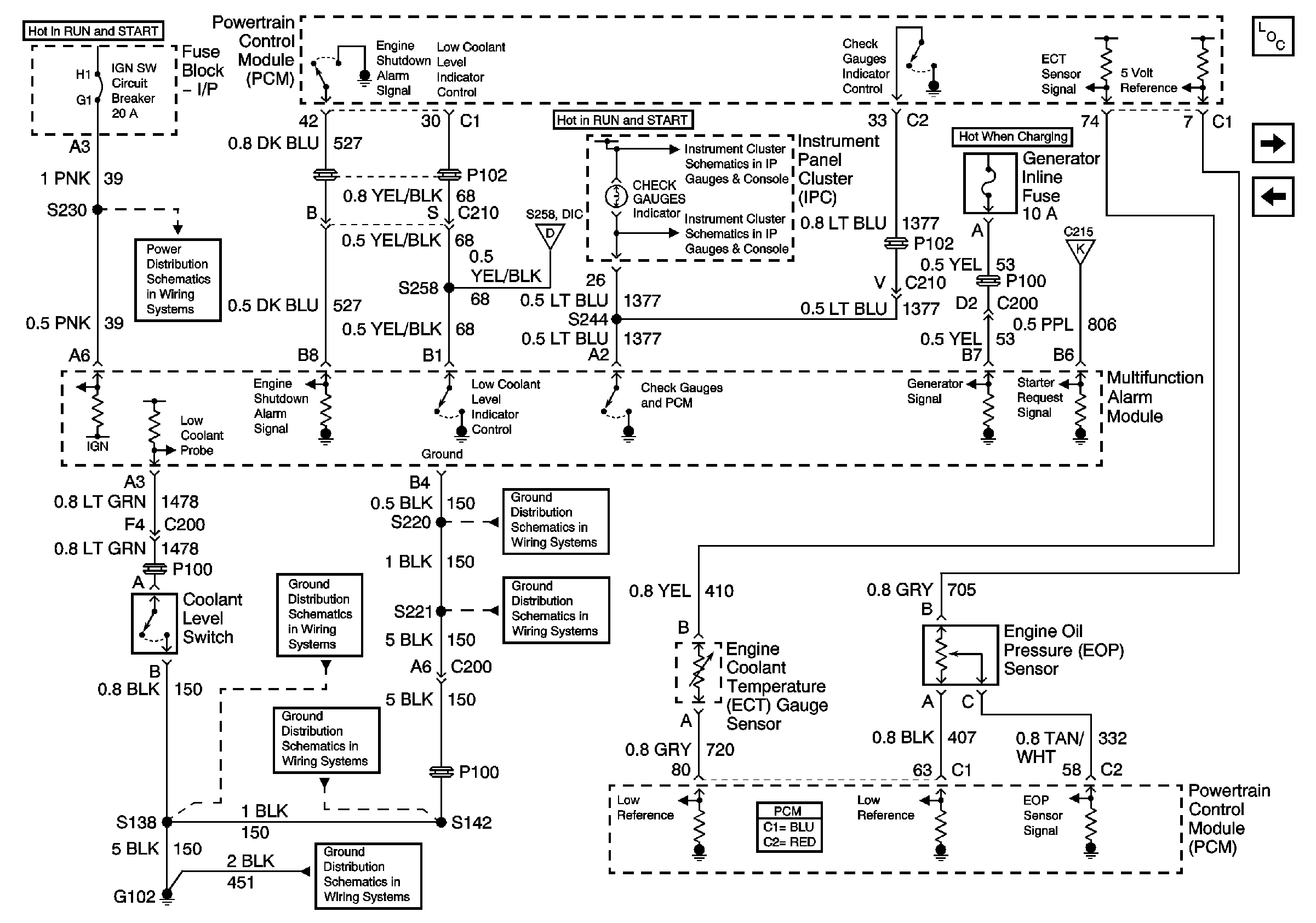
🢒 Engine Controls Schematics - Automatic Engine Shutdown and Warning
Engine Controls Schematics - Automatic Engine Shutdown and Warning
Automatic Engine Shutdown and Warning
Master Electrical Component List
Intake Air Temperature (IAT)/Mass Air Flow (MAF) and Manifold Absolute Pressure (MAP) Sensors
Fuel Enable and Fuel Injectors
IGN 1 Circuit Breaker, S225, S226, S230
Indicators
Instrument Panel Cluster (IPC), CHECK GAUGES Indicator, Engine Coolant Temperature (ECT), and Engine Oil Pressure (EOP) Gauges and Voltmeter
Clutch, Park/Neutral Position (PNP) and Neutral Safety Switches, Starter Relay and Transmission Control Module (TCM)
G102 and S138 (L18)
G108 and S220 (L18)
G207, G208 and S221 (L18)
S142, S178, S179, S405 and S409 (L18)
G102 and S138 (L18)
G207, G208 and S221 (L18)