GM Service Manual Online
For 1990-2009 cars only
Makes
🢒
Chevrolet
🢒
2000
🢒
Chevy C Pickup - 2WD
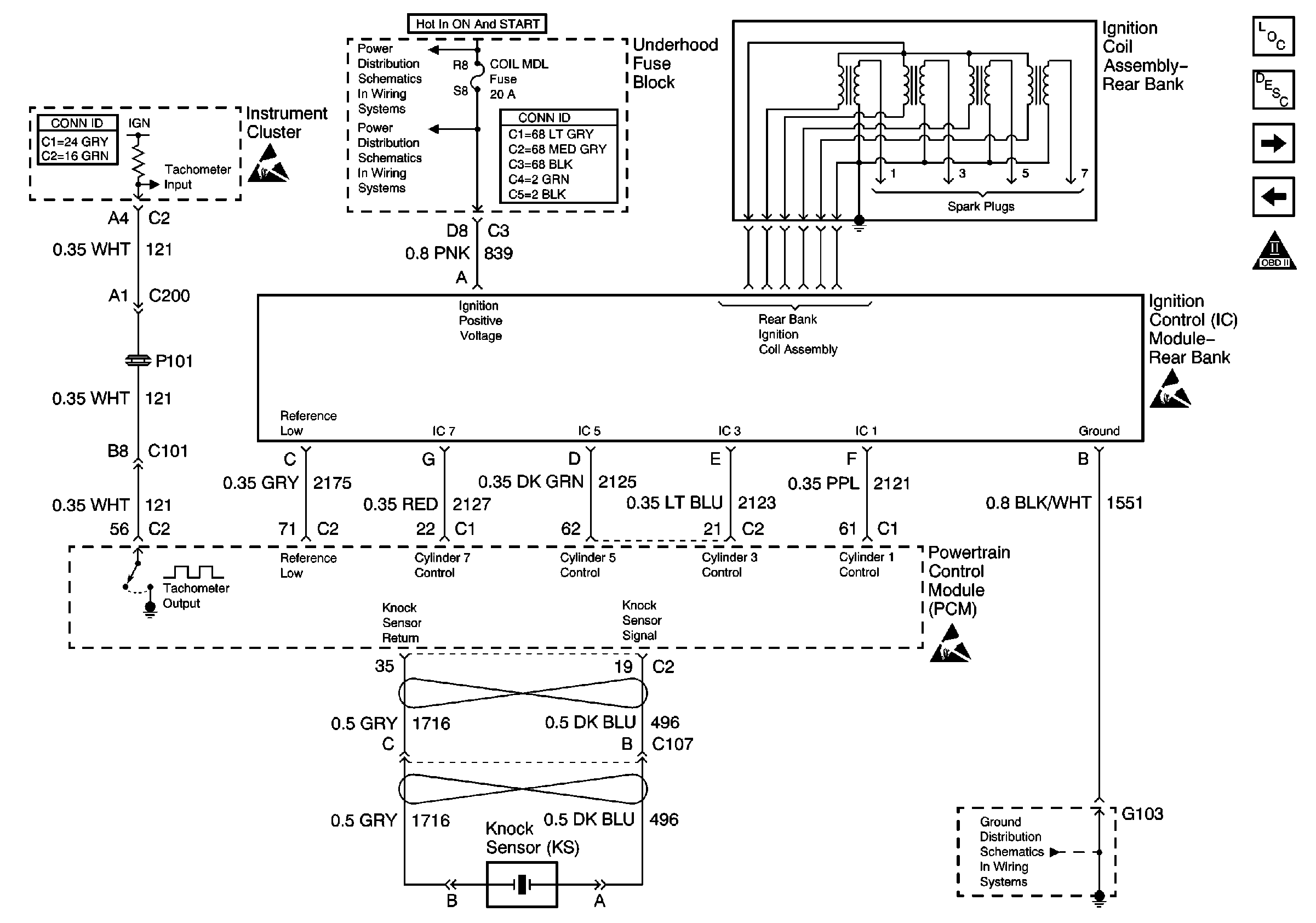
🢒 Ignition Control Module - Rear Bank
Ignition Control Module - Rear Bank
Ignition Control Module -- Rear Bank
Engine Controls Components
Powertrain Control Module (PCM)
Fuel Control
Ignition Control Module - Front Bank
OBD II Symbol Description Notice
G102 - G110
Power and Grounding Connector End Views Fuse Blocks and Ignition Switch
Instrument Panel, Gages, and Console Connector End Views
Handling ESD Sensitive Parts Notice
Handling ESD Sensitive Parts Notice
Handling ESD Sensitive Parts Notice
OXY SEN, CR CONT, MDL COIL, TRANS Fuses
OXY SEN, CR CONT, MDL COIL, TRANS Fuses