GM Service Manual Online
For 1990-2009 cars only
Makes
🢒
Chevrolet
🢒
2000
🢒
Chevy C Pickup - 2WD
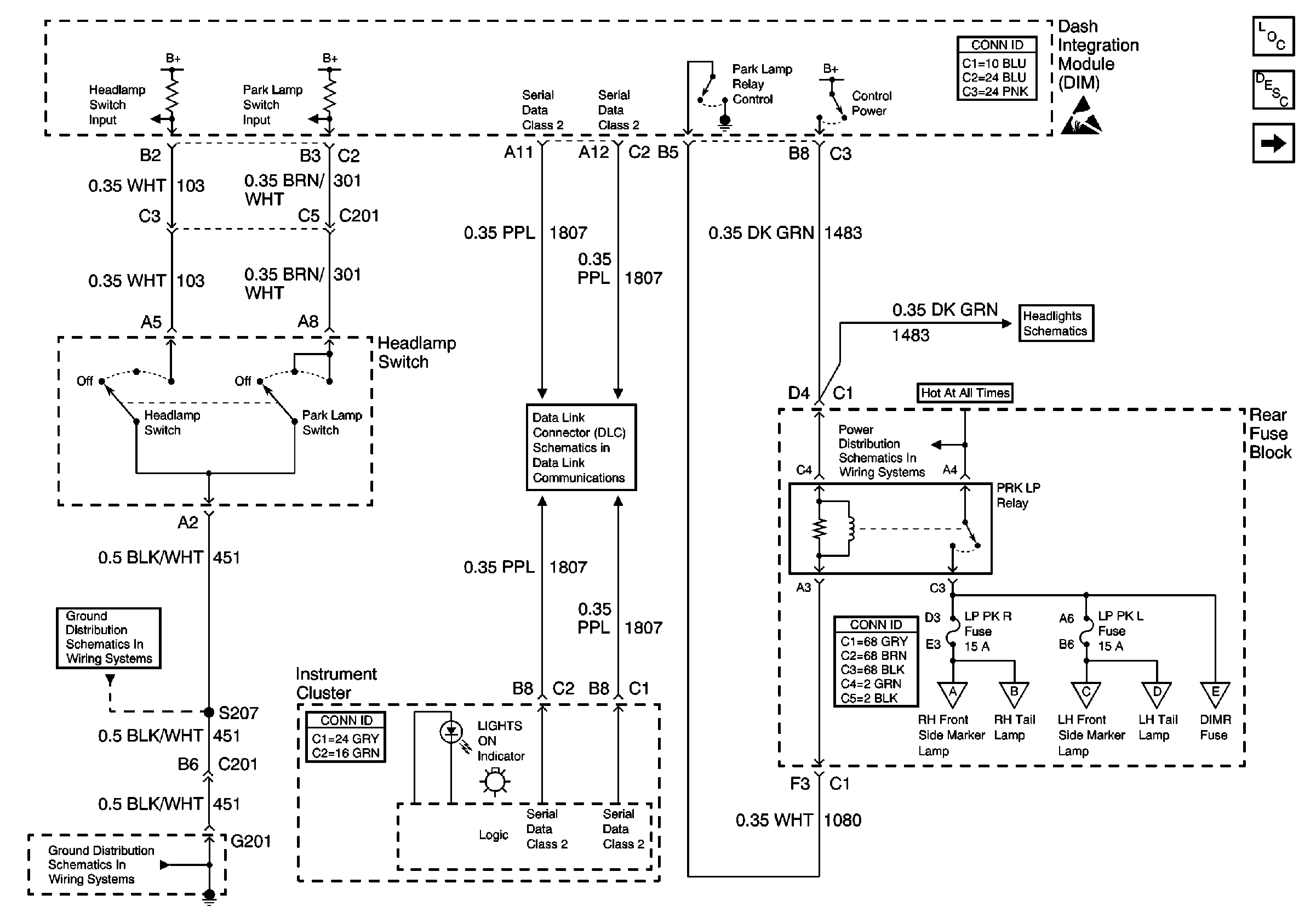
🢒 Headlamp Switch, Park Lamp Relay
Headlamp Switch, Park Lamp Relay
Headlamp Switch, Park Lamp Relay
Lighting Systems Components
Exterior Lights Circuit Description
Turn/Hazard Flasher Module, Hazard Switch
Handling ESD Sensitive Parts Notice
Low Beam Headlamps
Rear Fuse Block Battery Voltage
Serial Data Class 2 (1 of 3)
G201 - Steering Column CKT 451
G201 - Steering Column CKT 451
Front Park/Turn and Side Marker Lamps
RH Tail Lamp
Front Park/Turn and Side Marker Lamps
LH Tail Lamp
License and Cornering Lamps