GM Service Manual Online
For 1990-2009 cars only
Makes
🢒
Chevrolet
🢒
2000
🢒
Chevy C Silverado - 2WD
🢒
Body and Accessories
🢒
Instrument Panel, Gauges, and Console
🢒 Instrument Cluster: Analog Schematics
Figure
1:
IGN 1, IGN 0, Cruise, Radio Fuse
Instrument Cluster Components
Audible Warnings Circuit Description
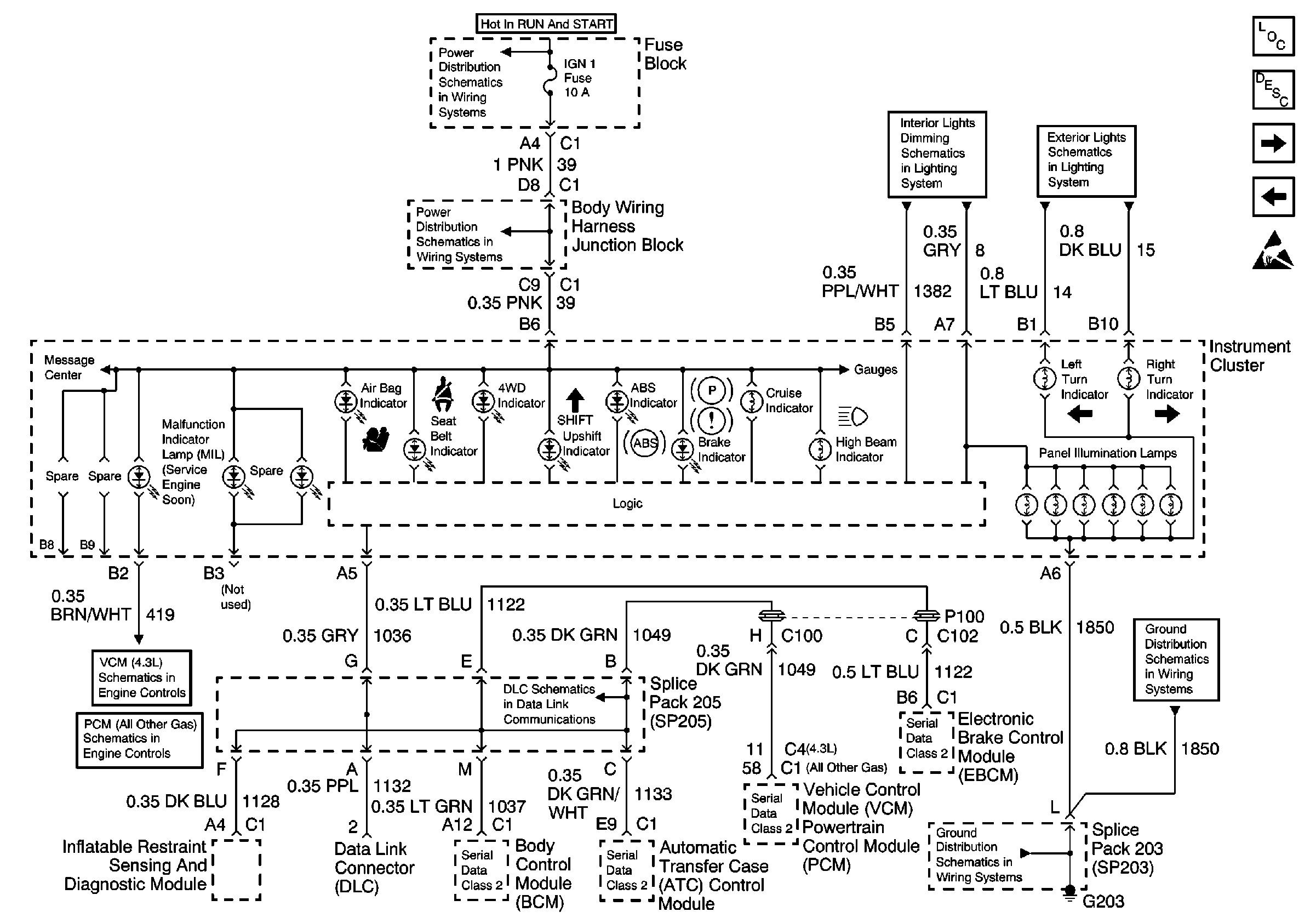
DLC, Cluster Indicators
Handling ESD Sensitive Parts Notice
Power Distribution Schematics
Power Distribution Schematics
Power Distribution Schematics
Power Distribution Schematics
Power Distribution Schematics
Power Distribution Schematics
Power Distribution Schematics
Ground Distribution Schematics
Ground Distribution Schematics
Ground Distribution Schematics
Ground Distribution Schematics
Ground Distribution Schematics
Ground Distribution Schematics
Ground Distribution Schematics
Ground Distribution Schematics
Figure
2:
DLC, Cluster Indicators
Instrument Cluster Components
Audible Warnings Circuit Description
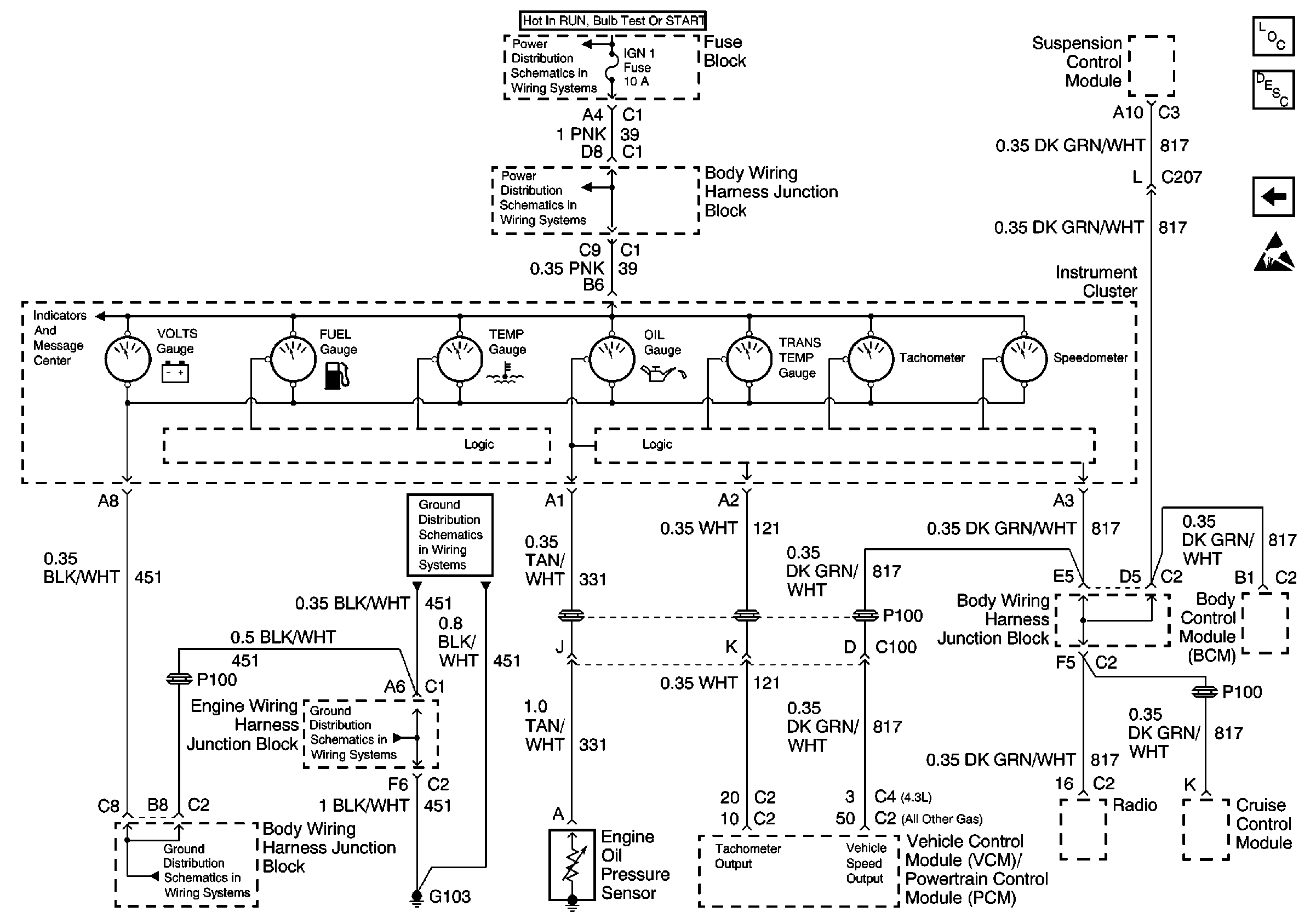
Cluster Gauges, VSS Circuit, Tach
IGN 1, IGN 0, Cruise, Radio Fuse
Handling ESD Sensitive Parts Notice
Ground Distribution Schematics
Ground Distribution Schematics
Data Link Connector Schematics
Power Distribution Schematics
Engine Controls Schematics
Engine Controls Schematics
Power Distribution Schematics
Figure
3:
Cluster Gauges, VSS Circuit, Tach
Power Distribution Schematics
Power Distribution Schematics
Ground Distribution Schematics
Ground Distribution Schematics
Ground Distribution Schematics
Instrument Cluster Components
Audible Warnings Circuit Description
DLC, Cluster Indicators
Handling ESD Sensitive Parts Notice