GM Service Manual Online
For 1990-2009 cars only
Makes
🢒
Chevrolet
🢒
2000
🢒
Chevy C Silverado - 2WD
🢒
Body and Accessories
🢒
Instrument Panel, Gauges, and Console
🢒 Audible Warnings Schematics
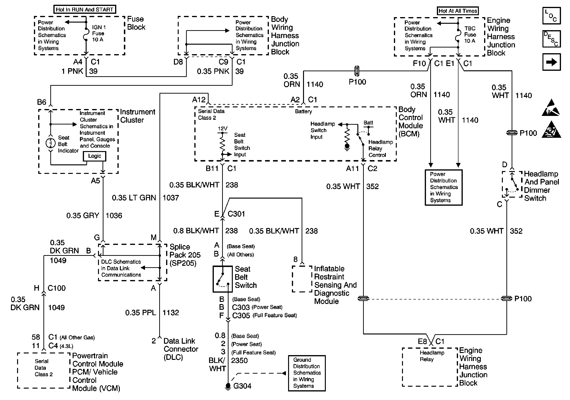
Figure
1:
BCM, G204, Seat Belt Switch, I/P Cluster
Audible Warnings Components
Audible Warnings Circuit Description
BCM, Key-in Ignition, LF Door Jamb Switch, G203
Handling ESD Sensitive Parts Notice
SIR Handling Caution
Power Distribution Schematics
Ground Distribution Schematics
Power Distribution Schematics
Power Distribution Schematics
Power Distribution Schematics
Instrument Cluster: Analog Schematics
Data Link Connector Schematics
Figure
2:
BCM, Key-in Ignition, LF Door Jamb Switch, G203
Audible Warnings Components
Audible Warnings Circuit Description
BCM, G204, Seat Belt Switch, I/P Cluster
Handling ESD Sensitive Parts Notice
Ground Distribution Schematics
Ground Distribution Schematics
Ground Distribution Schematics
Ground Distribution Schematics
Ground Distribution Schematics
Ground Distribution Schematics
Ground Distribution Schematics
Ground Distribution Schematics
Power Distribution Schematics
Power Distribution Schematics
Power Distribution Schematics