GM Service Manual Online
For 1990-2009 cars only
Makes
🢒
Chevrolet
🢒
1999
🢒
Chevy Suburban 4WD - RHD
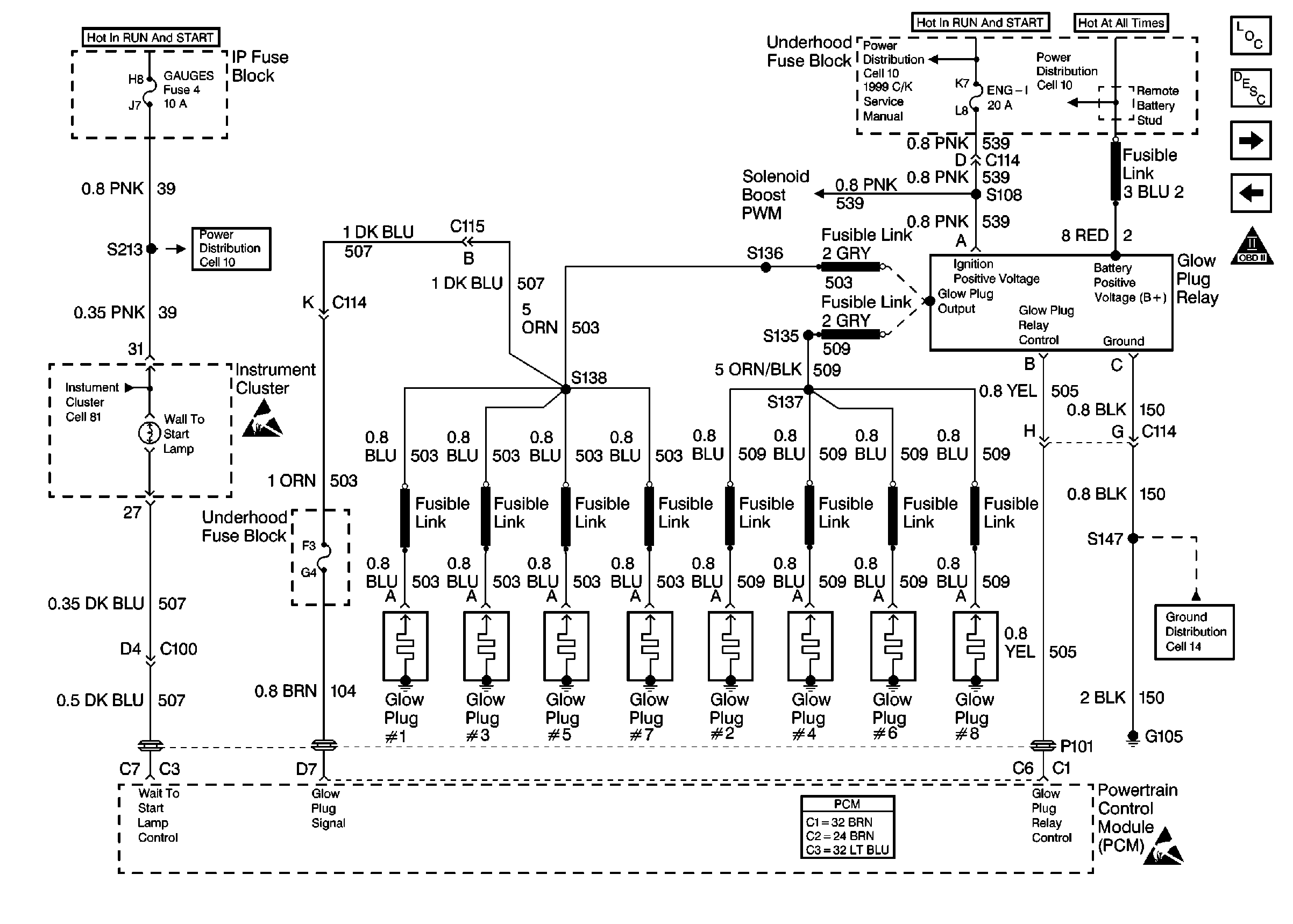
🢒 Cell 21: Glow Plug Controls
Cell 21: Glow Plug Controls
Cell 21: Glow Plug Controls
Engine Controls Components
Cell 21: Fuel Pump
Cell 21: Power, Ground and DLC
OBD II Symbol Description Notice
Cell 10: Eng 1 Fuse, Gas
Cell 21: Accelerator Pedal Position Module
Cell 14: G105, Diesel
Handling ESD Sensitive Parts Notice
Powertrain Control Module Connector End Views
Cell 81: Indicator Lamps
Handling ESD Sensitive Parts Notice
Cell 10: TRANS & GAUGES Fuses