GM Service Manual Online
For 1990-2009 cars only
Makes
🢒
Chevrolet
🢒
2004
🢒
Classic
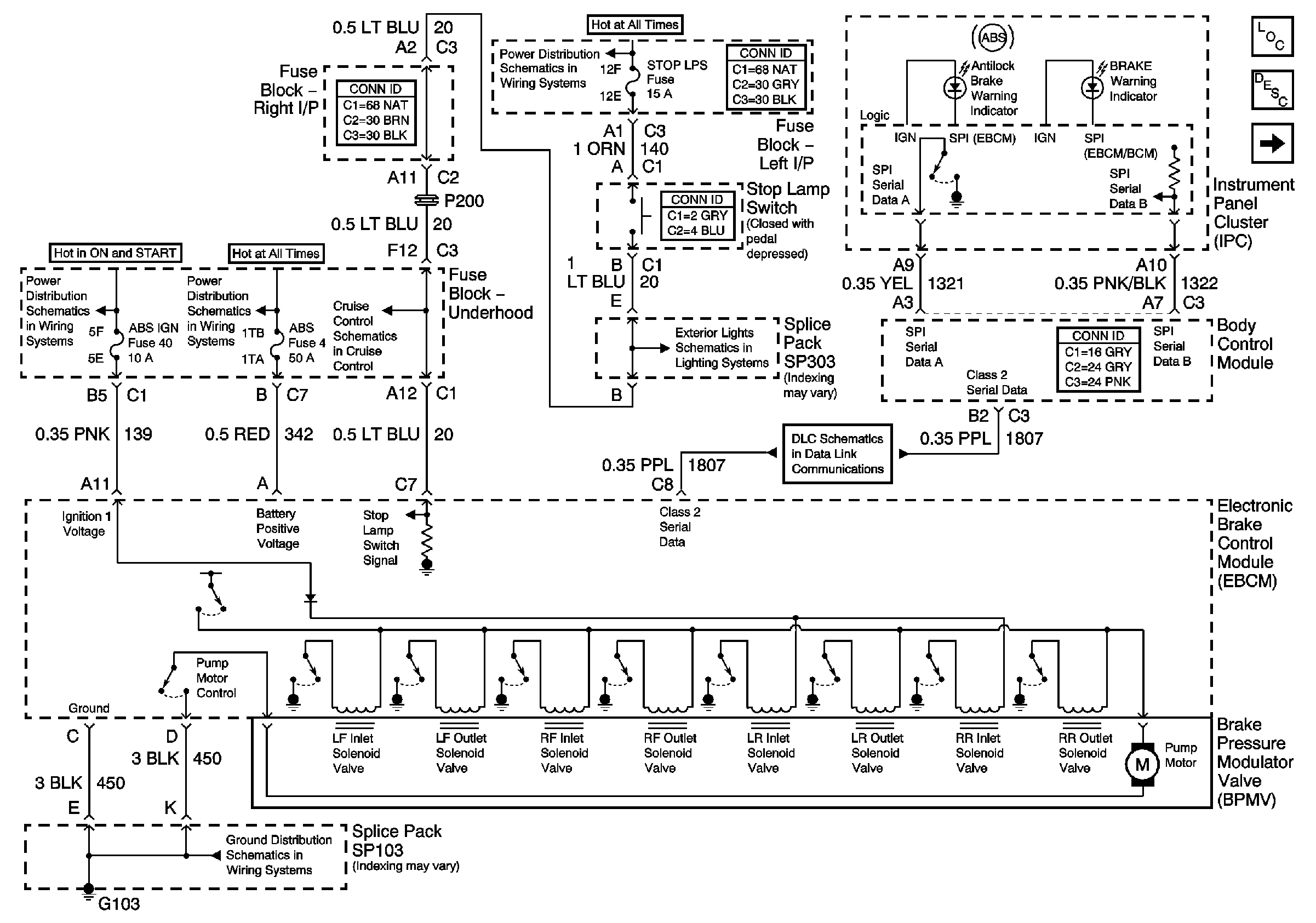
🢒 EBCM, PWR, GND, and BPMV
EBCM, PWR, GND, and BPMV
EBCM, PWR, GND, and BPMV
Master Electrical Component List
ABS Description and Operation
Wheel Speed Sensors
LH BFC BATT 2, STOP LPS, HAZARD LPS, IPC/HVAC BATT, BFC BATT Fuses
IGN MOD, B/U LMP, PCM IGN, A/C BFC, AUTO TRANS, and ABS IGN Fuses
RH BEC BATT, ABS, INT LPS, RDO BATT, FOG LPS Fuses
Brake Switch and Inhibit Signals
Tail and Stoplights
Data Link Communication
SP103