GM Service Manual Online
For 1990-2009 cars only
Makes
🢒
Chevrolet
🢒
2004
🢒
Colorado Pickup - 2WD
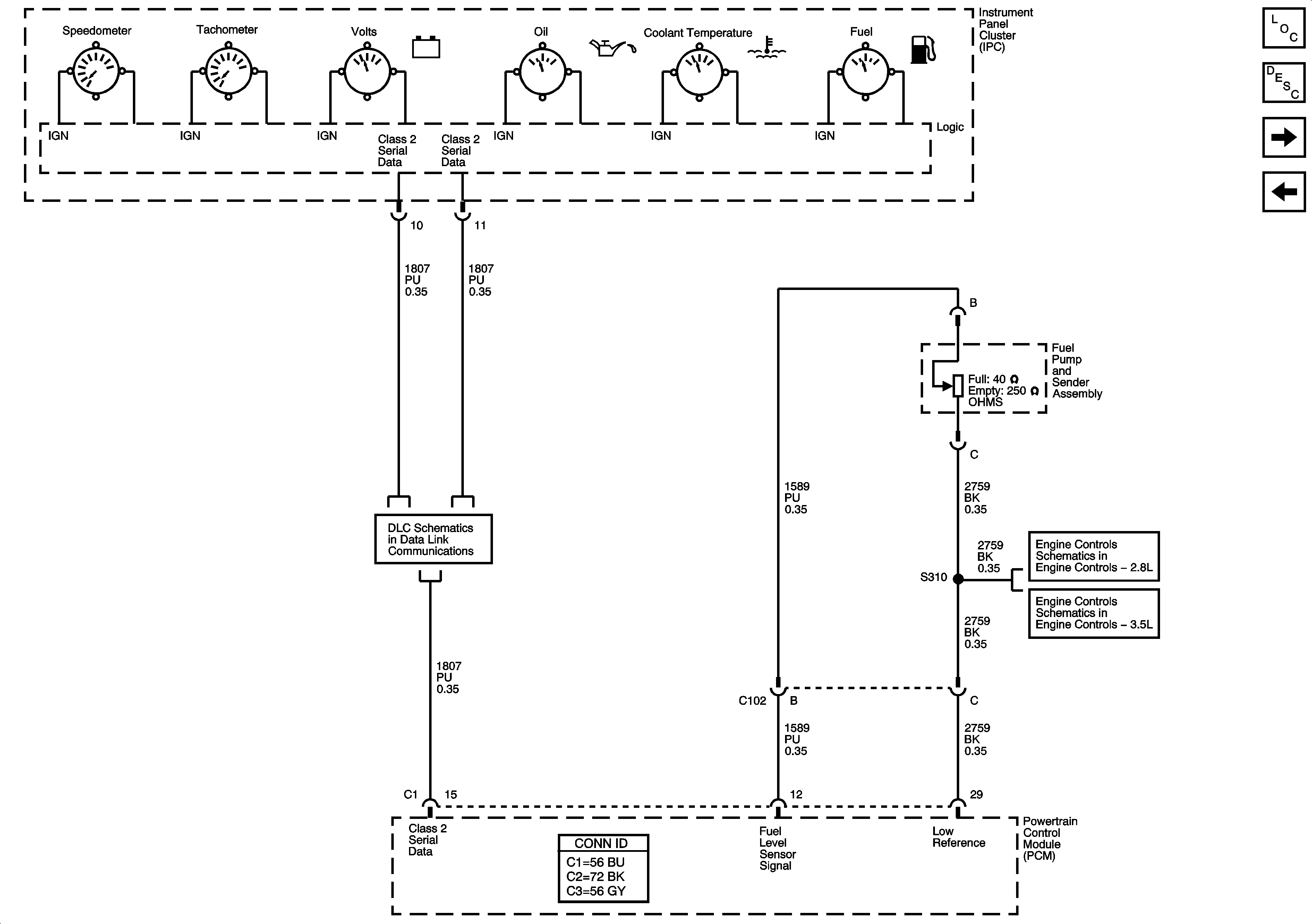
🢒 Gages
Gages
Gages
Master Electrical Component List
Instrument Cluster Description and Operation
Indicators
Power, Ground, Serial Data, MIL, and Security
Data Link Connector (DLC) Schematics
5 Volt Reference
5 Volt Reference