GM Service Manual Online
For 1990-2009 cars only

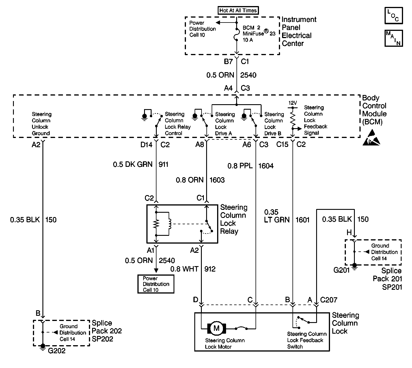
Object Number: 472949  Size: LF
Body Control Module Components
Body Control System Schematics
Ground Distribution Schematics
Power Distribution Schematics
Handling Electrostatic Discharge Sensitive Parts Notice
Power Distribution Schematics
Handling Electrostatic Discharge Sensitive Parts Notice

Circuit Description

The BCM provides the steering column control function which allows the column to be electronically locked or unlocked. The BCM provides two outputs, column lock drive (A) and column unlock drive (B) and a steering column lock relay control output. The BCM can apply a ground or battery output on the column lock drive (A) CKT 1603 or column unlock drive (B) CKT 1604 depending on the desired steering column lock motor position. The BCM uses the feedback switch in order to monitor the motor position and determine if the commanded position was accomplished.

The BCM controls the position of the steering column lock motor based on the following input information:

    • Ignition position
    • Key IN ignition status
    • Key OUT of ignition status
    • Steering column lock feedback switch
    • PASS-Key® system
    • PCM password information
    • System voltage

The BCM also monitors its circuitry for the column lock drive (A) circuit. If the BCM detects a malfunction present a DTC will set.

Conditions for Setting the DTC

    • The BCM detects an internal malfunction (an open or a short to ground) in the column lock drive (B) circuit.
    • There is and open in the BCM voltage supply CKT 2540.
    • The condition must be present for 100 ms.

Action Taken When the DTC Sets

    • Stores a DTC B2592 in the BCM memory.
    • The PCM may disable fuel if vehicle speed is detected over 2.4 km/h (1.5 mph).
    • Sends a message to the IPC to display the SERVICE COLUMN LOCK message.

Conditions for Clearing the DTC

    • The BCM no longer detects an internal malfunction (an open or a short to ground) in the column lock drive (B) circuit.
    • Supply voltage is available on CKT 2540.
    • A history DTC will clear after 50 consecutive ignition cycles if the condition for the malfunction is no longer present.
    • Use the IPC clearing DTCs feature.
    • Use a scan tool.

Diagnostic Aids

    • The following conditions may cause an intermittent malfunction:
       - There is an intermittent open in BCM power CKT 2540.
       - The steering column lock drive (A or B) are shorted together or to ground.
    • A short to ground in CKT 2540 will cause BCM fuse #23 to open. The BCM receives supply voltage for steering column lock motor through CKT 2540. If the BCM is unable to supply voltage to the steering column lock motor through CKT 2540, the BCM will set a DTC B2592.
    • Disconnecting the steering column connector C207 with the ignition in the ON position will cause the BCM to enter a Fail Enable Standby mode. The steering column will remain inoperative until the Fail Enable Standby mode is cleared. To clear this mode, disconnect the BCM fuse #25 for 15 seconds.
    • The BCM fuse #23 will become open if the steering column lock motor or the lock drive (A or B) are shorted together or to ground.
    • If the DTC is a history DTC, the problem may be intermittent. Perform the tests shown while moving related wiring and connectors. This can often cause the malfunction to occur.

Test Description

The numbers below refer to the step numbers on the diagnostic table:

  1. This test determines if there is a short to ground in the column lock/unlock control circuit.

  2. This test checks if supply voltage is available on CKT 2540.

  3. This test checks for a for a short to ground in CKT 2540.

  4. This test checks for a short to ground in CKTs 1603 or 1604.

  5. This test checks if the steering column lock/unlock motor is shorted to ground.

DTC B2592 -- Column Lock/Unlock Drive B Circuit Internal Open or Short to Ground

Step

Action

Value(s)

Yes

No

1

Were you sent here from the BCM Diagnostic System Check?

--

Go to Step 2

Go to Diagnostic System Check - Body Control System

2

Check the BCM fuse #23.

Is the BCM fuse  #23 open?

--

Go to Step 4

Go to Step 3

3

  1. Turn OFF the ignition switch.
  2. Disconnect the BCM connector C3.
  3. With a test light connected to ground, prob the BCM connector terminal (harness side) A4.

Is the test light ON?

--

Go to Step 8

Go to Step 9

4

  1. Turn OFF the ignition switch.
  2. Disconnect the BCM connector C3.
  3. With a test light connected to B+, prob the BCM connector terminal (harness side) A4.

Is the test light ON?

--

Go to Step 9

Go to Step 5

5

With a test light connected to B+, prob the BCM connector terminals (harness side) A6 then A8.

Is the test light ON in either circuit?

--

Go to Step 6

Go to Step 7

6

  1. Disconnect the steering column connector C207.
  2. With a test light connected to B+, prob the BCM connector terminal (harness side) A6 then A8.

Is the test light ON in either circuit?

--

Go to Step 10

Go to Step 11

7

With a test light connected to B+, prob the BCM connector terminal (harness side) A6.

Is the test light ON?

--

Go to Step 13

Go to Step 8

8

Check the steering column circuit for an intermittent malfunction. Refer to Diagnostic Aids.

Was an intermittent malfunction found and repaired?

--

Go to Step 12

System OK

9

  1. Turn OFF the ignition switch
  2. Clear the BCM steering column fail enable mode by disconnecting the BCM fuse #23 for 15 seconds.
  3. Turn ON the ignition switch.
  4. Clear any DTCs. Refer to Clearing DTCs .

Does DTC B2592 set as current?

--

Go to Step 13

--

10

Locate and repair short to ground in CKT 2540 or in the I/P electrical center.

Is the circuit repair complete?

--

Go to Step 13

--

11

Locate and repair the short to ground in CKT 1603 or CKT 1604.

Is the circuit repair complete?

--

Go to Step 13

--

12

  1. Replace the BCM. Refer to Body Control Module Replacement .
  2. Program the BCM. Refer to Body Control Module (BCM) Programming/RPO Configuration .

Is the replacement complete?

--

Go to Step 13

--

13

  1. Turn OFF the ignition switch.
  2. Clear the BCM steering column fail enable mode by disconnecting the BCM fuse #25. for 15 seconds
  3. Reconnect or install any connectors or components that were disconnected or removed.
  4. Turn ON the ignition switch.
  5. Clear any DTCs. Refer to Clearing DTCs .

Is the repair complete?

--

Go to Diagnostic System Check - Body Control System

--