GM Service Manual Online
For 1990-2009 cars only
Makes
🢒
Chevrolet
🢒
2000
🢒
Corvette
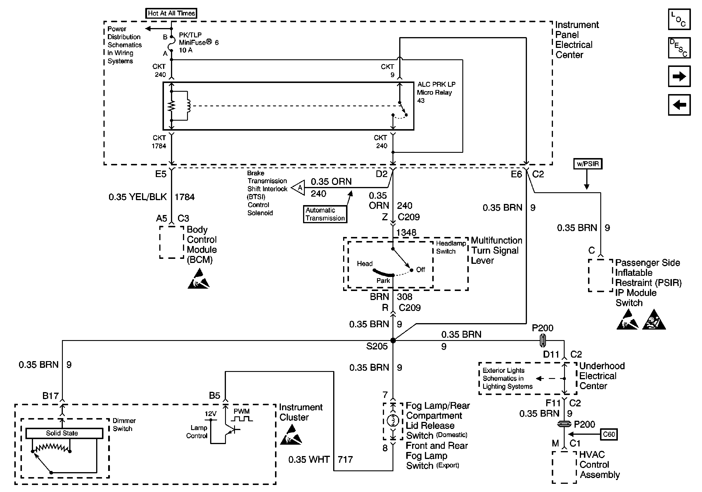
🢒 ALC PRK LP Relay
ALC PRK LP Relay
ALC PRK LP Relay
Lighting Systems Components
Interior Lights Dimming Circuit Description
Miscellaneous Dimming Control
Door and Radio Dimming Control
Power Distribution Schematics
Exterior Lights Schematics
Handling ESD Sensitive Parts Notice
Handling ESD Sensitive Parts Notice
Miscellaneous Dimming Control