GM Service Manual Online
For 1990-2009 cars only
Makes
🢒
Chevrolet
🢒
2007
🢒
Corvette
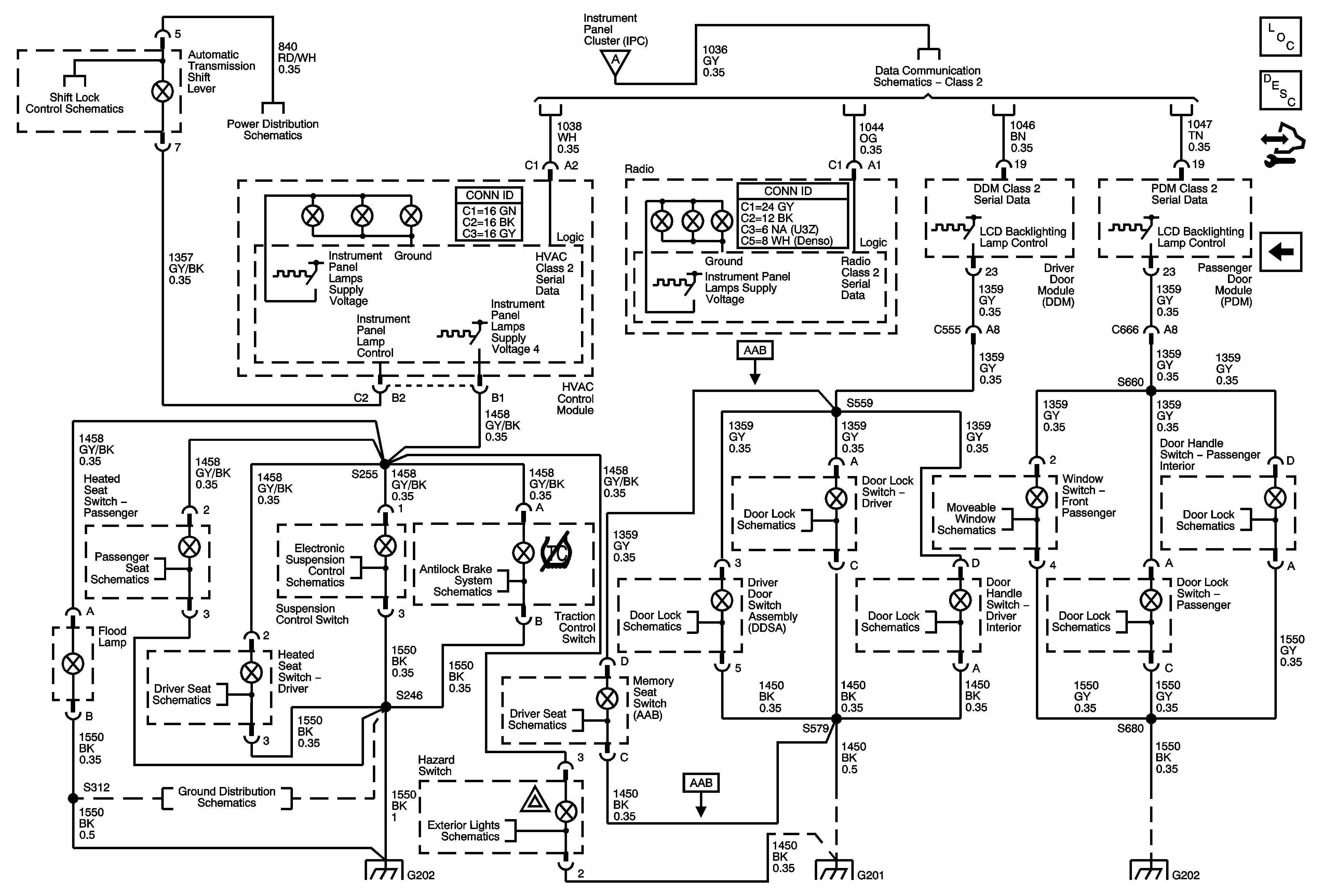
🢒 DLC, HVAC Control Module, Radio and Switches
DLC, HVAC Control Module, Radio and Switches
DLC, HVAC Control Module, Radio and Switches
Master Electrical Component List
Interior Lighting Systems Description and Operation
Control Module References
DIC, Dimmer Controls, IPC and Switches
DIC, Dimmer Controls, IPC and Switches
Shift Lock Control Schematics
Class 2
Fuse Block - Underhood BATT3 and STOP/B/U/LAMPS Fuses, BCM Fuses: BTSI SOL/STR WHL LCK, RDO/S-BAND/VICS, REAR FOG/ALDL/TOP SWTCH, REVERSE LAMPS and TONNEAU RELSE, BCK/UP LAMP, STOP LAMP Relays
Passenger Heated Seat (KA1)
Control Switch, DLC, Ground and Power
Brake Pedal Signal and Traction Control Switch
Indicators, Messages and Ajar/Open/Lock Switches
Passenger
Actuators and Handle Switches
Indicators, Messages and Ajar/Open/Lock Switches
Actuators and Handle Switches
Indicators, Messages and Ajar/Open/Lock Switches
Driver Heated Seat (KA1)
Memory Seat (AAB) 1 of 2
G202, 1 of 2
Hazard, Stop Lamps, and Turn Signal Inputs
G202, 1 of 2
G201
G202, 1 of 2