GM Service Manual Online
For 1990-2009 cars only

Headlights/Daytime Running Lights (DRL) Schematics Domestic

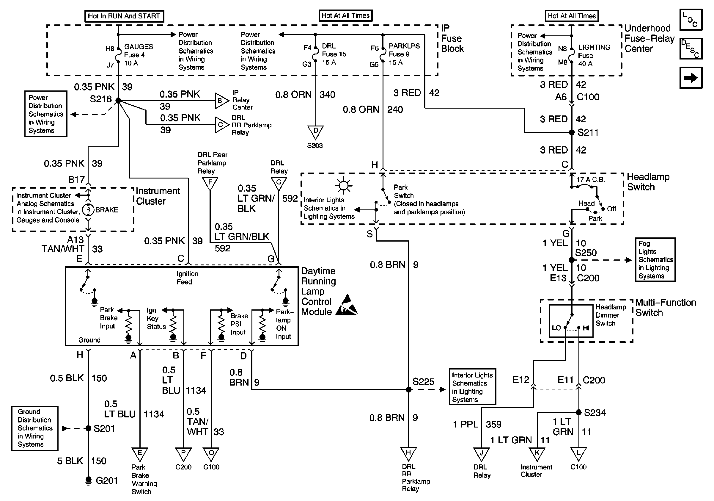
Figure 1:

DRL Diode Module, DRL Relay, DRL Control Module, Headlamp Switch


Object Number: 547685  Size: FS
Lighting Systems Components
Headlights/Daytime Running Lights (DRL) Circuit Description Domestic
Headlamps, Brake Pressure Differential Switch
LIGHTING and BATT Fuses
IGN A, IGN B Fuses, and Ignition Switch
LIGHTING and BATT Fuses
LIGHTING and BATT Fuses
GAUGES Fuse, WATER-IN-FUEL Indicator Sensor, G103
PWR, Switch and Alarm Delay Module
Handling ESD Sensitive Parts Notice
Components through S202 and S205 to G201
Headlamps, Brake Pressure Differential Switch
Headlamps, Brake Pressure Differential Switch
Headlamps, Brake Pressure Differential Switch
Headlamps, Brake Pressure Differential Switch
Headlamps, Brake Pressure Differential Switch
Headlamps, Brake Pressure Differential Switch
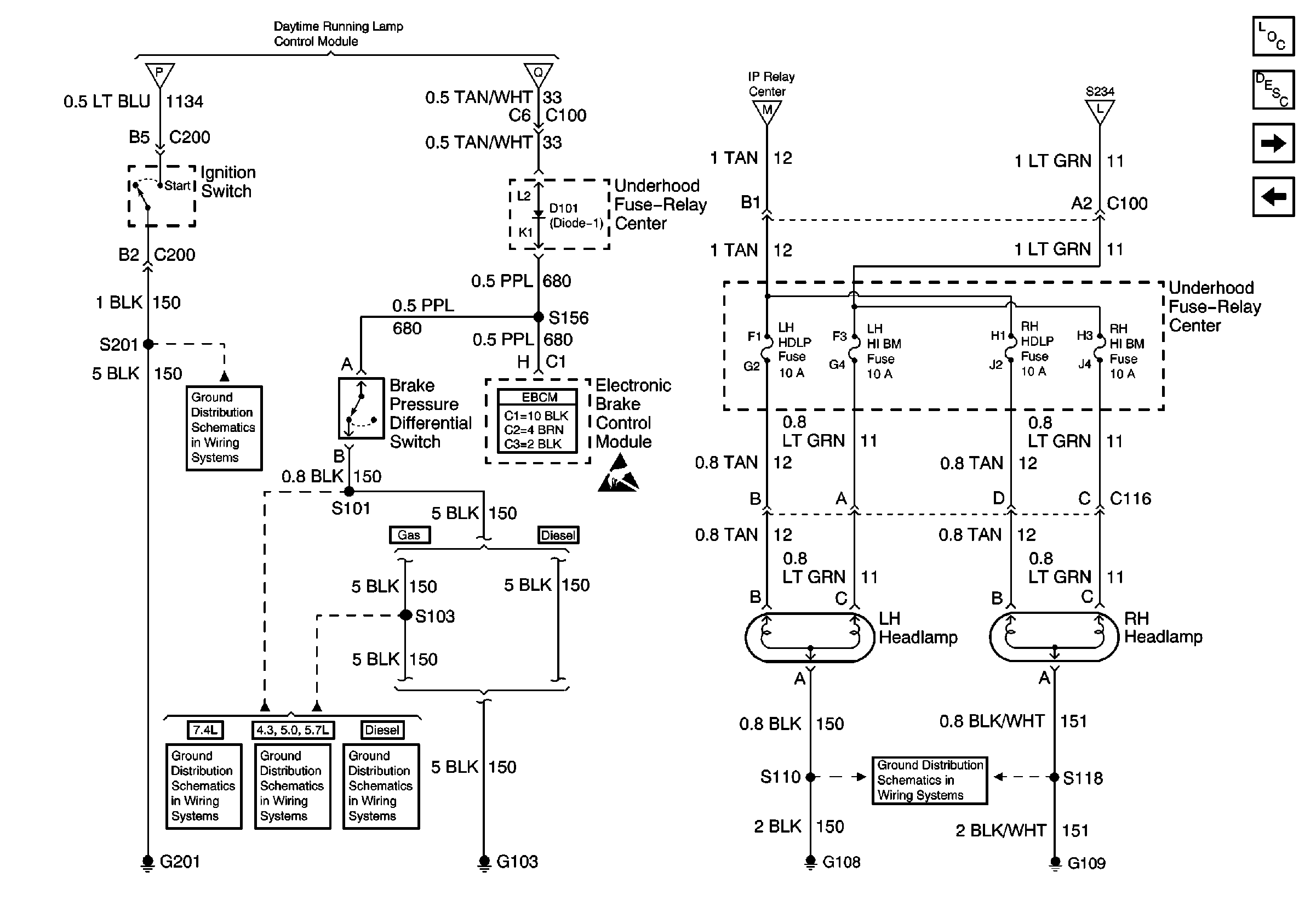
Figure 2:

Headlamps, Brake Pressure Differential Switch


Object Number: 547697  Size: FS
Lighting Systems Components
Headlights/Daytime Running Lights (DRL) Circuit Description Domestic
DRL Diode Module, DRL Relay, DRL Control Module, Headlamp Switch
DRL Diode Module, DRL Relay, DRL Control Module, Headlamp Switch
DRL Diode Module, DRL Relay, DRL Control Module, Headlamp Switch
DRL Diode Module, DRL Relay, DRL Control Module, Headlamp Switch
DRL Diode Module, DRL Relay, DRL Control Module, Headlamp Switch
DRL Diode Module, DRL Relay, DRL Control Module, Headlamp Switch
DRL Diode Module, DRL Relay, DRL Control Module, Headlamp Switch
G201
G103 (4.3L, 5.0L, and 5.7L Engines)
G103 (6.5L Engine)
G103 (7.4L Engine)
G108 and G109 (Domestic)
G108 and G109 (Domestic)
G108 and G109 (Domestic)
Handling ESD Sensitive Parts Notice

Headlights/Daytime Running Lights (DRL) Schematics Export

Figure 1:

Headlamp Switch, DRL Control Module


Object Number: 547709  Size: FS
Lighting Systems Components
Headlights/Daytime Running Lights (DRL) Circuit Description Export
DRL Relay, DRL Rear Parklamp Relay
GAUGES Fuse
00 GMT600 IP Water-in-Fuel, G103 (Export)
G201
DRL Relay, DRL Rear Parklamp Relay
DRL Relay, DRL Rear Parklamp Relay
DRL Relay, DRL Rear Parklamp Relay
Headlamps, Brake Pressure Differential Switch
Headlamps, Brake Pressure Differential Switch
DRL Relay, DRL Rear Parklamp Relay
DRL Relay, DRL Rear Parklamp Relay
DRL Relay, DRL Rear Parklamp Relay
PWR ACCY, GAUGES, And PARK LPS Fuses
Handling ESD Sensitive Parts Notice
DRL Relay, DRL Rear Parklamp Relay
DRL Relay, DRL Rear Parklamp Relay
PWR ACCY, GAUGES, And PARK LPS Fuses
IGN A, IGN B Fuses, and Ignition Switch
LIGHTING and BATT Fuses
DRL Relay, DRL Rear Parklamp Relay
DRL Relay, DRL Rear Parklamp Relay
Rear Fog Lamp
Headlamps, Brake Pressure Differential Switch
Figure 2:

DRL Relay, DRL Rear Parklamp Relay


Object Number: 547719  Size: FS
Lighting Systems Components
Headlights/Daytime Running Lights (DRL) Circuit Description Export
Headlamps, Brake Pressure Differential Switch
Headlamp Switch, DRL Control Module
Headlamp Switch, DRL Control Module
Headlamp Switch, DRL Control Module
Headlamp Switch, DRL Control Module
Headlamps, Brake Pressure Differential Switch
Headlamp Switch, DRL Control Module
Components through S202 and S205 to G201
G201
Headlamp Switch, DRL Control Module
Rear Lamps
Rear Fog Lamp
Headlamp Switch, DRL Control Module
Headlamp Switch, DRL Control Module
Headlamp Switch, DRL Control Module
Headlamp Switch, DRL Control Module
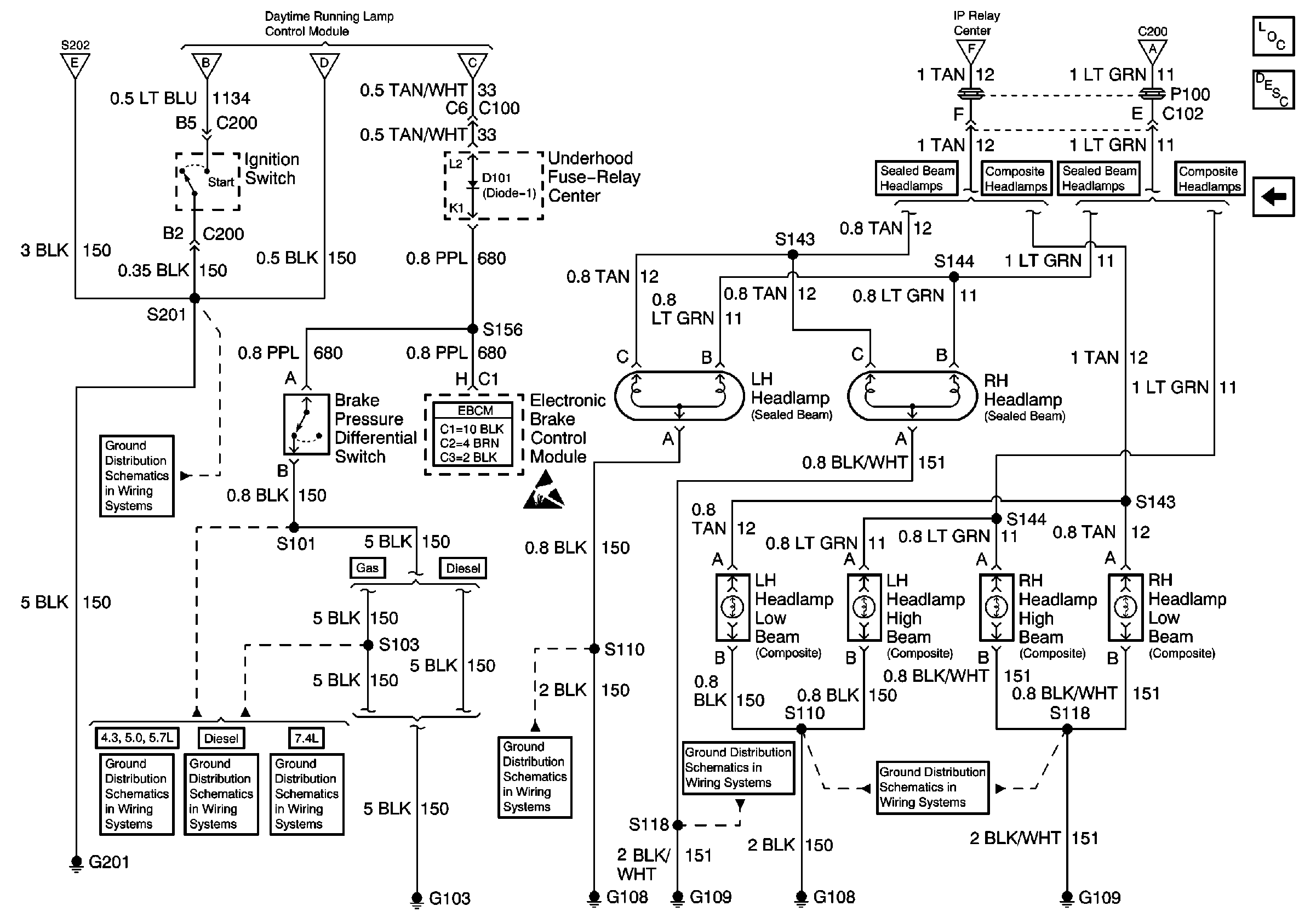
Figure 3:

Headlamps, Brake Pressure Differential Switch


Object Number: 547727  Size: FS
Lighting Systems Components
Headlights/Daytime Running Lights (DRL) Circuit Description Export
Rear Lamps
DRL Relay, DRL Rear Parklamp Relay
Headlamp Switch, DRL Control Module
Headlamp Switch, DRL Control Module
G201
G103 (7.4L Engine)
G103 (4.3L, 5.0L, and 5.7L Engines)
G103 (6.5L Engine)
Handling ESD Sensitive Parts Notice
DRL Relay, DRL Rear Parklamp Relay
G108 and G109 (Export)
Headlamp Switch, DRL Control Module
Figure 4:

Rear Lamps


Object Number: 547731  Size: FS
Lighting Systems Components
Headlights/Daytime Running Lights (DRL) Circuit Description Export
Headlamps, Brake Pressure Differential Switch
DRL Relay, DRL Rear Parklamp Relay
G401
G400