GM Service Manual Online
For 1990-2009 cars only
Figure 1:

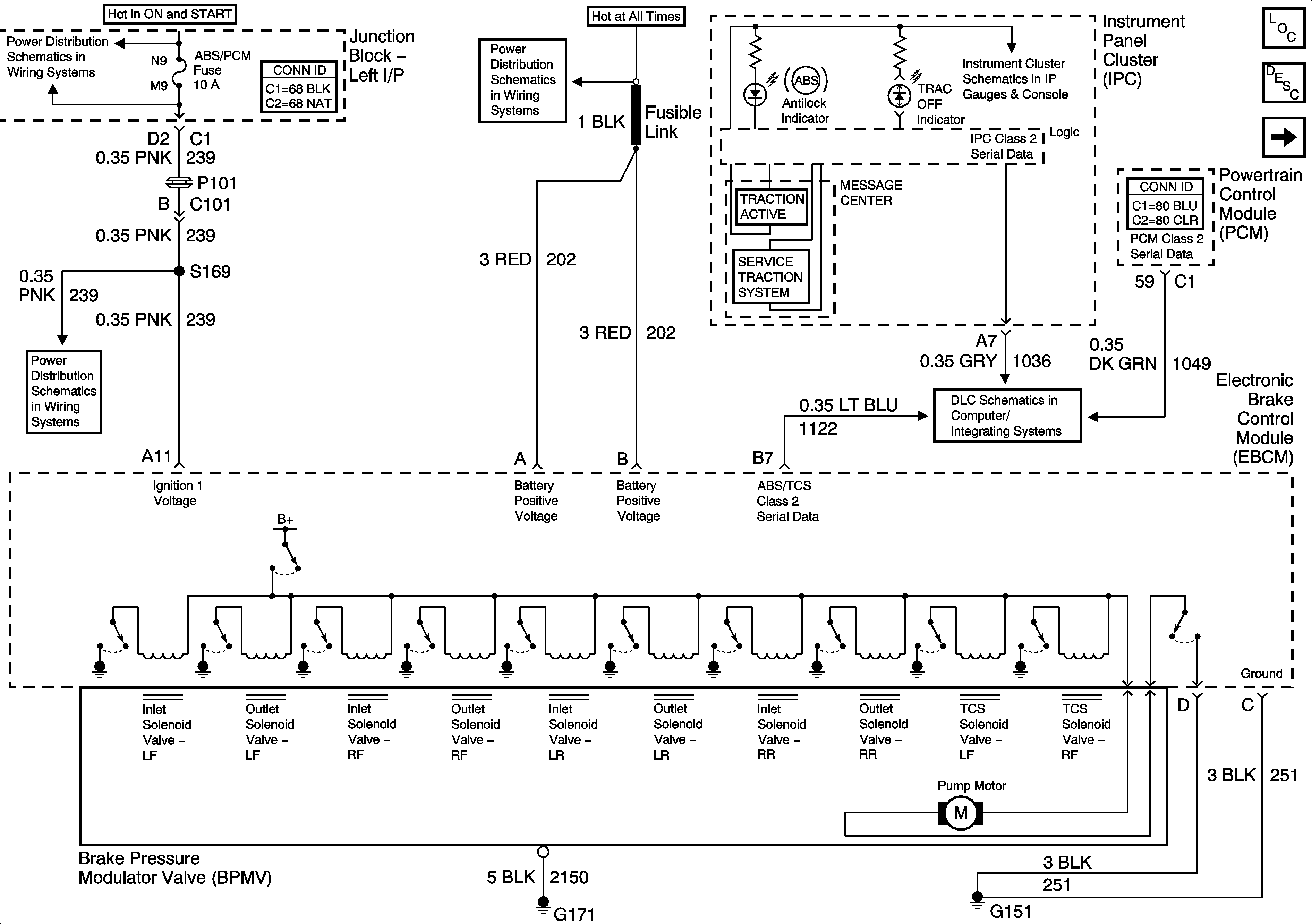
Data Link, Ground, MIL, and Power (JL9)


Object Number: 1551452  Size: FS
Master Electrical Component List
ABS Description and Operation
Wheel Speed Sensors
ABS/PCM, SRS, STOP, and TURN SIGNAL Fuses
Fuse Block - SEO and Fusible Links
Gages, Illumination, and Indicators
ABS/PCM, SRS, STOP, and TURN SIGNAL Fuses
DLC
Figure 2:

Wheel Speed Sensors


Object Number: 695486  Size: FS
Master Electrical Component List
ABS Description and Operation
Stop Lamps and Torque Signals
Data Link, Ground, MIL, and Power (JL9)
Antilock Brake System Schematic Icons
Antilock Brake System Schematic Icons
Antilock Brake System Schematic Icons
Antilock Brake System Schematic Icons
Antilock Brake System Schematic Icons
Figure 3:

Stop Lamps and Torque Signals


Object Number: 1552587  Size: FS
Master Electrical Component List
ABS Description and Operation
Traction Control Switch
Wheel Speed Sensors
AUX PWR, BRK SW, C/LTR, DRL/EXT LTS, HAZ SW, RT I/P #2, SPOTLAMP-L, and SPOTLAMP-R Fuses, DRL RLY Relay
Stop Lamps Control and CHMSL (Impala)
Stop Lamps Control and CHMSL (Impala)
Impala
Monte Carlo
Figure 4:

Traction Control Switch


Object Number: 1551459  Size: FS
Master Electrical Component List
ABS Description and Operation
Stop Lamps and Torque Signals
G203 - 2 of 3
G203 - 1 of 3
DLC