GM Service Manual Online
For 1990-2009 cars only
Makes
🢒
Chevrolet
🢒
2006
🢒
Kodiak C-Series (Conventional) C4/C5
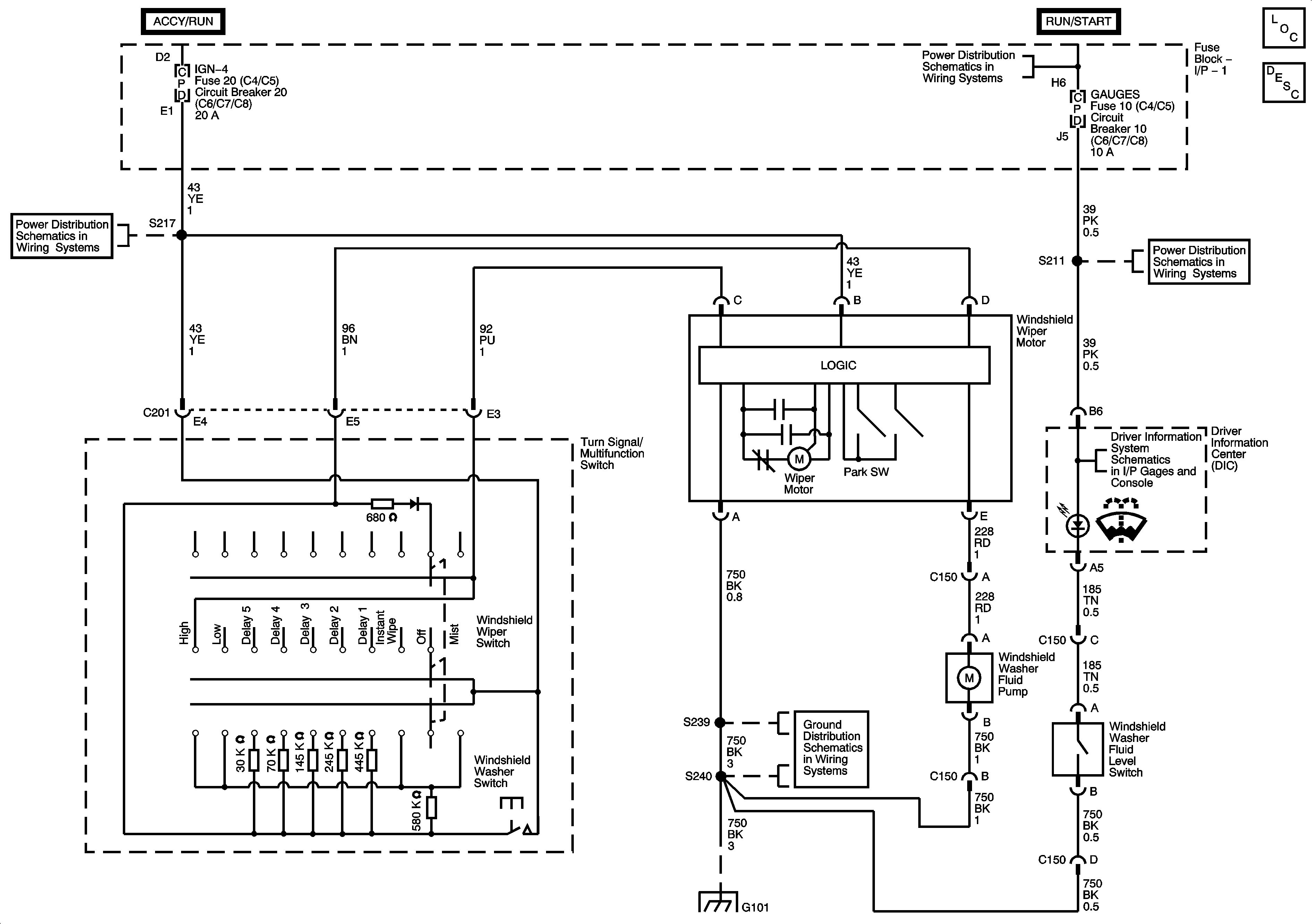
🢒 Wiper/Washer System Schematics
Wiper/Washer System Schematics
Master Electrical Component List
Wiper/Washer System Description and Operation
Ignition Switch - OFF/RUN/START, RUN/START, and START Bus Bars
AUX WIRE and IGN-4 (I/P Fuse Block -1) Fuses/Circuit Breakers
AIRBAG, GAUGES, LT REAR TURN/STOP, and RT REAR TURN/STOP Fuses/Circuit Breakers
DIC
G101 - 1 of 2
G101 - 1 of 2