GM Service Manual Online
For 1990-2009 cars only
Makes
🢒
Chevrolet
🢒
2004
🢒
Monte Carlo
🢒
Restraints
🢒
SIR
🢒 SIR Schematics
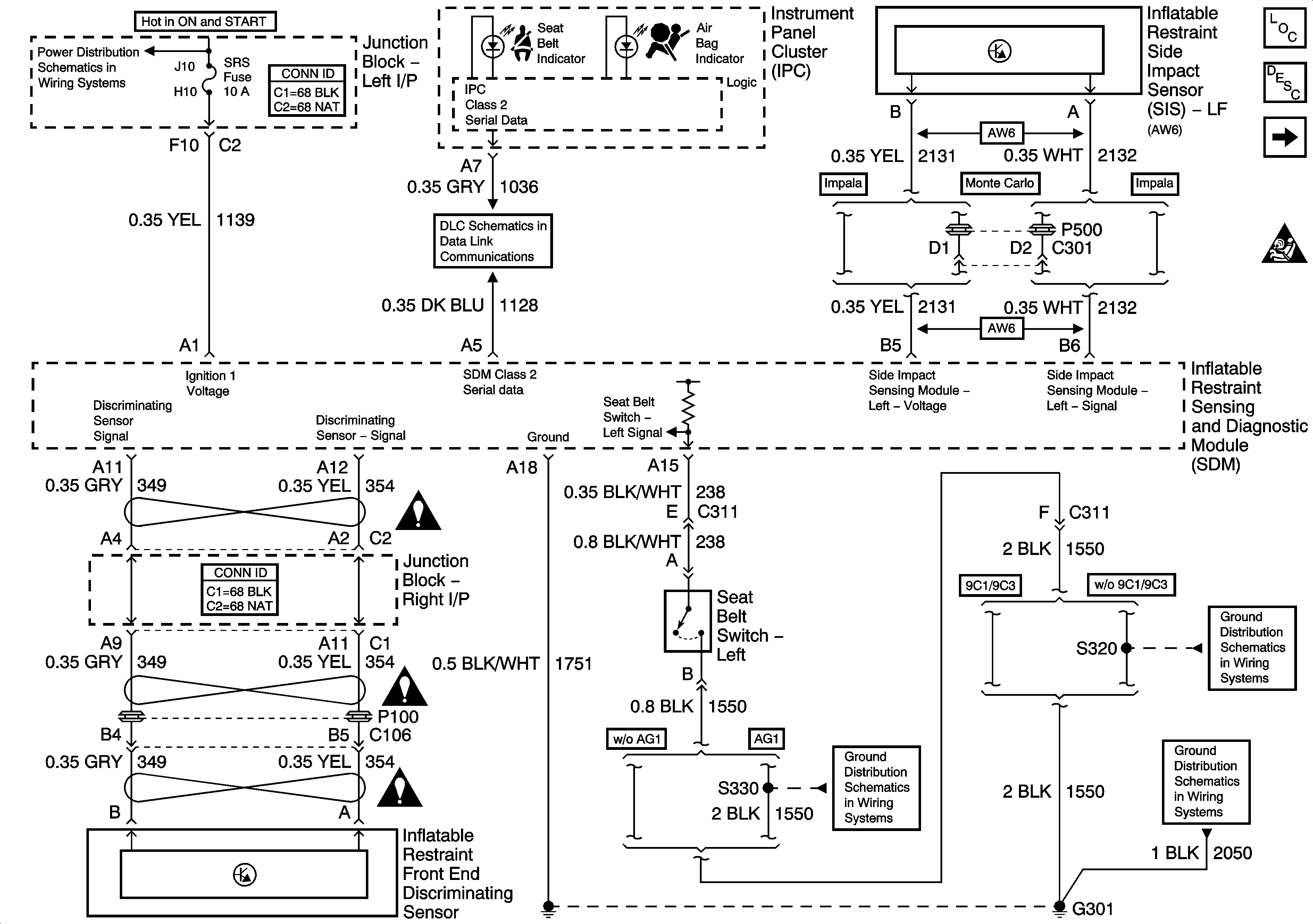
Figure
1:
Data Link, Ground, Power, Seat Belt Switch, and Sensors
Master Electrical Component List
SIR System Description and Operation
ABS/PCM, SRS, STOP, and TURN SIGNAL Fuses
Deployment Loops
SIR Schematic Icons
SIR Caution for Zoning
SIR Caution for Zoning
SIR Caution for Zoning
G301 [1 of 2]
G301 [1 of 2]
DLC
G301 [1 of 2]
Figure
2:
Deployment Loops
Master Electrical Component List
SIR System Description and Operation
Data Link, Ground, Power, Seat Belt Switch, and Sensors
SIR Schematic Icons