GM Service Manual Online
For 1990-2009 cars only
Makes
🢒
Chevrolet
🢒
2004
🢒
S10 Pickup - 4WD
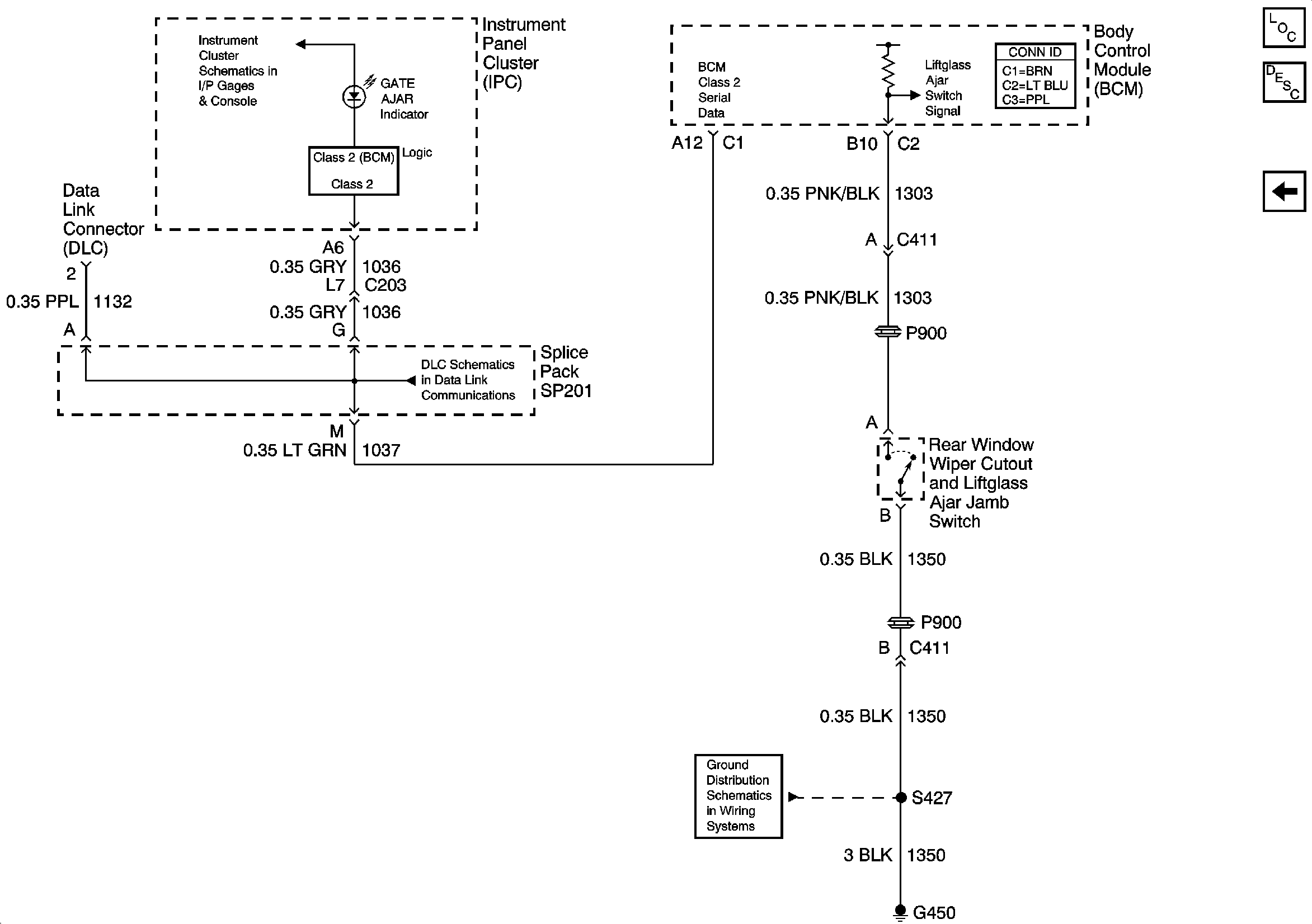
🢒 Gate Ajar Indicator
Gate Ajar Indicator
Gate Ajar Indicator
Master Electrical Component List
Rear Hatch/Gate Description and Operation Gate Ajar Ind
Output
Indicators
Class 2 Serial Data
G420, G450 and S427 - Utility and Crew Cab