GM Service Manual Online
For 1990-2009 cars only
Makes
🢒
Chevrolet
🢒
2005
🢒
SSR
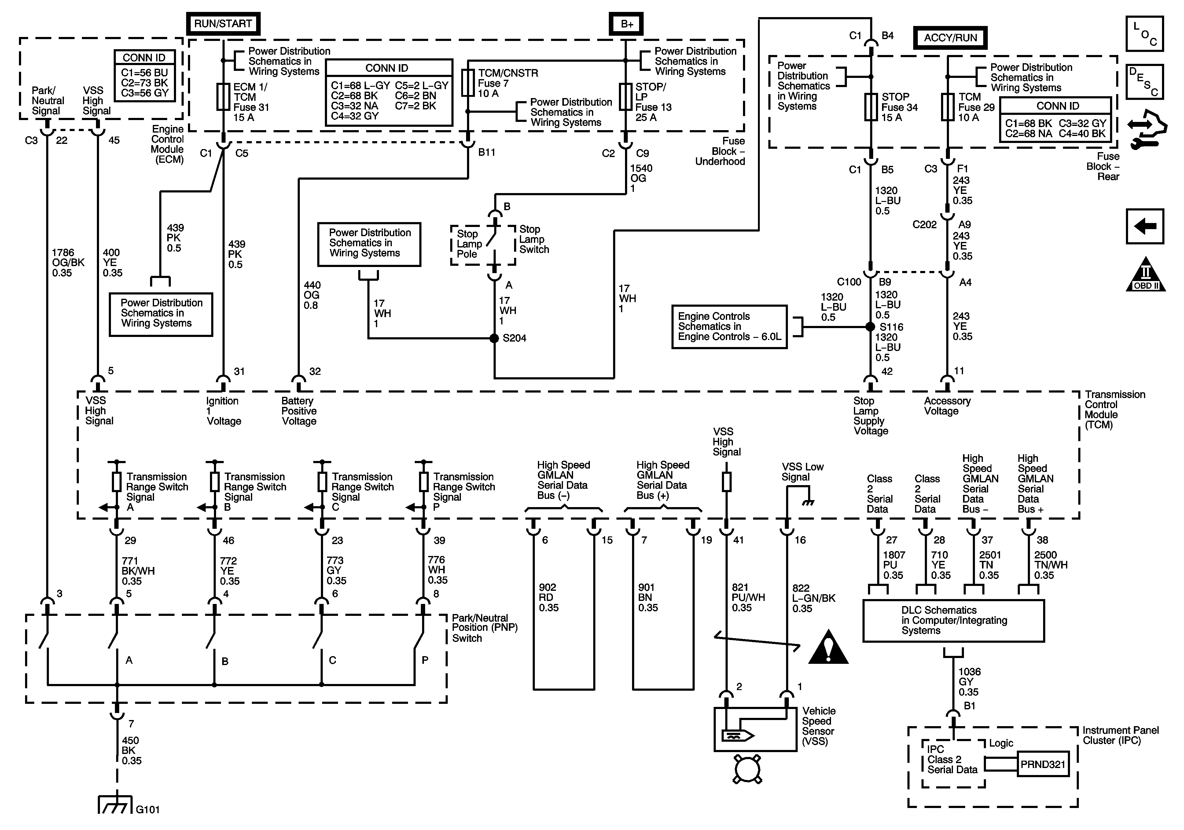
🢒 Park/Neutral Position (PNP) Switch and VSS Sensor
Park/Neutral Position (PNP) Switch and VSS Sensor
Park Neutral Position (PNP) Switch and VSS
Master Electrical Component List
Transmission Component and System Description
Control Module References
Power and Internal Transmission Valve Switches
OBD II Symbol Description Notice
Ignition Switch - ACCY/RUN and RUN/START Bus Bar and IGN B Fuse
COILS, ECM, FLASHER, HDM, HI HDLP LT, HI HDLP RT, IPC DIC, LOW HDLP LT, LOW HDLP RT, TBC 1, and TCM/CNSTR Fuses
B+ Bus Underhood Fuse Block
ABS, AUX PWR 2, ENG COOL FAN, HVAC BLWR, LTR, STOP, STOP/LP, and VEH CHMSL Fuses
Ignition Switch - ACCY/RUN and RUN/START Bus Bar and IGN B Fuse
AIRBAG, ECM 1/TCM, TCB IGN 1, and TRANS Fuses
ABS, AUX PWR 2, ENG COOL FAN, HVAC BLWR, LTR, STOP, STOP/LP, and VEH CHMSL Fuses
Engine Data Sensors - Throttle Actuator Controls
Data Link Connector Schematics
G101
Automatic Transmission Schematic Icons