GM Service Manual Online
For 1990-2009 cars only
Figure 1:

ABS/TCS Schematics ( ABS Module, Relay, Modulator, Power)


Object Number: 542979  Size: FS
Power Distribution Schematics
Power Distribution Schematics
ABS Components
ABS/TCS System Description 2
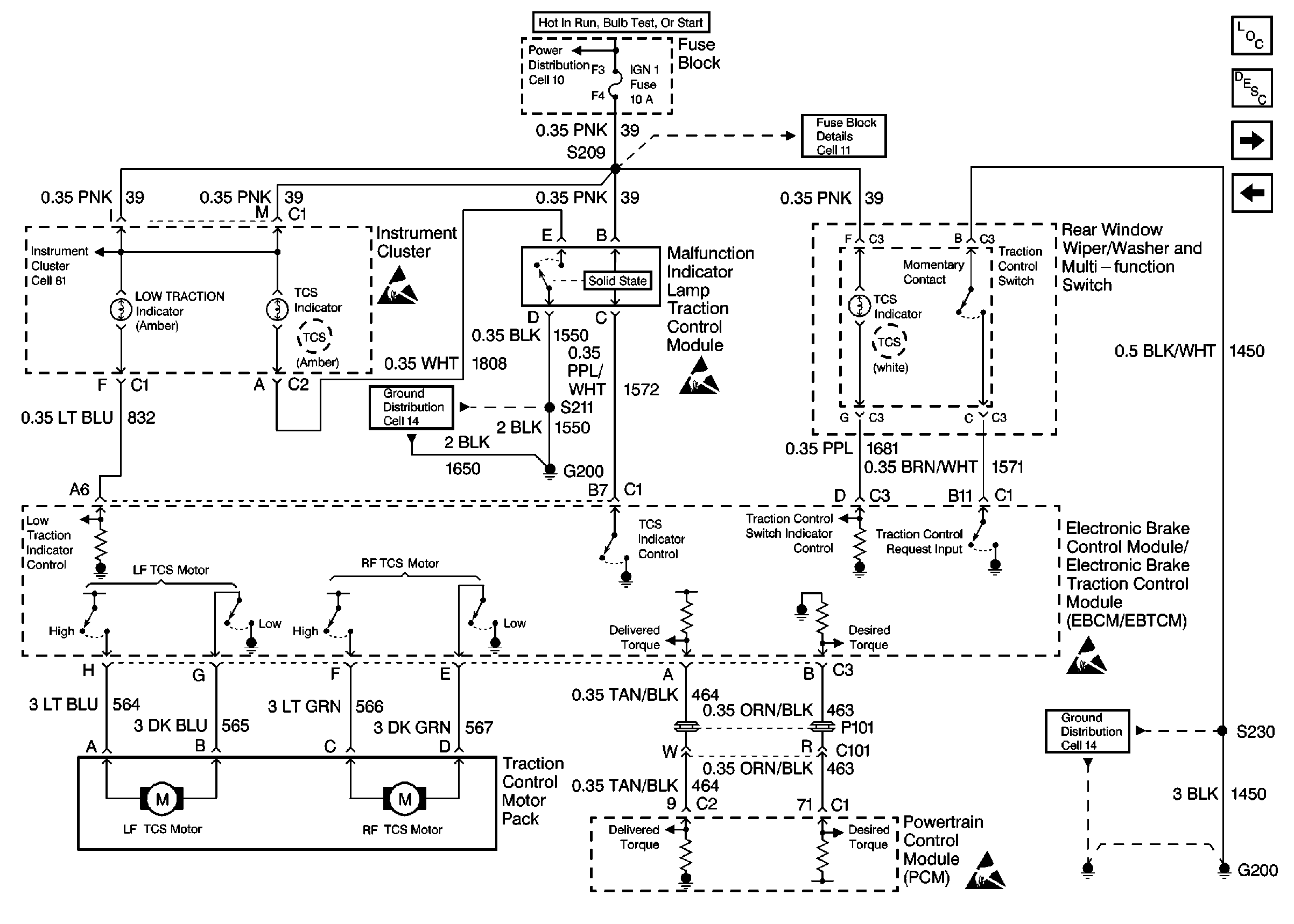
ABS/TCS Schematics ( ABS Module, Ground, Instrument Cluster, PCM, Power, TCS)
Handling ESD Sensitive Parts Notice
Figure 2:

ABS/TCS Schematics ( ABS Module, Ground, Instrument Cluster, PCM, Power, TCS)


Object Number: 542987  Size: FS
Power Distribution Schematics
Fuse Block Schematics
Handling ESD Sensitive Parts Notice
Handling ESD Sensitive Parts Notice
Handling ESD Sensitive Parts Notice
Handling ESD Sensitive Parts Notice
Ground Distribution Schematics
Instrument Cluster: Analog Schematics
Ground Distribution Schematics
ABS Components
ABS/TCS Schematics ( ABS Module, DLC, Ground, Instrument Cluster, PCM, Power, Stop Lamp Switch)
ABS/TCS Schematics ( ABS Module, Relay, Modulator, Power)
ABS/TCS System Description 2
Figure 3:

ABS/TCS Schematics ( ABS Module,DLC, Ground, Instrument Cluster, PCM, Power, Stop Lamp Switch)


Object Number: 542989  Size: FS
Power Distribution Schematics
Power Distribution Schematics
Cell 50
Exterior Lights Schematics
Instrument Cluster: Analog Schematics
Ground Distribution Schematics
Handling ESD Sensitive Parts Notice
Handling ESD Sensitive Parts Notice
Handling ESD Sensitive Parts Notice
Fuse Block Schematics
Cell 81: Inflatable Restraint Sensing and SDM
ABS Components
ABS/TCS Schematics ( ABS Module, Wheel Speed Sensors)
ABS/TCS Schematics ( ABS Module, Ground, Instrument Cluster, PCM, Power, TCS)
ABS/TCS System Description 2
Figure 4:

ABS/TCS Schematics ( ABS Module, Wheel Speed Sensors)


Object Number: 542991  Size: FS
ABS Components
ABS/TCS System Description 2
ABS/TCS Schematics ( ABS Module, DLC, Ground, Instrument Cluster, PCM, Power, Stop Lamp Switch)
Handling ESD Sensitive Parts Notice