GM Service Manual Online
For 1990-2009 cars only
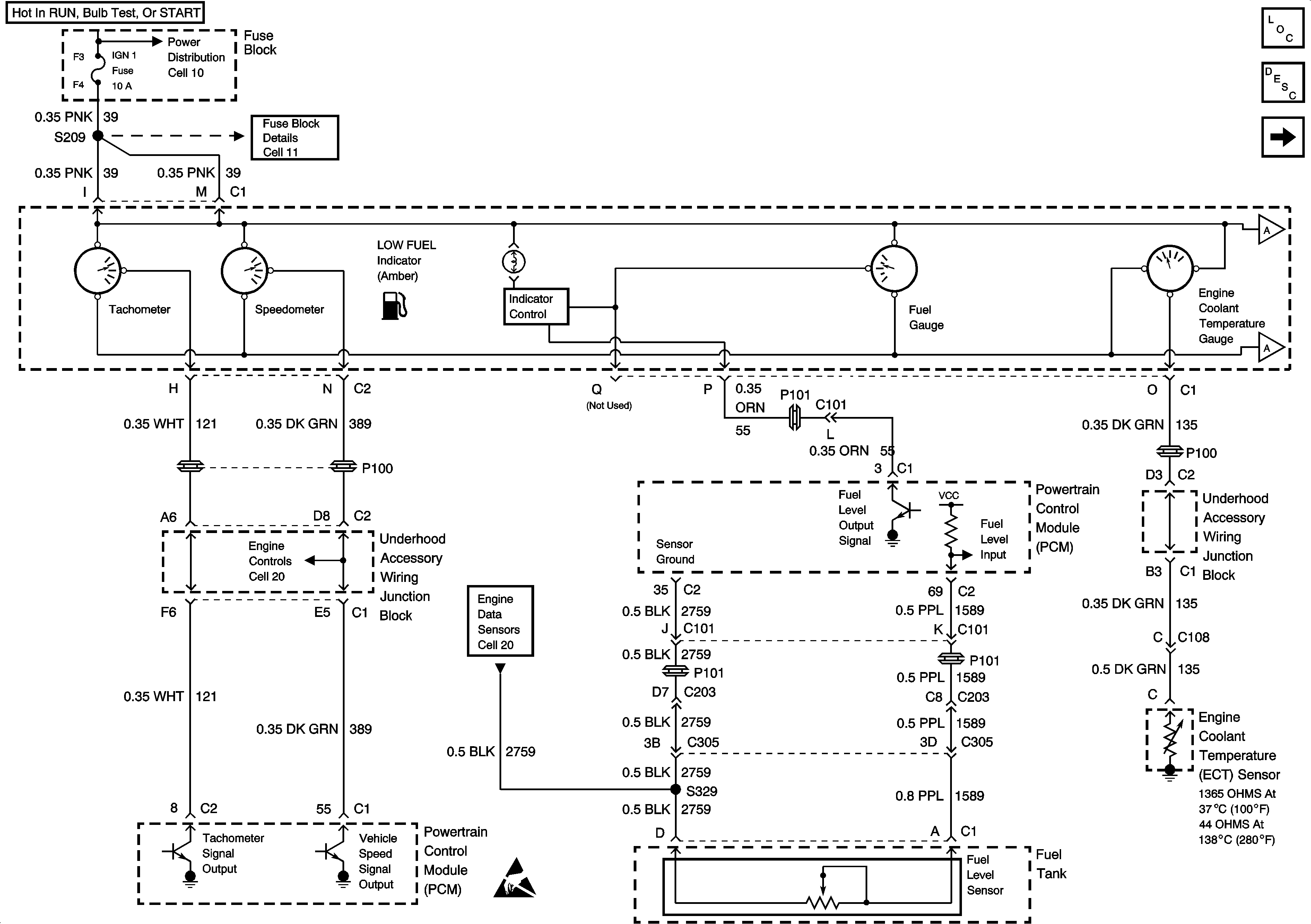
Figure 1:

Cell 81: Fuel Gauge, Engine Coolant Temperature Gauge


Object Number: 478530  Size: FS
Power Distribution Schematics
Fuse Block Schematics
Handling ESD Sensitive Parts Notice
Instrument Cluster Components
Instrument Cluster Circuit Description
Cell 81: Inflatable Restraint Sensing and SDM
Cell 81: Inflatable Restraint Sensing and SDM
Cell 81: Inflatable Restraint Sensing and SDM
Engine Controls Schematics
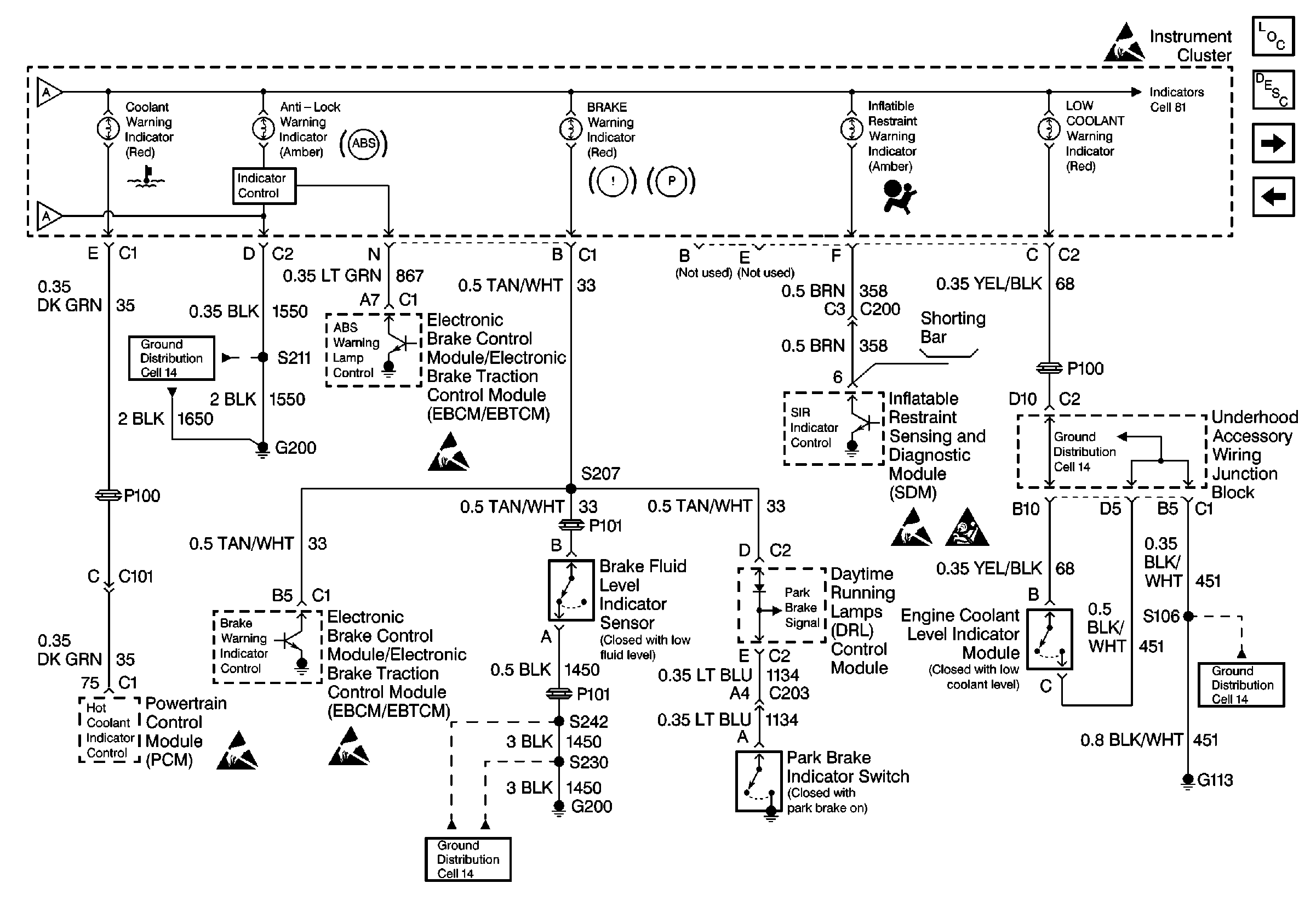
Figure 2:

Cell 81: Inflatable Restraint Sensing and SDM


Object Number: 527849  Size: FS
Instrument Cluster Components
Instrument Cluster Circuit Description
Cell 81: Malfunction Indicator Lamp TC Module
Cell 81: Fuel Gauge, Engine Coolant Temperature Gauge
Cell 81: Fuel Gauge, Engine Coolant Temperature Gauge
Cell 81: Fuel Gauge, Engine Coolant Temperature Gauge
Cell 81: Malfunction Indicator Lamp TC Module
Handling ESD Sensitive Parts Notice
Handling ESD Sensitive Parts Notice
Handling ESD Sensitive Parts Notice
Handling ESD Sensitive Parts Notice
Handling ESD Sensitive Parts Notice
SIR Caution
Ground Distribution Schematics
Ground Distribution Schematics
Ground Distribution Schematics
Ground Distribution Schematics
Figure 3:

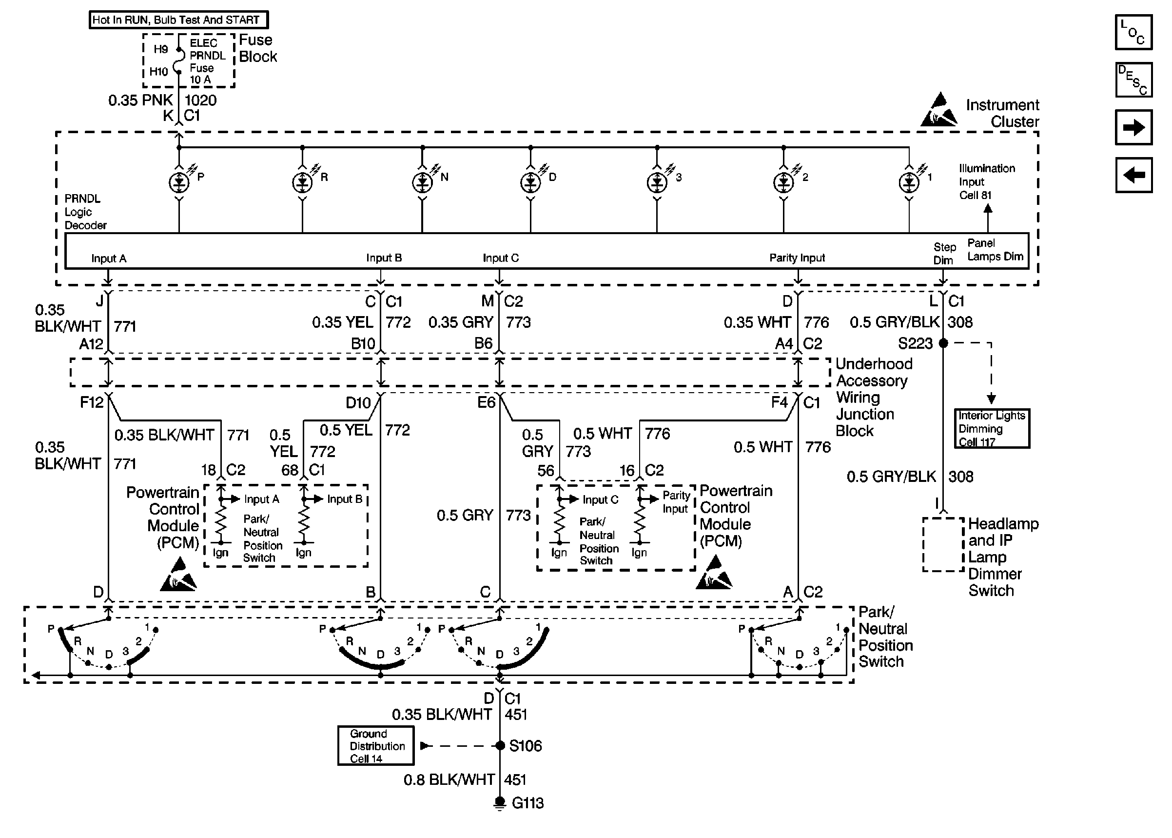
Cell 81: Malfunction Indicator Lamp TC Module


Object Number: 478534  Size: FS
Instrument Cluster Components
Instrument Cluster Circuit Description
Cell 81: Headlamp and IP Lamp Dimmer Switch
Cell 81: Inflatable Restraint Sensing and SDM
Ground Distribution Schematics
Ground Distribution Schematics
Handling ESD Sensitive Parts Notice
Handling ESD Sensitive Parts Notice
Figure 4:

Cell 81: Headlamp and IP Lamp Dimmer Switch


Object Number: 478539  Size: FS
Handling ESD Sensitive Parts Notice
Handling ESD Sensitive Parts Notice
Ground Distribution Schematics
Instrument Cluster Components
Instrument Cluster Circuit Description
Cell 81: Transaxle Range Switch
Cell 81: Malfunction Indicator Lamp TC Module
Interior Lights Dimming Schematics
Exterior Lights Schematics
Exterior Lights Schematics
Figure 5:

Cell 81: Transaxle Range Switch


Object Number: 478544  Size: FS
Handling ESD Sensitive Parts Notice
Handling ESD Sensitive Parts Notice
Interior Lights Dimming Schematics
Ground Distribution Schematics
Handling ESD Sensitive Parts Notice
Instrument Cluster Components
Instrument Cluster Circuit Description
Cell 81: Sliding Door Jamb Switch, Liftgate Lock, Door Lock
Cell 81: Headlamp and IP Lamp Dimmer Switch
Figure 6:

Cell 81: Sliding Door Jamb Switch, Liftgate Lock, Door Lock


Object Number: 478548  Size: FS
Ground Distribution Schematics
Ground Distribution Schematics
Handling ESD Sensitive Parts Notice
Instrument Cluster Components
Instrument Cluster Circuit Description
Cell 81: Transaxle Range Switch
Cell 81: Malfunction Indicator Lamp TC Module