GM Service Manual Online
For 1990-2009 cars only
Figure 1:

Power, Ground, MIL, DLC


Object Number: 548828  Size: FS
Engine Controls Components
Powertrain Control Module Description
Ignition System, Knock Sensor
OBD II Symbol Description Notice
Powertrain Control Module Connector End Views
Handling ESD Sensitive Parts Notice
Handling ESD Sensitive Parts Notice
Data Link Connector Schematics
Ground Distribution Schematics
Ground Distribution Schematics
Ground Distribution Schematics
Fuse Block Schematics
Fuse Block Schematics
Instrument Cluster: Analog Schematics
Power Distribution Schematics
Power Distribution Schematics
Power Distribution Schematics
Power Distribution Schematics
Fuse Block Schematics
Figure 2:

Ignition System, Knock Sensor


Object Number: 548830  Size: FS
Engine Controls Components
Powertrain Control Module Description
Fuel Control
Power, Ground, MIL, DLC
OBD II Symbol Description Notice
Powertrain Control Module Connector End Views
Power Distribution Schematics
Handling ESD Sensitive Parts Notice
Figure 3:

Fuel Control


Object Number: 548833  Size: FS
Engine Controls Components
Powertrain Control Module Description
Fuel Injectors
Ignition System, Knock Sensor
OBD II Symbol Description Notice
Powertrain Control Module Connector End Views
Handling ESD Sensitive Parts Notice
Handling ESD Sensitive Parts Notice
Handling ESD Sensitive Parts Notice
Handling ESD Sensitive Parts Notice
Engine Controls Schematics
Ground Distribution Schematics
Ground Distribution Schematics
Ground Distribution Schematics
Power Distribution Schematics
Figure 4:

Fuel Injectors


Object Number: 548835  Size: FS
Engine Controls Components
Powertrain Control Module Description
Engine Data Sensors, A/C Refrig Press, TP, MAP, ECT, IAT
Fuel Control
OBD II Symbol Description Notice
Powertrain Control Module Connector End Views
Power Distribution Schematics
Handling ESD Sensitive Parts Notice
Figure 5:

Engine Data Sensors, A/C Refrig Press, TP, MAP, ECT, IAT


Object Number: 548841  Size: FS
Engine Controls Components
Powertrain Control Module Description
Engine Data Sensors, MAF, EVAP Switch, EVAP Valve, EGR
Fuel Injectors
OBD II Symbol Description Notice
Powertrain Control Module Connector End Views
Handling ESD Sensitive Parts Notice
Engine Controls Schematics
Handling ESD Sensitive Parts Notice
Figure 6:

Engine Data Sensors, MAF, EVAP Switch, EVAP Valve, EGR


Object Number: 548846  Size: FS
Engine Controls Components
Powertrain Control Module Description
Engine Data Sensors, HO2S1, HO2S2
Engine Data Sensors, A/C Refrig Press, TP, MAP, ECT, IAT
OBD II Symbol Description Notice
Powertrain Control Module Connector End Views
Cell 10: Underhood Accessory Wiring Junction Block
Engine Controls Schematics
Power Distribution Schematics
Ground Distribution Schematics
Handling ESD Sensitive Parts Notice
Figure 7:

Engine Data Sensors, HO2S1, HO2S2


Object Number: 548850  Size: FS
Engine Controls Components
Powertrain Control Module Description
IAC Valve, EBTCM, Engine Oil Level Sensor
Engine Data Sensors, MAF, EVAP Switch, EVAP Valve, EGR
OBD II Symbol Description Notice
Powertrain Control Module Connector End Views
Handling ESD Sensitive Parts Notice
Ground Distribution Schematics
Power Distribution Schematics
Fuse Block Schematics
Figure 8:

IAC Valve, EBTCM, Engine Oil Level Sensor


Object Number: 548854  Size: FS
Engine Controls Components
Powertrain Control Module Description
Indicator Lamps
Engine Data Sensors, HO2S1, HO2S2
OBD II Symbol Description Notice
Powertrain Control Module Connector End Views
Ground Distribution Schematics
Handling ESD Sensitive Parts Notice
Handling ESD Sensitive Parts Notice
Figure 9:

Indicator Lamps


Object Number: 548857  Size: FS
Engine Controls Components
Powertrain Control Module Description
Automatic Transaxle, (2 of 2)
IAC Valve, EBTCM, Engine Oil Level Sensor
OBD II Symbol Description Notice
Powertrain Control Module Connector End Views
Power Distribution Schematics
Fuse Block Schematics
Ground Distribution Schematics
Handling ESD Sensitive Parts Notice
Instrument Cluster: Analog Schematics
Handling ESD Sensitive Parts Notice
Figure 10:

Automatic Transaxle, (2 of 2)


Object Number: 548862  Size: FS
Engine Controls Components
Powertrain Control Module Description
VSS
Indicator Lamps
OBD II Symbol Description Notice
Powertrain Control Module Connector End Views
Fuse Block Schematics
Power Distribution Schematics
Handling ESD Sensitive Parts Notice
Figure 11:

VSS


Object Number: 548865  Size: FS
Engine Controls Components
Powertrain Control Module Description
A/C Compressor Controls
Automatic Transaxle, (2 of 2)
OBD II Symbol Description Notice
Powertrain Control Module Connector End Views
ESD Notice
ESD Notice
Handling ESD Sensitive Parts Notice
ESD Notice
Figure 12:

A/C Compressor Controls


Object Number: 548870  Size: FS
Engine Controls Components
Powertrain Control Module Description
Coolant Fans
VSS
OBD II Symbol Description Notice
Powertrain Control Module Connector End Views
Power Distribution Schematics
Fuse Block Schematics
Handling ESD Sensitive Parts Notice
Cell 14: G117
Power Distribution Schematics
Ground Distribution Schematics
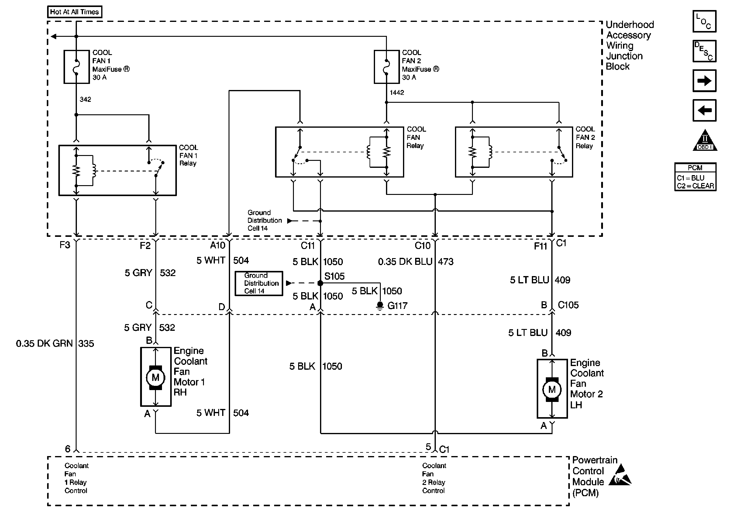
Figure 13:

Coolant Fans


Object Number: 548874  Size: FS
Engine Controls Components
Powertrain Control Module Description
Transaxle Range Switch
A/C Compressor Controls
OBD II Symbol Description Notice
Powertrain Control Module Connector End Views
Power Distribution Schematics
Power Distribution Schematics
ESD Notice
Fuse Block Schematics
Ground Distribution Schematics
Ground Distribution Schematics
Figure 14:

Transaxle Range Switch


Object Number: 548877  Size: FS
Engine Controls Components
Powertrain Control Module Description
Coolant Fans
OBD II Symbol Description Notice
Powertrain Control Module Connector End Views
Handling ESD Sensitive Parts Notice
Ground Distribution Schematics
Handling ESD Sensitive Parts Notice
Handling ESD Sensitive Parts Notice