GM Service Manual Online
For 1990-2009 cars only
Makes
🢒
GMC_Truck
🢒
2004
🢒
GMC MD Steel Tilt (W Model)
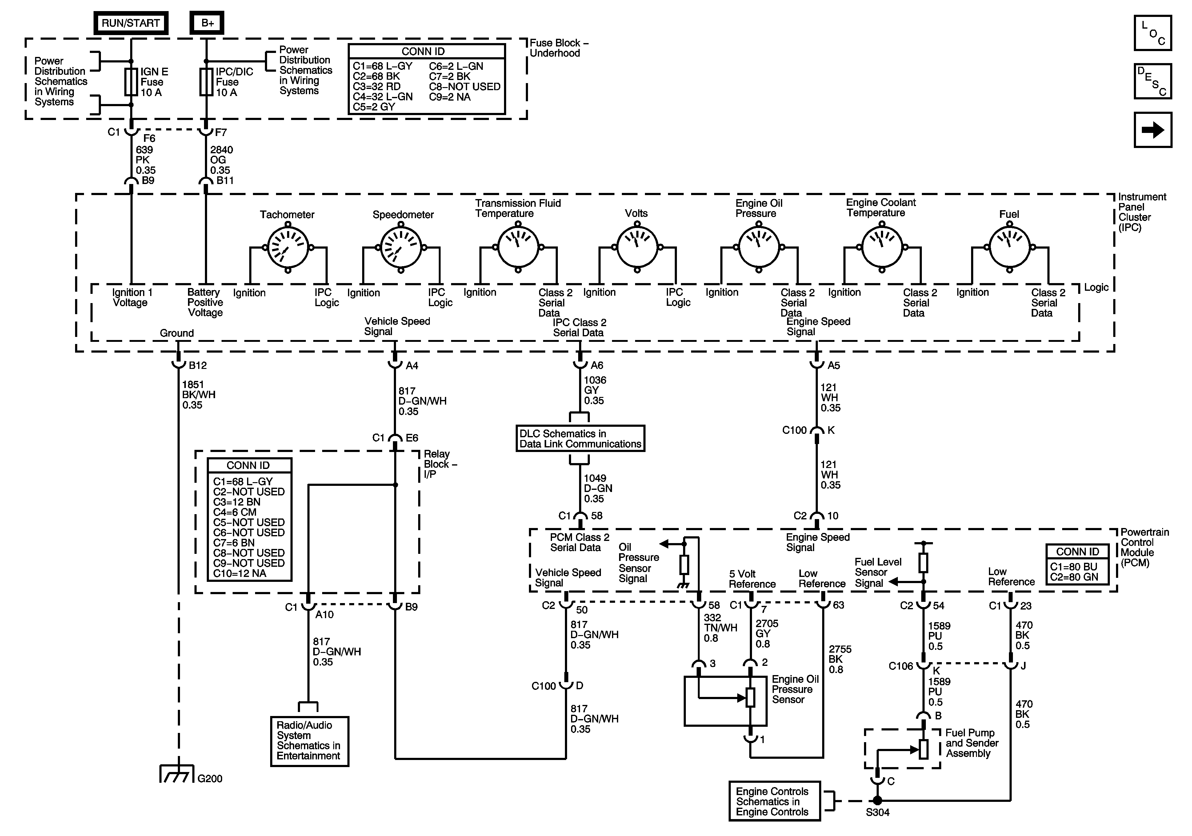
🢒 Power, Grounding, DLC, Sensors, and Gauges
Power, Grounding, DLC, Sensors, and Gauges
Power, Grounding, DLC, Sensors, and Gages
Master Electrical Component List
Instrument Cluster Description and Operation
Indicators
SEO IGN, SIR, and IGN E Fuses
B+Bus
EVAP and Fuel Tank Pressure Sensor
Power, Ground, DLC, and Splice Pack SP205
Radio Audio Outputs and VSS Input
G200